СИСТЕМА ECD (для моделей без охладителя РОГ), Diagnostic DTC:P0617

Код DTC Наименование DTC
P0617 Высокий уровень сигнала в цепи реле стартера

ОПИСАНИЕ

При прокручивании коленчатого вала двигателя стартером на контакт STA блока ECM подается положительное напряжение аккумуляторной батареи. Если ECM обнаруживает сигнал управления стартером (STA) во время движения автомобиля, регистрируется неисправность в цепи управления стартера. ЕСМ включает контрольную лампу MIL и выводит код DTC.

Данная функция контроля включается при движении автомобиля со скоростью 20 км/час (12,4 мили в час) в течение более 20 секунд.

№ DTC Условия обнаружения DTC Неисправные участки
P0617

При выполнении условий (a), (b) и (c) в течение 20 секунд на ECM подается напряжение (+B) аккумуляторной батареи величиной не менее 10,5 В (логика диагностирования за 1 поездку)


  • (а) Скорость автомобиля превышает 20 км/час (12,4 мили в час)

  • (b) Частота вращения коленчатого вала двигателя превышает 1000 об/мин

  • (c) Включен сигнал STA


  • Датчик положения паркинга/нейтрали (PNP) (для моделей с автоматической трансмиссией)

  • Цепь реле ST

  • Зажигание

  • ECM

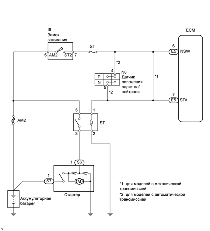
СХЕМА ЭЛЕКТРИЧЕСКИХ СОЕДИНЕНИЙ

A01DXNHE11

ПОСЛЕДОВАТЕЛЬНОСТЬ ПРОВЕРКИ

Note

После замены новый ЕСМ необходимо зарегистрировать (см. стр. Click here) и инициализировать (см. стр. Click here).

Tech Tips


  • Следующая блок-схема выполнения диагностики приведена для случаев, когда коленчатый вал двигателя нормально прокручивается стартером.

    Если коленчатый вал двигателя не прокручивается, перейдите к таблице признаков неисправностей (см. стр. Click here).

  • С помощью портативного диагностического прибора считайте фиксированные параметры. В этих параметрах отражается состояние двигателя на момент обнаружения неисправности. При поиске неисправностей фиксированные параметры позволяют определить, двигался ли автомобиль в момент возникновения неисправности или нет, был ли прогрет двигатель, каким было соотношение воздух-топливо (обедненным или обогащенным) и пр.

ПОРЯДОК ВЫПОЛНЕНИЯ


  1. СНИМИТЕ ПОКАЗАНИЯ ПОРТАТИВНОГО ДИАГНОСТИЧЕСКОГО ПРИБОРА (STARTER SIGNAL)


    1. Подсоедините портативный диагностический прибор к DLC3.

    2. Включите зажигание и включите портативный диагностический прибор.

    3. Войдите в следующие меню: Powertrain / Engine / Data List / Starter Signal.

    4. При запуске двигателя считайте значение, отображенное на диагностическом приборе, когда замок зажигания переводится в положения ON (ВКЛ) и START.

      OK
      Положение замка зажигания Starter Signal
      ON (ВКЛ) OFF (ВЫКЛ)
      START ON (ВКЛ)
      Результат
      Результат Следующий шаг
      OK А
      NG B (для моделей с механической трансмиссией)
      NG C (для моделей с автоматической трансмиссией)

    А
    B
    C
  2. ПРОВЕРЬТЕ ДАТЧИК ПОЛОЖЕНИЯ ПАРКИНГА/НЕЙТРАЛИ В СБОРЕ

    A01DVA4E10

    1. Отсоедините разъем N8 датчика PNP.

    2. Измерьте сопротивление, когда рычаг переключения передач переводится во все положения.

      Номинальное сопротивление

      Положение рычага переключения

      передач

      Контакты для подключения диагностического прибора Заданные условия
      Кроме P и N 4 - 5 10 кОм или более
      P 2 - 5 10 кОм или более
      R
      N
      D
      2
      L
    3. Вновь подсоедините разъем датчика PNP.


    OK
    NG
  3. ЗАМЕНИТЕ ДАТЧИК ПОЛОЖЕНИЯ ПАРКИНГА/НЕЙТРАЛИ В СБОРЕ

    Замените датчик положения паркинга/нейтрали.


    ДАЛЕЕ
  4. СНИМИТЕ ПОКАЗАНИЯ ПОРТАТИВНОГО ДИАГНОСТИЧЕСКОГО ПРИБОРА (STARTER SIGNAL)


    1. Подсоедините портативный диагностический прибор к DLC3.

    2. Включите зажигание и включите портативный диагностический прибор.

    3. Войдите в следующие меню: Powertrain / Engine / Data List / Starter Signal.

    4. При запуске двигателя считайте значение, отображенное на диагностическом приборе, когда замок зажигания переводится в положения ON (ВКЛ) и START.

      OK
      Положение замка зажигания Starter Signal
      ВКЛ. OFF (ВЫКЛ)
      START ON (ВКЛ)

    OK
    NG
  5. ПРОВЕРЬТЕ ЗАМОК ЗАЖИГАНИЯ В СБОРЕ

    A01DVVKE03

    1. Отсоедините разъем I6 замка зажигания.

    2. Измерьте сопротивление замка зажигания.

      Номинальное сопротивление
      Подключение диагностического прибора Положение замка зажигания Заданные условия
      AM2 (5) - ST2 (7) OFF (ВЫКЛ) 10 кОм или более
      AM2 (5) - ST2 (7) START Менее 1 Ом
    3. Вновь подсоедините разъем замка зажигания.


    OK
    NG
  6. ЗАМЕНИТЕ ЗАМОК ЗАЖИГАНИЯ В СБОРЕ


    ДАЛЕЕ
  7. СНИМИТЕ ПОКАЗАНИЯ ПОРТАТИВНОГО ДИАГНОСТИЧЕСКОГО ПРИБОРА (STARTER SIGNAL)


    1. Подсоедините портативный диагностический прибор к DLC3.

    2. Включите зажигание и включите портативный диагностический прибор.

    3. Войдите в следующие меню: Powertrain / Engine / Data List / Starter Signal.

    4. При запуске двигателя считайте значение, отображенное на диагностическом приборе, когда замок зажигания переводится в положения ON (ВКЛ) и START.

      OK
      Положение замка зажигания Starter Signal
      ВКЛ. OFF (ВЫКЛ)
      START ON (ВКЛ)

    OK
    NG
  8. ОТРЕМОНТИРУЙТЕ ИЛИ ЗАМЕНИТЕ ЖГУТ ПРОВОДОВ ИЛИ РАЗЪЕМ (ЗАМОК ЗАЖИГАНИЯ - КОНТАКТ STA МОДУЛЯ ECM)


    ДАЛЕЕ
  9. ПРОВЕРЬТЕ, ВЫВОДИТСЯ ЛИ КОД DTC СНОВА


    1. Подсоедините портативный диагностический прибор к DLC3.

    2. Включите зажигание.

    3. Включите портативный диагностический прибор.

    4. Сбросьте коды DTC (см. стр. Click here).

    5. Совершите на автомобиле поездку со скоростью более 20 км/час (12,43 миль в час) продолжительностью более 20 секунд.

    6. Войдите в следующие меню: Powertrain / Engine / DTC.

    7. Удалите коды DTC.

      Результат
      Индикация (отображаемые коды DTC) Следующий шаг
      P0617 А
      № DTC B

    B
    А