ECD SYSTEM (w/ EGR Cooler), Diagnostic DTC:P0617

DTC Code DTC Name
P0617 Starter Relay Circuit High

DESCRIPTION

While the engine is being cranked, positive battery voltage is applied to terminal STA of the ECM.

If the ECM detects the starter control (STA) signal while the vehicle is being driven, it determines that there is a malfunction in the STA circuit. The ECM then illuminates the MIL and sets the DTC.

This monitor runs when the vehicle has been driven at 20 km/h (12.4 mph) for more than 20 seconds.

DTC No. DTC Detection Condition Trouble Area
P0617

When conditions (a), (b) and (c) are met, positive (+B) battery voltage of 10.5 V or more applied to ECM for 20 seconds

(1 trip detection logic):

(a) Vehicle speed is more than 20 km/h (12.4 mph)

(b) Engine speed is more than 1,000 rpm

(c) STA signal is ON


  • Starter relay circuit

  • Ignition switch

  • ECM

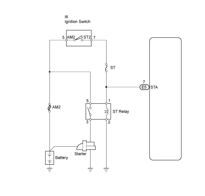
WIRING DIAGRAM

A01E01GE11

INSPECTION PROCEDURE

Note

If the ECM is replaced, the new ECM needs registration Click here and initialization Click here.

Tech Tips


  • The following troubleshooting process is based on the premise that the engine is cranked normally. If the engine will not crank, proceed to the problem symptoms table Click here.

  • Read freeze frame data using the intelligent tester. Freeze frame data records the engine condition when malfunctions are detected. When troubleshooting, freeze frame data can help determine if the vehicle was moving or stationary, if the engine was warmed up or not, if the air-fuel ratio was lean or rich, and other data from the time the malfunction occurred.

PROCEDURE


  1. READ VALUE USING INTELLIGENT TESTER (STARTER SIGNAL)


    1. Connect the intelligent tester to the DLC3.

    2. Turn the ignition switch ON and turn the tester ON.

    3. Select the following menu items: Powertrain / Engine and ECT / Data List / Starter Signal.

    4. Check the value displayed on the tester when the ignition switch is turned to the ON and START positions.

      OK
      Ignition Switch Condition Tester Display (Starter Signal)
      ON OFF
      START ON

    OK
    NG
  2. INSPECT IGNITION SWITCH ASSEMBLY


    1. Disconnect the ignition switch connector.

    2. A01DWSLE09

      Measure the resistance of the ignition switch.

      Standard resistance
      Tester Condition Switch Condition Specified Condition
      5 (AM2) - 7 (ST2) LOCK 10 kΩ or higher
      5 (AM2) - 7 (ST2) START Below 1 Ω
    3. Reconnect the ignition switch connector.


    OK
    NG
  3. REPLACE IGNITION SWITCH ASSEMBLY


    1. Replace the ignition switch assembly Click here.


    NEXT
  4. READ VALUE USING INTELLIGENT TESTER (STARTER SIGNAL)


    1. Connect the intelligent tester to the DLC3.

    2. Turn the ignition switch ON and turn the tester ON.

    3. Select the following menu items: Powertrain / Engine and ECT / Data List / Starter Signal.

    4. Check the value displayed on the tester when the ignition switch is turned to the ON and START positions.

      OK
      Ignition Switch Condition Tester Display (Starter Signal)
      ON OFF
      START ON

    OK
    NG
  5. REPAIR OR REPLACE HARNESS AND CONNECTOR (IGNITION SWITCH - STA TERMINAL OF ECM)


    NEXT
  6. CHECK WHETHER DTC OUTPUT RECURS


    1. Connect the intelligent tester to the DLC3.

    2. Turn the ignition switch ON.

    3. Turn the tester ON.

    4. Clear DTCs Click here.

    5. Drive the vehicle at more than 12.4 mph (20 km/h) for over 20 seconds.

    6. Select the following menu items: Powertrain / Engine and ECT / Data List / DTC.

    7. Read DTCs.

      Result
      Display (DTC Output) Proceed to
      P0617 A
      No DTC B

    B
    A