| DTC Code | DTC Name |
|---|---|
| P0560 | System Voltage |
DESCRIPTION
The battery supplies electricity to the TCM even when the engine switch is off. This power allows the TCM to store data such as DTC history and freeze frame data. If the battery voltage falls below a minimum level, the stored TCM data is cleared and the TCM determines that there is a malfunction in the power supply circuit. The next time the engine is started, the TCM will illuminate the MIL and store this DTC.
| DTC No. | DTC Detection Condition | Trouble Area |
|---|---|---|
| P0560 | TCM back-up power source circuit low voltage (1 trip detection logic) |
|
Tech Tips
If DTC P0560 is set, the TCM does not store other DTCs.
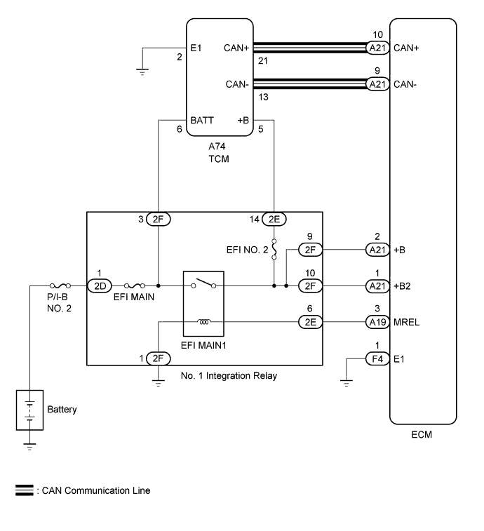
WIRING DIAGRAM
INSPECTION PROCEDURE
Note
Perform registration and/or initialization when parts related to the automatic transmission are replaced Click here.
PROCEDURE
CHECK TCM (POWER SOURCE, GROUND)
| *a | Rear view of wire harness connector (to TCM) |
Disconnect the TCM connector.
Measure the voltage according to the value(s) in the table below.
| Standard Voltage | ||||||
|---|---|---|---|---|---|---|
|
Measure the resistance according to the value(s) in the table below.
| Standard Resistance | ||||||
|---|---|---|---|---|---|---|
|
| NG |
|
REPAIR OR REPLACE HARNESS OR CONNECTOR (TCM - BATTERY, BODY GROUND) |
| OK |
|
REPLACE TCM
Replace the TCM Click here.
| NEXT |
|
PERFORM A/T CODE REGISTRATION Click here