СИСТЕМА ECD (для моделей с контроллером свечей накаливания), Diagnostic DTC:P0617

DTC Code DTC Name
P0617 Starter Relay Circuit High

DESCRIPTION

While the engine is being cranked, positive battery voltage is applied to terminal STA of the ECM.

If the ECM detects the starter control (STA) signal while the vehicle is being driven, it determines that there is a malfunction in the STA circuit. The ECM then illuminates the MIL and stores the DTC.

This monitor runs when the vehicle has been driven at 20 km/h (12.5 mph) or more for more than 20 seconds.

DTC No. Detection Item DTC Detection Condition Trouble Area MIL Memory
P0617 Starter Relay Circuit High

Conditions (a), (b) and (c) are met for 20 seconds (1 trip detection logic):

(a) Vehicle speed is more than 20 km/h (12.5 mph).

(b) Engine speed is more than 1000 rpm.

(c) STA signal is on.


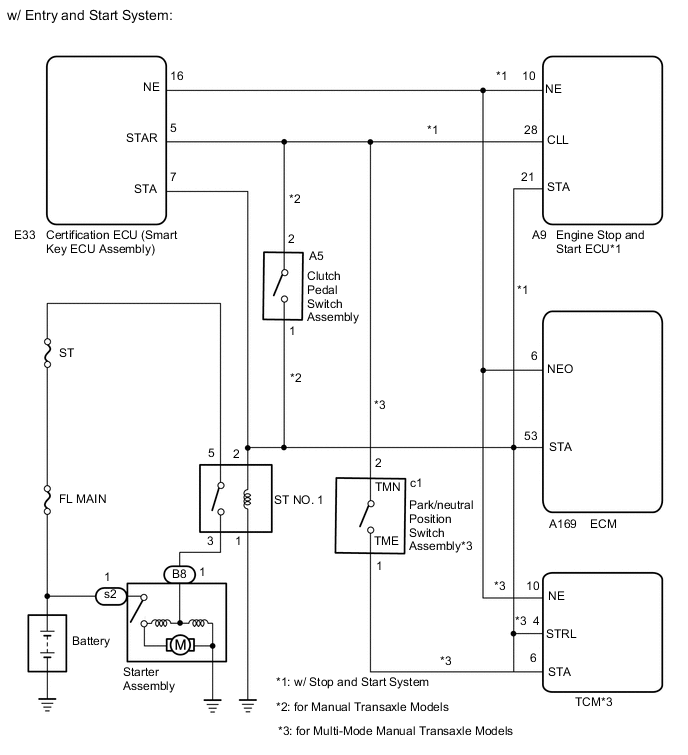
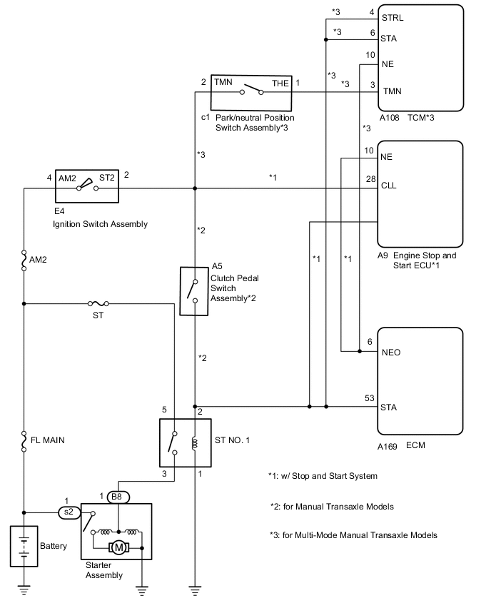
  • ST NO. 1 relay circuit

  • Clutch pedal switch assembly*1

  • TCM*2

  • Ignition or starter switch assembly*3

  • ECM

Comes on DTC stored

DTC Detection Drive Pattern
DTC No. DTC Detection Drive Pattern
P0617 Drive vehicle for 25 seconds or more at a speed of 20 km/h (12.5 mph) or more and an engine speed of 1000 rpm or higher
Related Data List
DTC No. Data List
P0617 Starter Signal

WIRING DIAGRAM

B0044SYE01
B00450GE01

CAUTION / NOTICE / HINT

Note


  • Inspect the fuses of circuits related to this system before performing the following procedure.

  • When replacing the ECM, perform ECM Initialization and Registration.

    Click here

Tech Tips


  • When the ECM must be replaced, before replacing the ECM, perform the "Learning Values Save" function using the GTS. Then after installing a new ECM, perform all of the initialization and registration procedures for the "Learning Values Write" function by following the instructions shown on the GTS display.

  • Read freeze frame data using the GTS. Freeze frame data records the engine condition when malfunctions are detected. When troubleshooting, freeze frame data can help determine if the vehicle was moving or stationary, if the engine was warmed up or not, and other data from the time the malfunction occurred.

PROCEDURE


  1. READ VALUE USING GTS (STARTER SIGNAL)


    1. Connect the GTS to the DLC3.

    2. Turn the ignition switch to ON and turn the GTS on.

    3. Enter the following menus: Powertrain / Engine and ECT / Data List / Starter Signal.


      Powertrain > Engine and ECT > Data List
      Tester Display
      Starter Signal
    4. Check the value displayed on the GTS when the vehicle is driven at 20 km/h (12.5 mph) or more.

      Note

      When performing the confirmation driving pattern, obey all speed limits and traffic laws.

      Result
      Condition Starter Signal Proceed to
      Driving at 20 km/h (12.5 mph) or more OFF A
      ON (w/ entry and start system) B
      ON (w/o entry and start system) C

    A
    C
    B
  2. REPAIR OR REPLACE HARNESS OR CONNECTOR (STA SIGNAL CIRCUIT)


    1. Repair or replace the harness or connector (ECM - clutch pedal switch assembly (for manual transaxle models) - TCM (for multi-mode manual transaxle models) - engine stop and start ECU (w/ stop and start system) - certification ECU (smart key ECU assembly) - ST NO. 1 relay).

      Result
      Proceed to
      NEXT

    NEXT
  3. CONFIRM WHETHER DTC OUTPUT RECURS


    1. Connect the GTS to the DLC3.

    2. Turn the ignition switch to ON.

    3. Turn the GTS on.

    4. Clear the DTCs.


      Powertrain > Engine and ECT > Clear DTCs
    5. Turn the ignition switch off and wait for at least 30 seconds.

    6. Drive the vehicle in accordance with the driving pattern described in DTC detection drive pattern.

    7. Enter the following menus: Powertrain / Engine and ECT / Trouble Codes.

    8. Read the DTCs.


      Powertrain > Engine and ECT > Trouble Codes
      Result
      Result Proceed to
      DTC P0617 is output (for manual transaxle models) A
      DTC P0617 is output (for multi-mode manual transaxle models) B
      DTC is not output C

    A
    C
    B
  4. REPLACE TCM


    1. Replace the TCM.

      Click here

      Result
      Proceed to
      NEXT

    NEXT
  5. CONFIRM WHETHER DTC OUTPUT RECURS


    1. Connect the GTS to the DLC3.

    2. Turn the ignition switch to ON.

    3. Turn the GTS on.

    4. Clear the DTCs.


      Powertrain > Engine and ECT > Clear DTCs
    5. Turn the ignition switch off and wait for at least 30 seconds.

    6. Drive the vehicle in accordance with the driving pattern described in DTC detection drive pattern.

    7. Enter the following menus: Powertrain / Engine and ECT / Trouble Codes.

    8. Read the DTCs.


      Powertrain > Engine and ECT > Trouble Codes
      Result
      Result Proceed to
      DTC P0617 is output A
      DTC is not output B

    B
    A
  6. REPLACE ECM


    1. Replace the ECM.

      Click here

      Result
      Proceed to
      NEXT

    NEXT
  7. INSPECT IGNITION SWITCH ASSEMBLY


    1. Inspect the ignition switch assembly.

      Click here

      Result
      Proceed to
      OK
      NG

    NG
    OK
  8. REPAIR OR REPLACE HARNESS OR CONNECTOR (STA SIGNAL CIRCUIT)


    1. Repair or replace the harness or connector (ECM - clutch pedal switch assembly (for manual transaxle models) - TCM (for multi-mode manual transaxle models) - engine stop and start ECU (w/ stop and start system) - ST NO. 1 relay).

      Result
      Proceed to
      NEXT

    NEXT
  9. REPLACE IGNITION SWITCH ASSEMBLY


    1. Replace the ignition switch assembly.

      Click here

      Result
      Result Proceed to
      NEXT (for manual transaxle models) A
      NEXT (for multi-mode manual transaxle models) B

    A
    B
  10. CONFIRM WHETHER DTC OUTPUT RECURS


    1. Connect the GTS to the DLC3.

    2. Turn the ignition switch to ON.

    3. Turn the GTS on.

    4. Clear the DTCs.


      Powertrain > Engine and ECT > Clear DTCs
    5. Turn the ignition switch off and wait for at least 30 seconds.

    6. Drive the vehicle in accordance with the driving pattern described in DTC detection drive pattern.

    7. Enter the following menus: Powertrain / Engine and ECT / Trouble Codes.

    8. Read the DTCs.


      Powertrain > Engine and ECT > Trouble Codes
      Result
      Result Proceed to
      DTC P0617 is output A
      DTC is not output B

    B
    A
  11. REPLACE TCM


    1. Replace the TCM.

      Click here

      Result
      Proceed to
      NEXT

    NEXT
  12. CONFIRM WHETHER MALFUNCTION HAS BEEN SUCCESSFULLY REPAIRED


    1. Connect the GTS to the DLC3.

    2. Turn the ignition switch to ON.

    3. Turn the GTS on.

    4. Clear the DTCs.


      Powertrain > Engine and ECT > Clear DTCs
    5. Turn the ignition switch off and wait for at least 30 seconds.

    6. Drive the vehicle in accordance with the driving pattern described in DTC detection drive pattern.

    7. Enter the following menus: Powertrain / Engine and ECT / Trouble Codes.

    8. Confirm that the DTC is not output again.


      Powertrain > Engine and ECT > Trouble Codes
      Result
      Proceed to
      NEXT

    NEXT