СИСТЕМА МЕХАНИЧЕСКОЙ ТРАНСМИССИИ "MULTIMODE" IG Signal Circuit

DESCRIPTION

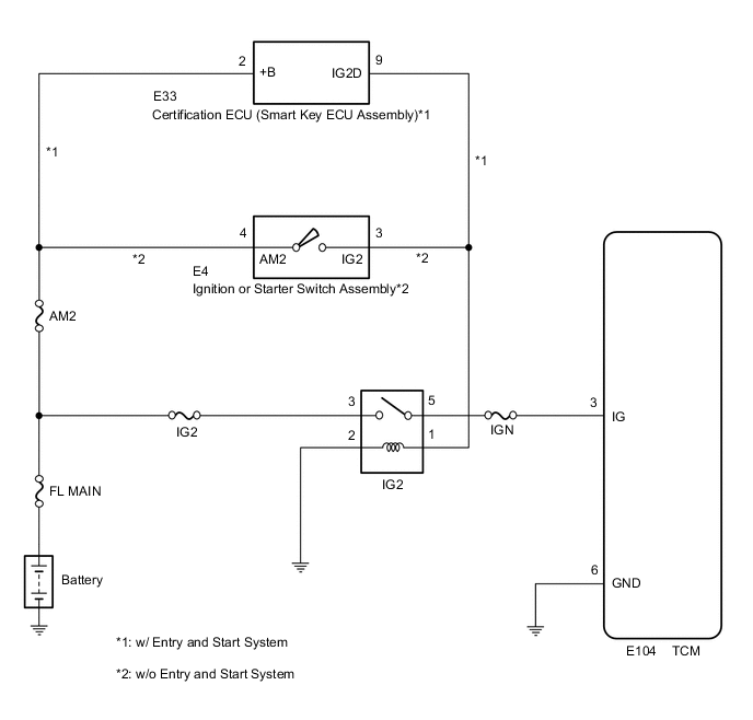
When the ignition switch is turned to ON, the battery voltage is applied to terminal IG of the TCM. Power is supplied to the TCM via terminals +B and IG.The TCM interprets the ignition switch condition through the potential at the IG terminal.

WIRING DIAGRAM

B0043UVE02

CAUTION / NOTICE / HINT

Note

Inspect the fuses for circuits related to this system before performing the following inspection procedure.

PROCEDURE


  1. READ VALUE USING GTS (IGNITION SIGNAL)


    1. Connect the GTS to the DLC3

    2. Turn the ignition switch to ON.

    3. Turn the GTS on

    4. Enter the following menu: Powertrain / Multi-Mode M/T / Data List.

    5. In accordance with the display on the GTS, read the Data List.


      Powertrain > Multi-Mode M/T > Data List
      Tester Display Measurement Item Range Normal Condition Diagnostic Note
      Ignition Signal Ignition switch signal OFF or ON ON: ignition switch to ON -
      OK
      [ON] is displayed in the item [Ignition Signal] when the ignition switch is turned to ON.

      Powertrain > Multi-Mode M/T > Data List
      Tester Display
      Ignition Signal
      Result
      Proceed to
      OK
      NG

    OK
    NG
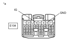
  2. INSPECT TCM (IG TERMINAL VOLTAGE)


    1. B00450MC10
      *a

      Front view of wire harness connector

      (to TCM)

      Disconnect the TCM connector.

    2. Turn the ignition switch to ON.

    3. Measure the voltage according to the value(s) in the table below.

      Standard Voltage
      Tester Connection Condition Specified Condition
      E104-3 (IG) - Body ground Ignition switch off Below 1 V
      ignition switch to ON 11 to 14 V
      Result
      Result Proceed to
      NG A
      OK B

    B
    A
  3. CHECK HARNESS AND CONNECTOR (IG2 RELAY - BODY GROUND)


    1. Remove the IG2 relay from the engine room relay block and junction block assembly.

    2. Measure the resistance according to the value(s) in the table below.

      Standard Resistance
      Tester Connection Condition Specified Condition
      IG2 relay terminal 2 - Body ground Always Below 1 Ω
      Result
      Proceed to
      OK
      NG

    NG
    OK
  4. CHECK HARNESS AND CONNECTOR (IG2 RELAY - IGNITION SWITCH OR CERTIFICATION ECU)


    1. Remove the IG2 relay from the engine room relay block and junction block assembly.

    2. Measure the voltage according to the value(s) in the table below.

      Standard Voltage
      Tester Connection Condition Specified Condition
      IG2 relay terminal 1 - Body ground Ignition switch off Below 1 V
      Ignition switch ON 11 to 14 V
      Result
      Result Proceed to
      OK A
      NG (w/ Entry and Start System) B
      NG (w/o Entry and Start System) C

    B
    C
    A
  5. CHECK HARNESS AND CONNECTOR (IG2 RELAY - BATTERY)


    1. Measure the voltage according to the value(s) in the table below.

      Standard Voltage
      Tester Connection Condition Specified Condition
      IG2 relay terminal 3 - Body ground Always 11 to 14 V
      Result
      Proceed to
      OK
      NG

    NG
    OK
  6. INSPECT RELAY (IG2 RELAY)


    1. Inspect the IG2 relay.

      Click here

      Result
      Proceed to
      OK
      NG

    OK
    NG
  7. CHECK HARNESS AND CONNECTOR (CERTIFICATION ECU - IG2 RELAY)


    1. Disconnect the certification ECU connector.

    2. Measure the resistance according to the value(s) in the table below.

      Standard Resistance
      Tester Connection Condition Specified Condition
      E33-9 (IG2D) - IG2 relay terminal 1 Always Below 1 Ω
      IG2 relay terminal 3 - Body ground Always 10 kΩ or higher
      Result
      Proceed to
      OK
      NG

    OK
    NG
  8. INSPECT IGNITION OR STARTER SWITCH ASSEMBLY


    1. Inspect the ignition or starter switch assembly.

      Click here

      Result
      Proceed to
      OK
      NG

    NG
    OK
  9. CHECK HARNESS AND CONNECTOR (IGNITION OR STARTER SWITCH ASSEMBLY - IG2 RELAY)


    1. Measure the resistance according to the value(s) in the table below.

      Standard Resistance
      Tester Connection Condition Specified Condition
      E4-3 (IG2) - IG2 relay terminal 1 Always Below 1 Ω
      IG2 relay terminal 1 - Body ground Always 10 kΩ or higher
      Result
      Proceed to
      OK
      NG

    OK
    NG
  10. CHECK HARNESS AND CONNECTOR (TCM - BODY GROUND)


    1. B00450MC11
      *a

      Front view of wire harness connector

      (to TCM)

      Disconnect the TCM connector.

    2. Measure the resistance according to the value(s) in the table below.

      Standard Resistance
      Tester Connection Condition Specified Condition
      E104-6 (GND) - Body ground Always Below 1 Ω
      Result
      Proceed to
      OK
      NG

    NG
    OK
  11. REPLACE TCM


    1. Replace the TCM.

      Click here

      Result
      Proceed to
      NEXT

    NEXT
  12. PERFORM INITIALIZATION


    1. Perform the initialization and learning procedure.

      Click here

      Result
      Proceed to
      NEXT

    NEXT