Установил беспроводной зарядник для мобилы
![]()
Задача несложная, нужно только пара часов времени и болгарка.
Телефон идеально подходит по габаритам. Кстати, айфон 6\7\8 Plus не подойдет, а будет позорно болтаться за пределами ванны.
Снимаем центральный подлокотник и бокс (два винта под мафоном, два у основания бокса в районе юсб разъемов, два сзади под дефлектором печки.
![]()
Сама зарядка немного шире чем бокс в GS, сильно мешают упоры, которые на самой платформе зарядки.
![]()
Недолго думая, срезаем их
![]()
Разбираем бокс полностью, чтоб иметь доступ к самой ванне (боковышки на саморезах и на клипсах)
Далее вооружаемся нашем подругой болгаркой и приводим зарядку в нормальный вид
Смысл в том, чтоб срезать деталь, отмеченную красной рамкой.
![]()
Дальше я запарился и забыл фоткать, но после этого пододвигаем платформу внутри ящика почти в упор к задней стенке, засверливаемся и крепим любые шарниры или втулки (я сделал стальные втулки), чтоб зарядка могла откидываться вверх так, как это было изначально в том же NX, правда микролифтом придется пожертвовать, но мб я чтонить придумаю. Проводку можно прицепить прямо к прикуривателю. Вот что вышло в итоге :
![]()
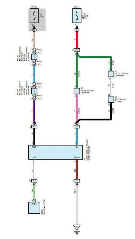
Схема подключения :
![]()
Зарядка довольно плотно сидит внутри бокса, не люфтит, не болтается, отлично и четко заходит в пазы для ванночки, которая там была раньше (ванночкой пришлось пожертвовать)


