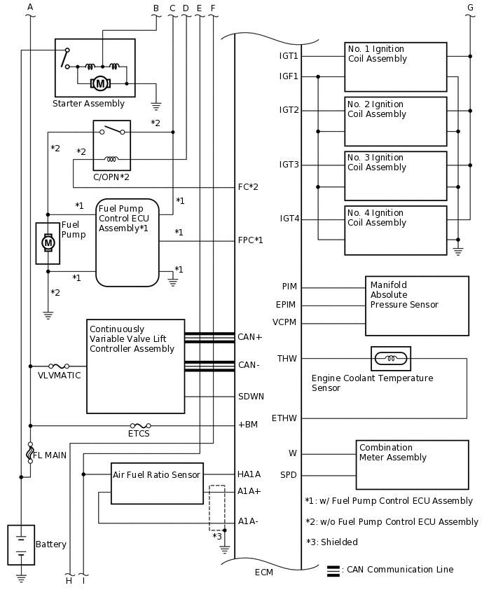
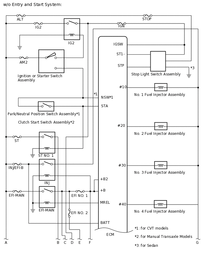
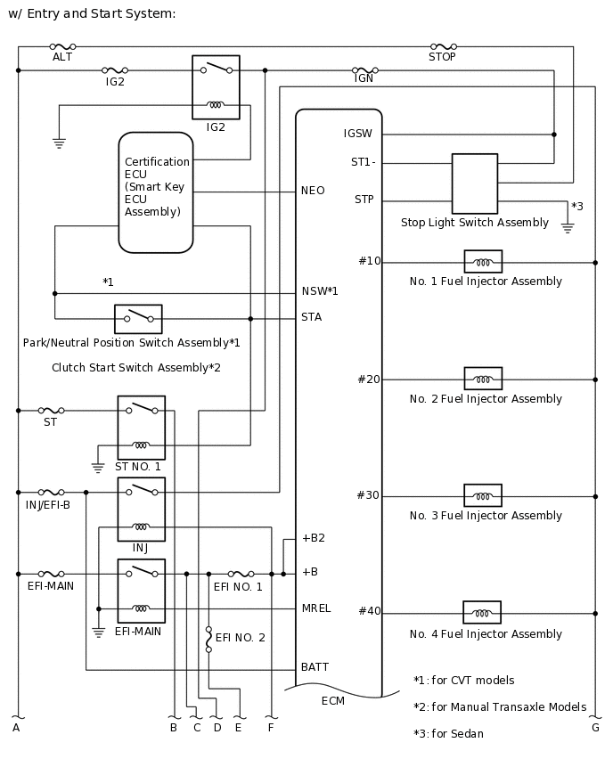
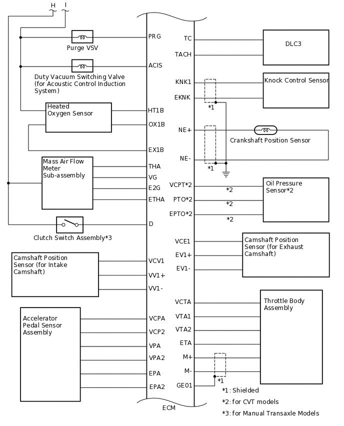
SFI SYSTEM SYSTEM DIAGRAM

A381735E01
A381736E01
A295298E01
A295299E01
A359671E01