СИСТЕМА ДИФФЕРЕНЦИАЛОВ


  1. КОНСТРУКЦИЯ


    1. Корпус электронного привода блокировки дифференциала в сборе состоит из следующих деталей и узлов: корпус, полуосевая шестерня, возвратная пружина, кулачковая шайба, позиционная пластина, плунжер в сборе и катушка в сборе.

    2. Правая полуосевая шестерня и кулачковая шайба снабжены зубцами, чтобы они действовали как зубчатая муфта.

    3. ЭБУ полного привода подает ток на катушку в сборе, которая формирует магнитный поток и приводит в действие плунжер в сборе, чтобы ввести в зацепление зубчатую муфту, блокируя таким образом дифференциал.

      B002NLBC01
      *1 Правая полуосевая шестерня *2 Корпус
      *3 Плунжер в сборе *4 Катушка в сборе
      *5 Позиционная пластина *6 Кулачковая шайба
      *7 Возвратная пружина - -
  2. ПРИНЦИП РАБОТЫ


    1. Передача мощности


      1. Нормальный режим движения (блокировка заднего дифференциала не задействована)

        B002N4FC01
        *1 Правая полуосевая шестерня *2 Кулачковая шайба
        *3 Катушка в сборе (ток не подается) *4 Плунжер в сборе
        *5 ЭБУ полного привода - -
        *a Зубчатая муфта (не задействована) - -
        B002NKU Передача мощности - -
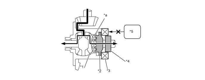
      2. Пробуксовка левого заднего колеса (блокировка заднего дифференциала не задействована)

        B002N4VC01
        *1 Правая полуосевая шестерня *2 Кулачковая шайба
        *3 Катушка в сборе (ток не подается) *4 Плунжер в сборе
        *5 ЭБУ полного привода - -
        *a Зубчатая муфта (не задействована) - -
        B002NKU Передача мощности - -
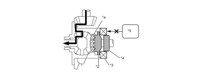
      3. Блокировка заднего дифференциала задействована

        B002MSZC01
        *1 Правая полуосевая шестерня *2 Кулачковая шайба
        *3 Катушка в сборе (ток подается) *4 Плунжер в сборе
        *5 ЭБУ полного привода - -
        *a Зубчатая муфта (включена) - -
        B002NKU Передача мощности - -