СИСТЕМА ПОДУШЕК БЕЗОПАСНОСТИ SRS, диагностические DTC: B1805/52, B1806/52, B1807/52 и B1808/52

Код DTC Наименование DTC
B1805/52 Короткое замыкание в цепи пиропатрона со стороны переднего пассажира
B1806/52 Обрыв в цепи пиропатрона со стороны переднего пассажира
B1807/52 Короткое замыкание на GND в цепи пиропатрона со стороны переднего пассажира
B1808/52 Короткое замыкание на B+ в цепи пиропатрона со стороны переднего пассажира

ОПИСАНИЕ

Цепь пиропатрона со стороны переднего пассажира включает центральный блок управления системы SRS и переднюю подушку безопасности пассажира.

Центральный блок управления системы SRS использует эту цепь для развертывания подушки безопасности, когда выполняются условия развертывания.

Данные коды DTC регистрируются при обнаружении неисправности в цепи пиропатрона со стороны переднего пассажира.

№ DTC

Неисправность

Условие обнаружения DTC

Неисправный участок

Режим диагностики / режим проверки

B1805/52

Короткое замыкание в цепи пиропатрона со стороны переднего пассажира

  • Блок управления системы SRS обнаруживает короткое замыкание в цепи пиропатрона подушки безопасности со стороны переднего пассажира в ходе выполнения первичной проверки.

  • Неисправность пиропатрона со стороны переднего пассажира

  • Неисправность блока управления системы SRS

  • Жгут проводов панели приборов

  • Жгут проводов панели приборов № 2

  • Пиропатрон со стороны переднего пассажира (передняя подушка безопасности пассажира в сборе)

  • Блок управления системы SRS

Относится к режиму проверки

B1806/52

Обрыв в цепи пиропатрона со стороны переднего пассажира

  • Блок управления системы SRS обнаруживает обрыв в цепи пиропатрона подушки безопасности со стороны переднего пассажира.

  • Неисправность пиропатрона со стороны переднего пассажира

  • Неисправность блока управления системы SRS

  • Жгут проводов панели приборов

  • Жгут проводов панели приборов № 2

  • Пиропатрон со стороны переднего пассажира (передняя подушка безопасности пассажира в сборе)

  • Блок управления системы SRS

Относится к режиму проверки

B1807/52

Короткое замыкание на GND в цепи пиропатрона со стороны переднего пассажира

  • Блок управления системы SRS обнаруживает короткое замыкание на массу в цепи пиропатрона подушки безопасности со стороны переднего пассажира.

  • Неисправность пиропатрона со стороны переднего пассажира

  • Неисправность блока управления системы SRS

  • Жгут проводов панели приборов

  • Жгут проводов панели приборов № 2

  • Пиропатрон со стороны переднего пассажира (передняя подушка безопасности пассажира в сборе)

  • Блок управления системы SRS

Относится к режиму проверки

B1808/52

Короткое замыкание на B+ в цепи пиропатрона со стороны переднего пассажира

  • Блок управления системы SRS обнаруживает короткое замыкание на B+ в цепи пиропатрона подушки безопасности со стороны переднего пассажира.

  • Неисправность пиропатрона со стороны переднего пассажира

  • Неисправность блока управления системы SRS

  • Жгут проводов панели приборов

  • Жгут проводов панели приборов № 2

  • Пиропатрон со стороны переднего пассажира (передняя подушка безопасности пассажира в сборе)

  • Блок управления системы SRS

Относится к режиму проверки

СХЕМА ЭЛЕКТРИЧЕСКИХ СОЕДИНЕНИЙ

C345390E01

ПРЕДОСТЕРЕЖЕНИЕ / ПРИМЕЧАНИЕ / УКАЗАНИЕ

Note:

После выключения зажигания следует подождать некоторое время, прежде чем отсоединять провод от отрицательного (-) вывода вспомогательной аккумуляторной батареи. Поэтому, прежде чем приступать к этой работе, обязательно ознакомьтесь с примечанием относительно отсоединения провода от отрицательного (-) вывода вспомогательной аккумуляторной батареи.

Нажмите здесьClick hereClick hereClick here

Tip:
  • Выполните проверку с имитацией условий возникновения неисправности, выбрав на GTS режим проверки (Signal Check).

    Нажмите здесьClick here

  • Выбрав режим проверки (Signal Check), выполните проверку с имитацией условий возникновения неисправности, пошевелив каждый разъем системы подушек безопасности или совершив поездку по городским дорогам или дорогам без покрытия

    Нажмите здесьClick hereClick hereClick here

ПОРЯДОК ВЫПОЛНЕНИЯ

  1. ПРОВЕРЬТЕ РАЗЪЕМЫ

    1. C238337C01

      *1

      Фронтальная подушка безопасности переднего пассажира в сборе

      *2

      Центральный блок управления системы SRS

      *3

      Жгут проводов панели приборов № 2

      *4

      Жгут проводов панели приборов

      Выключите питание.

    2. Отсоедините провод от отрицательного (-) вывода вспомогательной аккумуляторной батареи.

      CAUTION:

      После отсоединения провода от отрицательного (-) вывода вспомогательной аккумуляторной батареи подождать не менее 90 с, чтобы предотвратить срабатывание системы SRS.

    3. Проверьте правильность подключения разъемов к передней подушке безопасности пассажира и центральному блоку управления системы SRS. Кроме того, убедитесь в надежности подключения разъемов, соединяющих жгут проводов панели приборов и жгут проводов панели приборов № 2.

      OK

      Разъемы подсоединены должным образом.

      Tip:

      Если разъемы подсоединены ненадежно, подсоедините их и перейдите к следующей проверке.

    4. Отсоедините разъемы от передней подушки безопасности пассажира и центрального блока управления системы SRS. Также отсоедините жгут проводов панели приборов от жгута проводов панели приборов № 2.

    5. Убедитесь, что контакты разъемов не деформированы и не повреждены.

      OK

      Контакты не деформированы и не повреждены.

    6. Убедитесь, что разъем жгута проводов панели приборов № 2 (со стороны передней подушки безопасности пассажира) не ослаблен, не деформирован и не поврежден.

      OK

      Кнопка блокировки разъема не освобождена либо защелка замка не деформирована и не повреждена.

    7. Убедитесь, что короткие пружины механизмов предотвращения срабатывания в разъеме жгута проводов панели приборов и в разъеме жгута проводов панели приборов № 2 не деформированы и не повреждены.

      OK

      Короткие пружины не деформированы и не повреждены.

    Result

    Перейти к

    OK

    НЕ СООТВ.

    НЕ СООТВ.

    ЗАМЕНИТЕ ЖГУТ ПРОВОДОВ

    СООТВ
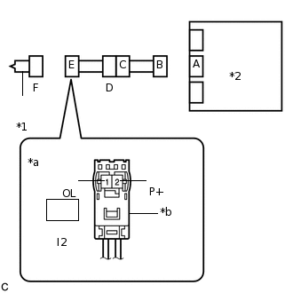
  2. ПРОВЕРЬТЕ ПЕРЕДНЮЮ ПОДУШКУ БЕЗОПАСНОСТИ ПАССАЖИРА В СБОРЕ

    1. C238338C09

      *1

      Фронтальная подушка безопасности переднего пассажира в сборе

      *2

      Блок управления системы SRS

      *a

      Вид спереди разъема со стороны жгута проводов:

      (к передней подушке безопасности пассажира в сборе)

      *b

      Цвет: Оранжевый

      Подсоедините жгут проводов панели приборов к жгуту проводов панели приборов № 2 и к центральному блоку управления системы SRS.

    2. Подсоедините специальный инструмент (сопротивление 2,1 Ом) к разъему Е (оранжевый разъем).

      CAUTION:

      Никогда не подключайте для измерения диагностический прибор к передней подушке безопасности пассажира в сборе, так как это может привести к серьезной травме вследствие срабатывания подушки безопасности.

      Note:
      • При подсоединении не следует вставлять SST в контакты разъема с усилием.

      • Вставляйте SST в контакты разъема по прямой.

    3. Подсоедините провод к отрицательному (-) выводу вспомогательной аккумуляторной батареи.

    4. Удалите коды DTC, сохраненные в памяти.

      Нажмите здесьClick here

      Body Electrical > SRS Airbag > Clear DTCs

    5. Выключите питание.

    6. Включите питание (IG) и подождите не менее 60 с.

    7. Проверьте наличие кодов DTC.

      Нажмите здесьClick here

      Body Electrical > SRS Airbag > Trouble Codes

      OK

      Код DTC B1805/52, B1806/52, B1807/52 или B1808/52 не выводится.

      Tip:

      На этом этапе могут выводиться коды, отличные от кодов DTC B1805/52, B1806/52, B1807/52 и B1808/52, однако они не связаны с данной проверкой.

    8. Выключите зажигание.

    9. Отсоедините провод от отрицательного (-) вывода вспомогательной аккумуляторной батареи.

      CAUTION:

      После отсоединения провода от отрицательного (-) вывода вспомогательной аккумуляторной батареи подождите не менее 90 с, чтобы предотвратить срабатывание системы SRS.

    10. Отсоедините SST от разъема Е.

    09843-18061

    Результат

    Перейти к

    OK

    НЕ СООТВ.

    OK

    ЗАМЕНИТЕ ПОДУШКУ БЕЗОПАСНОСТИ ПЕРЕДНЕГО ПАССАЖИРА

    Нажмите здесьClick hereClick here

    NG
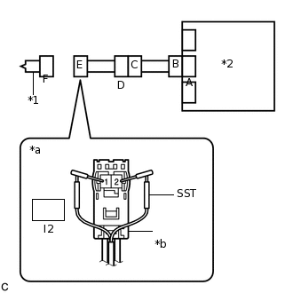
  3. ПРОВЕРЬТЕ ЦЕПЬ БОКОВОГО ПИРОПАТРОНА СО СТОРОНЫ ПЕРЕДНЕГО ПАССАЖИРА

    1. C238339C21

      *1

      Фронтальная подушка безопасности переднего пассажира в сборе

      *2

      Блок управления системы SRS

      *a

      Вид спереди разъема со стороны жгута проводов:

      (к передней подушке безопасности пассажира в сборе)

      *b

      Цвет: Оранжевый

      Отсоедините жгут проводов панели приборов от центрального блока управления системы SRS.

    2. Проверьте, нет ли в цепи короткого замыкания на B+.

      1. Подсоедините провод к отрицательному (-) выводу вспомогательной аккумуляторной батареи.

      2. Включите питание (IG).

      3. Измерьте напряжение в соответствии со значениями, приведенными в таблице.

        Номинальное напряжение

        Подключение диагностического прибора

        Условие

        Заданные условия

        I2-2 (P+) - масса

        Питание включено (IG)

        Менее 1 В

        I2-1 (P-) - масса

        Питание включено (IG)

        Менее 1 В

      4. Выключите питание.

      5. Отсоедините провод от отрицательного (-) вывода вспомогательной аккумуляторной батареи.

        CAUTION:

        После отсоединения провода от отрицательного (-) вывода вспомогательной аккумуляторной батареи подождите не менее 90 с, чтобы предотвратить срабатывание системы SRS.

    3. Проверьте, нет ли в цепи обрыва.

      1. Измерьте сопротивление в соответствии со значениями, приведенными в таблице ниже.

        Номинальное сопротивление

        Подключение диагностического прибора

        Условие

        Заданные условия

        I2-2 (P+) - I2-1 (P-)

        Всегда

        Менее 1 Ом

    4. Проверьте, нет ли в цепи короткого замыкания на массу.

      1. Измерьте сопротивление в соответствии со значениями, приведенными в таблице.

        Номинальное сопротивление

        Подключение диагностического прибора

        Условие

        Заданные условия

        I2-2 (P+) - масса

        Всегда

        1 МОм или более

        I2-1 (P-) - масса

        Всегда

        1 МОм или более

    5. Проверьте, нет ли в цепи короткого замыкания.

      1. Разомкните механизм предотвращения срабатывания, встроенный в разъем B.

        Нажмите здесьClick hereClick here

      2. Измерьте сопротивление в соответствии со значениями, приведенными в таблице ниже.

        Номинальное сопротивление

        Подключение диагностического прибора

        Условие

        Заданные условия

        I2-2 (P+) - I2-1 (P-)

        Всегда

        1 МОм или более

      3. Верните механизм предотвращения срабатывания разъема B в исходное состояние.

    Result

    Перейти к

    OK

    НЕ СООТВ.

    НЕ СООТВ.

    ПРОВЕРЬТЕ ЖГУТ ПРОВОДОВ ПАНЕЛИ ПРИБОРОВClick here

    СООТВ
  4. ПРОВЕРЬТЕ DTC

    1. C238340C07

      *1

      Фронтальная подушка безопасности переднего пассажира в сборе

      *2

      Центральный блок управления системы SRS

      Подсоедините разъемы к передней подушке безопасности пассажира и центральному блоку управления системы SRS.

    2. Подсоедините провод к отрицательному (-) выводу вспомогательной аккумуляторной батареи.

    3. Удалите коды DTC, сохраненные в памяти.

      Нажмите здесьClick here

      Body Electrical > SRS Airbag > Clear DTCs

    4. Выключите питание.

    5. Включите питание (IG) и подождите не менее 60 с.

    6. Проверьте наличие кодов DTC.

      Нажмите здесьClick here

      Body Electrical > SRS Airbag > Trouble Codes

      OK

      Код DTC B1805/52, B1806/52, B1807/52 или B1808/52 не выводится.

      Tip:

      На этом этапе могут выводиться коды, отличные от кодов DTC B1805/52, B1806/52, B1807/52 и B1808/52, однако они не связаны с данной проверкой.

    Result

    Перейти к

    OK

    НЕ СООТВ.

    OK

    ВЫПОЛНИТЕ ПРОВЕРКУ С ИМИТАЦИЕЙ УСЛОВИЙ ВОЗНИКНОВЕНИЯ НЕИСПРАВНОСТИ

    Нажмите здесьClick hereClick hereClick here

    NG

    ЗАМЕНИТЕ ЦЕНТРАЛЬНЫЙ БЛОК УПРАВЛЕНИЯ СИСТЕМЫ SRS

    Нажмите здесьClick hereClick hereClick here

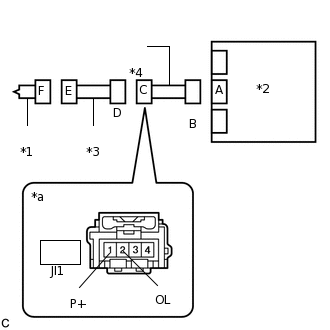
  5. ПРОВЕРЬТЕ ЖГУТ ПРОВОДОВ ПАНЕЛИ ПРИБОРОВ

    1. C238341C11

      *1

      Фронтальная подушка безопасности переднего пассажира в сборе

      *2

      Центральный блок управления системы SRS

      *3

      Жгут проводов панели приборов № 2

      *4

      Жгут проводов панели приборов

      *a

      Вид спереди разъема со стороны жгута проводов:

      (к жгуту проводов панели приборов № 2)

      Отсоедините разъем жгута проводов панели приборов № 2 от жгута проводов панели приборов.

    2. Проверьте, нет ли в цепи короткого замыкания на B+.

      1. Подсоедините провод к отрицательному (-) выводу вспомогательной аккумуляторной батареи.

      2. Включите питание (IG).

      3. Измерьте напряжение в соответствии со значениями, приведенными в таблице.

        Номинальное напряжение

        Подключение диагностического прибора

        Условие

        Заданные условия

        JI1-1 (P+) - масса

        Питание включено (IG)

        Менее 1 В

        JI1-2 (P-) - масса

        Питание включено (IG)

        Менее 1 В

      4. Выключите питание.

      5. Отсоедините провод от отрицательного (-) вывода вспомогательной аккумуляторной батареи.

        CAUTION:

        После отсоединения провода от отрицательного (-) вывода вспомогательной аккумуляторной батареи подождите не менее 90 с, чтобы предотвратить срабатывание системы SRS.

    3. Проверьте, нет ли в цепи обрыва.

      1. Измерьте сопротивление в соответствии со значениями, приведенными в таблице ниже.

        Номинальное сопротивление

        Подключение диагностического прибора

        Условие

        Заданные условия

        JI1-1 (P+) - JI1-2 (P-)

        Всегда

        Менее 1 Ом

    4. Проверьте, нет ли в цепи короткого замыкания на массу.

      1. Измерьте сопротивление в соответствии со значениями, приведенными в таблице.

        Номинальное сопротивление

        Подключение диагностического прибора

        Условие

        Заданные условия

        JI1-1 (P+) - масса

        Всегда

        1 МОм или более

        JI1-2 (P-) - масса

        Всегда

        1 МОм или более

    5. Проверьте, нет ли в цепи короткого замыкания.

      1. Разомкните механизм предотвращения срабатывания, встроенный в разъем B.

        Нажмите здесьClick hereClick here

      2. Измерьте сопротивление в соответствии со значениями, приведенными в таблице ниже.

        Номинальное сопротивление

        Подключение диагностического прибора

        Условие

        Заданные условия

        JI1-1 (P+) - JI1-2 (P-)

        Всегда

        1 МОм или более

      3. Верните механизм предотвращения срабатывания разъема B в исходное состояние.

    Result

    Перейти к

    OK

    НЕ СООТВ.

    НЕ СООТВ.

    ЗАМЕНИТЕ ЖГУТ ПРОВОДОВ ПАНЕЛИ ПРИБОРОВ

    OK
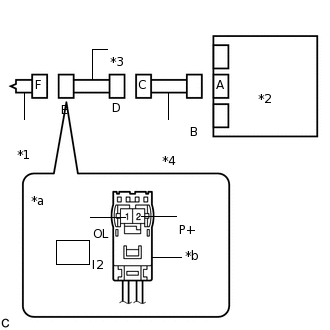
  6. ПРОВЕРЬТЕ ЖГУТ ПРОВОДОВ ПАНЕЛИ ПРИБОРОВ № 2

    1. C238342C17

      *1

      Фронтальная подушка безопасности переднего пассажира в сборе

      *2

      Центральный блок управления системы SRS

      *3

      Жгут проводов панели приборов № 2

      *4

      Жгут проводов панели приборов

      *a

      Вид спереди разъема со стороны жгута проводов:

      (к передней подушке безопасности пассажира в сборе)

      *b

      Цвет: Оранжевый

      Проверьте, нет ли в цепи короткого замыкания на B+.

      1. Подсоедините провод к отрицательному (-) выводу вспомогательной аккумуляторной батареи.

      2. Включите питание (IG).

      3. Измерьте напряжение в соответствии со значениями, приведенными в таблице.

        Номинальное напряжение

        Подключение диагностического прибора

        Условие

        Заданные условия

        I2-2 (P+) - масса

        Питание включено (IG)

        Менее 1 В

        I2-1 (P-) - масса

        Питание включено (IG)

        Менее 1 В

      4. Выключите питание.

      5. Отсоедините провод от отрицательного (-) вывода вспомогательной аккумуляторной батареи.

        CAUTION:

        После отсоединения провода от отрицательного (-) вывода вспомогательной аккумуляторной батареи подождите не менее 90 с, чтобы предотвратить срабатывание системы SRS.

    2. Проверьте, нет ли в цепи обрыва.

      1. Измерьте сопротивление в соответствии со значениями, приведенными в таблице ниже.

        Номинальное сопротивление

        Подключение диагностического прибора

        Условие

        Заданные условия

        I2-2 (P+) - I2-1 (P-)

        Всегда

        Менее 1 Ом

    3. Проверьте, нет ли в цепи короткого замыкания на массу.

      1. Измерьте сопротивление в соответствии со значениями, приведенными в таблице.

        Номинальное сопротивление

        Подключение диагностического прибора

        Условие

        Заданные условия

        I2-2 (P+) - масса

        Всегда

        1 МОм или более

        I2-1 (P-) - масса

        Всегда

        1 МОм или более

    4. Проверьте, нет ли в цепи короткого замыкания.

      1. Разомкните механизм предотвращения срабатывания, встроенный в разъем D.

        Нажмите здесьClick hereClick here

      2. Измерьте сопротивление в соответствии со значениями, приведенными в таблице ниже.

        Номинальное сопротивление

        Подключение диагностического прибора

        Условие

        Заданные условия

        I2-2 (P+) - I2-1 (P-)

        Всегда

        1 МОм или более

      3. Верните механизм предотвращения срабатывания разъема D в исходное состояние.

    Result

    Перейти к

    OK

    НЕ СООТВ.

    OK

    ВЫПОЛНИТЕ ПРОВЕРКУ С ИМИТАЦИЕЙ УСЛОВИЙ ВОЗНИКНОВЕНИЯ НЕИСПРАВНОСТИ

    Нажмите здесьClick hereClick hereClick here

    NG

    ЗАМЕНИТЕ КАБЕЛЬ ПАНЕЛИ ПРИБОРОВ № 2