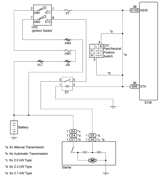
СИСТЕМА ЗАПУСКА СХЕМА СИСТЕМЫ

B007VXAE01