СИСТЕМА ПОДОГРЕВА РУЛЕВОГО КОЛЕСА Рулевое колесо не подогревается, когда выключатель подогрева рулевого колеса нажат

Код DTC Наименование DTC
Рулевое колесо не подогревается, когда выключатель подогрева рулевого колеса нажат

ОПИСАНИЕ

Нажмите здесьClick here

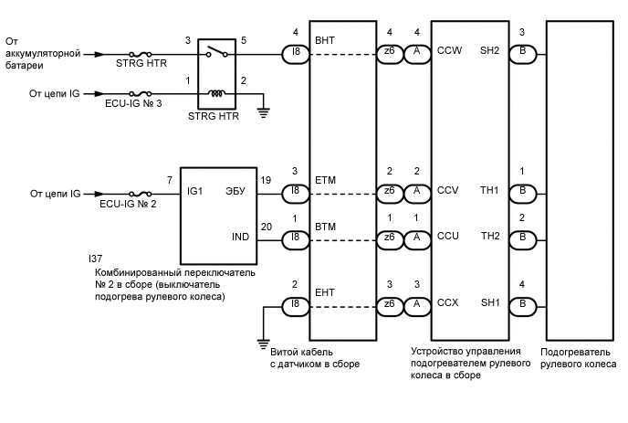
СХЕМА ЭЛЕКТРИЧЕСКИХ СОЕДИНЕНИЙ

C307786E02

ПРЕДОСТЕРЕЖЕНИЕ / ПРИМЕЧАНИЕ / УКАЗАНИЕ

Tip:
  • Перед выполнением следующей процедуры проверки проверьте предохранители цепей, относящихся к данной системе.

  • Подогреватель рулевого колеса встроен в рулевое колесо, которое не разбирается. Поэтому, если подогреватель рулевого колеса неисправен, замените рулевое колесо в сборе.

ПОРЯДОК ВЫПОЛНЕНИЯ

  1. ПРОВЕРЬТЕ БЛОК ПОДОГРЕВАТЕЛЯ РУЛЕВОГО КОЛЕСА (ТЕРМИСТОР/ПОДОГРЕВАТЕЛЬ/ТЕРМОСТАТ)

    1. C234543C08

      *a

      Вид спереди разъема со стороны жгута проводов:

      (к контроллеру подогревателя рулевого колеса в сборе)

      Отсоедините разъем B контроллера подогрева рулевого колеса в сборе.

    2. Измерьте сопротивление в соответствии со значениями, приведенными в таблице ниже.

      Номинальное сопротивление

      Подключение диагностического прибора

      Условие

      Номинальное значение

      B-1 (TH1) - B-2 (TH2)

      10 - 30°C (50 - 86°F)

      8,132 - 18,43 кОм

      B-4 (SH1) - B-3 (SH2)

      20°C (68°F)

      1,89 - 2,25 Ом

    Result

    Перейти к

    OK

    НЕ СООТВ.

    НЕ СООТВ.

    ЗАМЕНИТЕ РУЛЕВОЕ КОЛЕСО В СБОРЕ

    Нажмите здесьClick here

    СООТВ
  2. ПРОВЕРЬТЕ ВИТОЙ КАБЕЛЬ С ДАТЧИКОМ В СБОРЕ

    1. Проверьте разъемы и кабели витого кабеля с датчиком в сборе.

      OK

      Разъемы и кабели не имеют дефектов, таких как царапины, трещины, вмятины и повреждения.

    2. Отсоедините разъемы I8 и z6 витого кабеля с датчиком в сборе.

    3. Измерьте сопротивление в соответствии со значениями, приведенными в таблице.

      C253490C11

      *a

      Устройство с отсоединенным жгутом проводов

      (витой кабель с датчиком в сборе)

      -

      -

      Номинальное сопротивление

      Подключение диагностического прибора

      Условие

      Номинальное значение

      z6-1 - I8-1 (BTM)

      Всегда

      3 Ом или менее

      z6-2 - I8-3 (ETM)

      Всегда

      3 Ом или менее

      z6-3 - I8-2 (EHT)

      Всегда

      Менее 0,1 Ом

      z6-4 - I8-4 (BHT)

      Всегда

      Менее 0,1 Ом

    Result

    Перейти к

    OK

    НЕ СООТВ.

    НЕ СООТВ.

    ЗАМЕНИТЕ ВИТОЙ КАБЕЛЬ С ДАТЧИКОМ В СБОРЕ

    Нажмите здесьClick here

    СООТВ
  3. ПРОВЕРЬТЕ КОМБИНИРОВАННЫЙ ПЕРЕКЛЮЧАТЕЛЬ № 2 В СБОРЕ (ВЫКЛЮЧАТЕЛЬ ПОДОГРЕВА РУЛЕВОГО КОЛЕСА)

    1. Снимите комбинированный переключатель № 2 в сборе.

      Нажмите здесьClick here

    2. Проверьте комбинированный переключатель № 2 в сборе (выключатель подогрева рулевого колеса).

      Нажмите здесьClick here

    Результат

    Перейти к

    OK

    НЕ СООТВ.

    НЕ СООТВ.

    ЗАМЕНИТЕ КОМБИНИРОВАННЫЙ ПЕРЕКЛЮЧАТЕЛЬ № 2 В СБОРЕ

    Нажмите здесьClick here

    СООТВ
  4. ПРОВЕРЬТЕ РЕЛЕ ПОДОГРЕВАТЕЛЯ РУЛЕВОГО КОЛЕСА

    1. C234546C03

      *1

      Реле STRG HTR

      Извлеките реле STRG HTR из блока реле моторного отсека № 2.

    2. Измерьте сопротивление в соответствии со значениями, приведенными в таблице.

      Номинальное сопротивление

      Подключение диагностического прибора

      Условие

      Заданные условия

      3 - 5

      Напряжение не подается между контактами 1 и 2

      10 кОм или более

      3 - 5

      Напряжение подается между контактами 1 и 2

      Менее 1 Ом

    Результат

    Перейти к

    OK

    НЕ СООТВ.

    НЕ СООТВ.

    ЗАМЕНИТЕ РЕЛЕ ПОДОГРЕВАТЕЛЯ РУЛЕВОГО КОЛЕСА

    СООТВ
  5. ПРОВЕРЬТЕ ЖГУТ ПРОВОДОВ И РАЗЪЕМ (КОМБИНИРОВАННЫЙ ПЕРЕКЛЮЧАТЕЛЬ № 2 В СБОРЕ — ВИТОЙ КАБЕЛЬ С ДАТЧИКОМ В СБОРЕ)

    1. Отсоедините разъем I37 комбинированного переключателя № 2 в сборе.

    2. Отсоедините разъем I8 витого кабеля с датчиком в сборе.

    3. Измерьте сопротивление в соответствии со значениями, приведенными в таблице.

      Номинальное сопротивление

      Подключение диагностического прибора

      Условие

      Номинальное значение

      I37-19 (ECU) - I8-3 (ETM)

      Всегда

      Менее 1 Ом

      I37-20 (IND) - I8-1 (BTM)

      Всегда

      Менее 1 Ом

      I37-19 (ECU) или I8-3 (ETM) - масса

      Всегда

      10 кОм или более

      I37-20 (IND) или I8-1 (BTM) - масса

      Всегда

      10 кОм или более

    Результат

    Перейти к

    OK

    НЕ СООТВ.

    НЕ СООТВ.

    ОТРЕМОНТИРУЙТЕ ИЛИ ЗАМЕНИТЕ ЖГУТ ПРОВОДОВ ИЛИ РАЗЪЕМ

    СООТВ
  6. ПРОВЕРЬТЕ ЖГУТ ПРОВОДОВ И РАЗЪЕМ (РЕЛЕ STRG HTR – ВИТОЙ КАБЕЛЬ С ДАТЧИКОМ В СБОРЕ)

    1. Извлеките реле STRG HTR из блока реле моторного отсека № 2.

    2. Отсоедините разъем I8 витого кабеля с датчиком в сборе.

    3. Измерьте сопротивление в соответствии со значениями, приведенными в таблице.

      Номинальное сопротивление

      Подключение диагностического прибора

      Условие

      Номинальное значение

      5 - I8-4 (BHT)

      Всегда

      Менее 1 Ом

      5 или I8-4 (BHT) - масса

      Всегда

      10 кОм или более

    Результат

    Перейти к

    OK

    НЕ СООТВ.

    НЕ СООТВ.

    ОТРЕМОНТИРУЙТЕ ИЛИ ЗАМЕНИТЕ ЖГУТ ПРОВОДОВ ИЛИ РАЗЪЕМ

    СООТВ
  7. ПРОВЕРЬТЕ ЖГУТ ПРОВОДОВ И РАЗЪЕМ (ИСТОЧНИК ПИТАНИЯ КОМБИНИРОВАННОГО ПЕРЕКЛЮЧАТЕЛЯ № 2 В СБОРЕ)

    1. C308767C02

      *a

      Вид спереди разъема со стороны жгута проводов:

      (к комбинированному переключателю № 2 в сборе)

      Отсоедините разъем I37 комбинированного переключателя № 2 в сборе.

    2. Измерьте напряжение в соответствии со значениями, приведенными в таблице.

      Номинальное напряжение

      Контакты для подключения диагностического прибора

      Положение переключателя

      Номинальное значение

      I37-7 (IG1) - масса

      Питание включено (IG)

      11—14 В

    Результат

    Перейти к

    OK

    НЕ СООТВ.

    НЕ СООТВ.

    ОТРЕМОНТИРУЙТЕ ИЛИ ЗАМЕНИТЕ ЖГУТ ПРОВОДОВ ИЛИ РАЗЪЕМ

    СООТВ
  8. ПРОВЕРЬТЕ ЖГУТ ПРОВОДОВ И РАЗЪЕМ (ИСТОЧНИК ПИТАНИЯ РЕЛЕ STRG HTR)

    1. Извлеките реле STRG HTR из блока реле моторного отсека № 2.

    2. Измерьте напряжение в соответствии со значениями, приведенными в таблице.

      Номинальное напряжение

      Подключение диагностического прибора

      Условие

      Заданные условия

      3 - масса

      Всегда

      11-14 В

      1 - масса

      Питание включено (IG)

      11 - 14 В

    3. Измерьте сопротивление в соответствии со значениями, приведенными в таблице ниже.

      Номинальное сопротивление

      Подключение диагностического прибора

      Условие

      Заданные условия

      2 - масса

      Всегда

      Менее 1 Ом

    Результат

    Перейти к

    OK

    НЕ СООТВ.

    НЕ СООТВ.

    ОТРЕМОНТИРУЙТЕ ИЛИ ЗАМЕНИТЕ ЖГУТ ПРОВОДОВ ИЛИ РАЗЪЕМ

    СООТВ
  9. ПРОВЕРЬТЕ ЖГУТ ПРОВОДОВ И РАЗЪЕМ (ВИТОЙ КАБЕЛЬ С ДАТЧИКОМ В СБОРЕ - МАССА)

    1. Отсоедините разъем I8 витого кабеля с датчиком в сборе.

    2. Измерьте сопротивление в соответствии со значениями, приведенными в таблице.

      Номинальное сопротивление

      Подключение диагностического прибора

      Условие

      Номинальное значение

      I8-2 (EHT) - масса

      Всегда

      Менее 1 Ом

    Результат

    Перейти к

    OK

    НЕ СООТВ.

    OK

    ЗАМЕНИТЕ КОНТРОЛЛЕР ПОДОГРЕВА РУЛЕВОГО КОЛЕСА В СБОРЕ

    Нажмите здесьClick here

    NG

    ОТРЕМОНТИРУЙТЕ ИЛИ ЗАМЕНИТЕ ЖГУТ ПРОВОДОВ ИЛИ РАЗЪЕМ