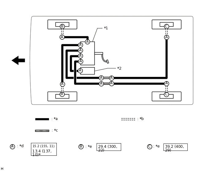
BRAKE LINE SYSTEM DIAGRAM
*1 |
Brake Booster with Master Cylinder Assembly |
*2 |
Brake Booster Pump Assembly |
*a |
Brake Line |
*b |
Flexible Hose |
*c |
Brake tube Way |
*d |
Union Nut |
*e |
Union Bolt |
- |
- |
![]() |
N*m (kgf*cm, ft.*lbf): Specified torque |
* |
For use with union nut wrench |
![]() |
Front |
- |
- |

