SFI SYSTEM


  1. FUNCTION


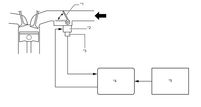
    1. Tumble Control System (Models with Tumble Control System)


      1. The tumble control system generates tumble flow using the tumble control valves when the engine is cold. This achieves excellent combustion conditions.

      2. The ECM controls the tumble control valve according to the engine coolant temperature signal.

        B00236MC01
        *1 Tumble Control Valve *2 Intake Air Control Valve Actuator
        *3 Tumble Control Valve Position Sensor *4 ECM
        *5 Engine Coolant Temperature Sensor - -
        B0082XT Intake Air - -