СИСТЕМА КОНДИЦИОНИРОВАНИЯ


  1. ПРИНЦИП РАБОТЫ


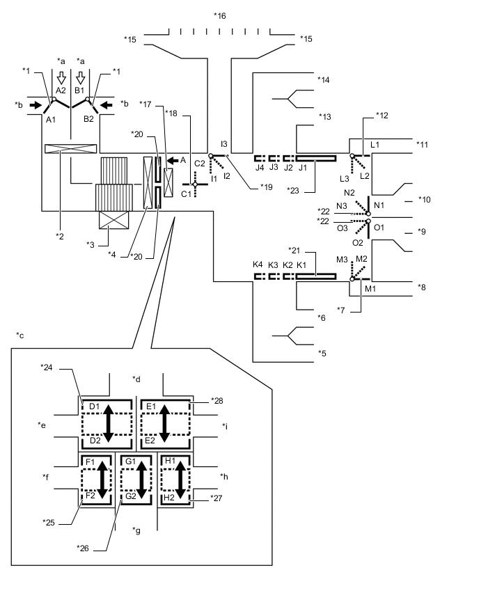
    1. Режимы подачи воздуха и положения заслонок

      A01FJDQC01
      *1 Входная заслонка *2 Фильтрующий элемент воздушного фильтра
      *3 Электродвигатель вентилятора с вентилятором в сборе *4 Испаритель системы кондиционирования № 1 в сборе
      *5 Боковой воздуховод с дефлектором (со стороны переднего пассажира) *6 Центральный воздуховод с дефлектором (со стороны переднего пассажира)
      *7 Заслонка распределения потоков воздуха (для воздуховода с дефлектором в выемке для ног переднего пассажира) *8 Воздуховод с дефлектором в передней выемке для ног (со стороны переднего пассажира)
      *9 Воздуховод с дефлектором в задней выемке для ног *10 Воздуховод с дефлектором вещевого ящика в облицовке туннеля пола
      *11 Воздуховод с дефлектором в передней выемке для ног (со стороны водителя) *12 Заслонка распределения потоков воздуха (для воздуховода с дефлектором в выемке для ног водителя)
      *13 Центральный воздуховод с дефлектором (со стороны водителя) *14 Боковой воздуховод с дефлектором (со стороны водителя)
      *15 Боковой оттаиватель *16 Центральный оттаиватель
      *17 Блок радиатора отопителя в сборе *18 Заслонка двухуровневого воздухораспределения с забором внутреннего и наружного воздуха
      *19 Заслонка распределения потоков воздуха (для оттаивателя) *20 Смесительная заслонка
      *21 Заслонка распределения потоков воздуха (для центрального и бокового воздуховодов с дефлектором со стороны переднего пассажира) *22 Заслонка распределения потоков воздуха (для воздуховода с дефлектором вещевого ящика в облицовке туннеля пола и воздуховода с дефлектором в выемке для ног заднего пассажира)
      *23 Заслонка распределения потоков воздуха (для центрального и бокового воздуховодов с дефлектором со стороны водителя) *24 Смесительная заслонка (верхнего уровня для водителя)
      *25 Смесительная заслонка (нижнего уровня для водителя) *26 Смесительная заслонка (для заднего пассажира)
      *27 Смесительная заслонка (нижнего уровня для переднего пассажира) *28 Смесительная заслонка (верхнего уровня для переднего пассажира)
      *a Рециркулируемый воздух *b Наружный воздух
      *c Вид A *d К центральному и боковому оттаивателям
      *e К центральному и боковому воздуховодам с дефлектором со стороны водителя *f К воздуховоду с дефлектором в выемке для ног водителя
      *g К воздуховоду с дефлектором вещевого ящика в облицовке туннеля пола и воздуховоду с дефлектором в задней выемке для ног *h К воздуховоду с дефлектором в выемке для ног переднего пассажира
      *i К центральному и боковому воздуховодам с дефлектором со стороны переднего пассажира - -
      Режимы подачи воздуха и положения заслонок
      Управляющая заслонка Режим работы Положение заслонки Операция
      Входная заслонка FRESH A2, B1 Обеспечивает подачу в салон наружного воздуха.
      Двухуровневое воздухораспределение (автоматическое управление) A1, B1 - B2 Верхний уровень используется для автоматического регулирования положения между режимом впуска наружного воздуха и режимом рециркуляции в соответствии с условиями управления. Нижний уровень используется для рециркуляции воздуха в салоне.
      RECIRCULATION A1, B2 Обеспечивает рециркуляцию воздуха в салоне.
      Заслонка двухуровневого воздухораспределения с забором внутреннего и наружного воздуха Двухуровневое воздухораспределение (автоматическое управление) C1 - C2 Разделяет или объединяет верхний и нижний уровни в зависимости от условий, осуществляя управление уровнями двухуровневого воздухораспределения с забором внутреннего и наружного воздуха.
      Смесительная заслонка Уставка температуры от MAX COLD (макс. охлаждение) до MAX HOT (макс. обогрев) D1 - D2 Для воздуховода с дефлектором переднего пассажира
      E1 - E2 Для воздуховода с дефлектором водителя
      F1 - F2 Для воздуховода с дефлектором в выемке для ног переднего пассажира
      G1 - G2 Для задних воздуховодов с дефлектором и воздуховодов заднего отопителя. Эта заслонка приводится в действие в соответствии с режимом заслонки воздуховода с дефлектором в передней выемке для ног со стороны водителя (H1-H2).
      H1 - H2 Для воздуховода с дефлектором в передней выемке для ног со стороны водителя
      Заслонка распределения потоков воздуха A01FJQA FACE J1, K1, L1, M1, N3, O1, I3 Воздух подается через передний центральный воздуховод с дефлектором, боковые воздуховоды с дефлектором и воздуховод с дефлектором вещевого ящика в облицовке туннеля пола.
      A01FJP1 BI-LEVEL J2, K2, L2, M2, N2, O2, I3 Воздух подается через передний центральный воздуховод с дефлектором, воздуховод вещевого ящика в облицовке туннеля пола, боковые воздуховоды с дефлектором и воздуховоды с дефлектором в передней и задней выемках для ног. В зависимости от условий в салоне воздух может выпускаться через центральный и боковые оттаиватели (I2).
      A01FJBJ FOOT J3, K3, L3, M3, N2, O3, I2 Воздух подается через воздуховоды с дефлектором в передней и задней выемках для ног. Кроме того, незначительный поток воздуха выпускается через передний центральный воздуховод с дефлектором, боковые воздуховоды с дефлектором и воздуховод с дефлектором вещевого ящика в облицовке туннеля пола.
      A01FJGE FOOT AND DEFROSTER J3, K3, L2, M2, N2, O2, I1 Обеспечивает оттаивание ветрового стекла, подавая теплый воздух через центральный и боковые оттаиватели; кроме того, воздух выпускается через воздуховоды с дефлектором в передней и задней выемках для ног. Кроме того, незначительный поток воздуха выпускается через передний центральный воздуховод с дефлектором, боковые воздуховоды с дефлектором и воздуховод с дефлектором вещевого ящика в облицовке туннеля пола.
      A01FJEF DEFROSTER J4, K4, L1, M1, N1, O1, I1 Обеспечивает оттаивание ветрового стекла, подавая теплый воздух через воздуховоды центрального и бокового оттаивателей.
    2. Воздуховыпускные отверстия и воздухораспределение (для режимов воздухораспределения всех сидений)

      A01FJJ6
      Режим Режим управления В лицо Через выемку для ног Через оттаиватель
      Автоматическое управление Ручное управление По центру Сбоку Сзади Спереди Сзади F
      А B C D E

      FACE-U*1

      A01FJQA
      A01FJHF - A01FJT6 A01FJT6 A01FJT6 - - -

      FACE-L*1

      A01FJQA
      A01FJHF - A01FJAV A01FJAV A01FJAV A01FJHF A01FJHF -

      FACE-R*1, *2

      A01FJQA
      A01FJHF A01FJHF A01FJDP A01FJDP A01FJDP - - A01FJHFN01

      BI-LEVEL*1, *2

      A01FJP1
      A01FJHF A01FJHF A01FJDP A01FJDP A01FJDP A01FJDP A01FJDP A01FJHFN01

      FOOT-D*1

      A01FJBJ
      A01FJHF - A01FJHF A01FJHF A01FJHF A01FJDP A01FJDP A01FJDP

      FOOT-R*1, *2

      A01FJBJ
      A01FJHF A01FJHF A01FJHF A01FJHF A01FJHF A01FJDP A01FJDP A01FJHF

      FOOT-F*1

      A01FJBJ
      A01FJHF - A01FJHF A01FJHF A01FJHF A01FJAV A01FJHF A01FJHF

      FOOT AND DEFROSTER *1, *2

      A01FJGE
      A01FJHF A01FJHF A01FJHF A01FJHF A01FJHF A01FJDP A01FJHF A01FJAV

      DEFROSTER *1, *2

      A01FJEF
      - A01FJHF - - - - - A01FJT6

      *1: при включении каждого режима посредством автоматического управления. Пр этом варианты -U, -L и -R режима FACE выбираются посредством автоматического управления, как и варианты -D, -R и -F режима FOOT.

      *2: при ручном выборе каждого режима.

      *3: для моделей для Европы

      Tech Tips

      Размер окружности ○ пропорционален объему выпускаемого воздуха.