СИСТЕМА ECD


  1. FUNCTION


    1. In this system, the ECM calculates the target engine speed in accordance with the engine condition, and determines the fuel injection volume, thus controlling the idle speed.

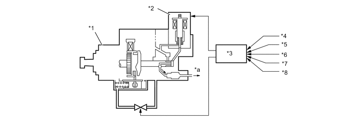
      B002N4AC01
      *1 Injection Pump Assembly *2 Spill Control Valve
      *3 ECM *4 Engine Speed Signal
      *5 Engine Coolant Temperature Signal *6 Vehicle Speed Signal
      *7 Air Conditioning Switch Signal *8 Start Signal
      *a Fuel [to Injection Nozzle (Nozzle Holder and Nozzle Set)] - -
      Function of ECM
      Control Function
      Feedback Control During idling, the feedback control controls the injection volume to achieve the target idle speed, if there is a difference between the target idle speed calculated by the ECM and the actual idle speed.
      Warm-up Control Controls the injection volume during warm-up, in accordance with engine coolant temperature, to achieve an optimal fast idle speed.
      Engine Speed Changes Estimate Control Immediately after the air conditioning switch is engaged, the idle speed can be affected by the change in the load that is applied to the engine. To prevent this symptom, the engine speed changes estimate control increases or decreases the injection volume before the idle speed changes.