EMISSION CONTROL SYSTEM

Figure 1. Evaporative Emission Control System (Except Models for Korea)

A01RXXWE01

Figure 2. Exhaust Emission Control System (Models for Korea)

A01RXIPC01
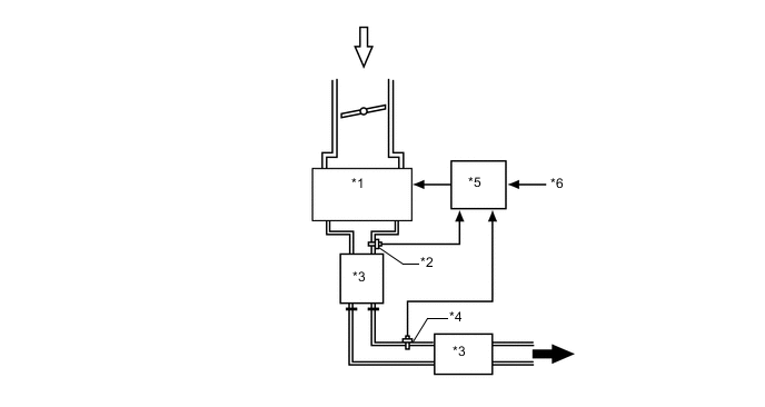
*1

Engine


  • Fuel Injector Assembly

*2 Air Fuel Ratio Sensor
*3 TWC *4 Oxygen Sensor
*5 ECM *6 Various Sensors
B00209S Intake Air B00208D Exhaust Gas

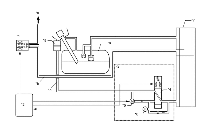
Figure 3. Evaporative Emission Control System (Models for Korea)

A01RXOSC01
*1 Purge VSV *2 ECM
*3 Charcoal Canister Leak Detection Pump Sub-assembly *4 Vent Valve
*5 Pump Motor *6 Canister Pressure Sensor
*7 Charcoal Canister Assembly *8 Fuel Tank Assembly
*9 No. 1 Charcoal Canister Filter - -
*a To Intake Manifold *b Purge Air Line
*c Fresh Air Line - -

Figure 4. EGR System

A01RXR5E03