СИСТЕМА УПРАВЛЕНИЯ ГИБРИДНОЙ СИСТЕМОЙ, диагностический DTC:P0AA6-526,P0AA6-611,P0AA6-612,P0AA6-613,P0AA6-614 и P0AA6-655

Код DTC Наименование DTC
P0AA6-526 Повреждение изоляции в системе высоковольтной аккумуляторной батареи гибридной системы
P0AA6-611 Повреждение изоляции в системе аккумуляторной батареи гибридной системы
P0AA6-612 Повреждение изоляции в системе аккумуляторной батареи гибридной системы
P0AA6-613 Повреждение изоляции в системе аккумуляторной батареи гибридной системы
P0AA6-614 Повреждение изоляции в системе высоковольтной аккумуляторной батареи гибридной системы
P0AA6-655 Повреждение изоляции в системе высоковольтной аккумуляторной батареи гибридной системы

ОПИСАНИЕ

ЭБУ гибридной системы контролирует датчик напряжения аккумуляторной батареи и выявляет повреждения изоляции в системе высокого напряжения.

№ DTC

Неисправность

Условие обнаружения DTC

Неисправный участок

MIL

Индикация предупреждения

P0AA6-526

Повреждение изоляции в системе аккумуляторной батареи гибридной системы

Снижение сопротивления изоляции между цепью высокого напряжения и кузовом.*2

(логика диагностирования за 1 поездку)

  • Гибридная трансмиссия в сборе

  • Преобразователь-инвертор в сборе

  • Жгут проводов под полом гибридного автомобиля

  • Задний тяговый электродвигатель с трансмиссией в сборе

  • Удлинительный провод в сборе

  • Жгут проводов системы кондиционирования гибридного автомобиля

  • Распределительный блок высоковольтной аккумуляторной батареи в сборе

  • Система кондиционирования воздуха

  • Высоковольтная аккумуляторная батарея

  • Датчик напряжения аккумуляторной батареи

  • Преобразователь усилителя рулевого управления в сборе*1

  • Кабель блока аккумуляторных батарей гибридной системы № 2

  • Разъем аккумуляторной батареи электромобиля в сборе

Не загорается

Главная контрольная лампа аварийного состояния:

Загорается

P0AA6-611

Повреждение изоляции в системе аккумуляторной батареи гибридной системы

Снижение сопротивления изоляции компрессора с электродвигателем в сборе или инвертора системы кондиционирования.*3

(логика диагностирования за 1 поездки)

Система кондиционирования воздуха

Не загорается

Главная контрольная лампа аварийного состояния:

Загорается

P0AA6-612

Повреждение изоляции в системе аккумуляторной батареи гибридной системы

Снижение сопротивления изоляции высоковольтной аккумуляторной батареи, кабеля блока высоковольтных аккумуляторных батарей № 2, разъема аккумуляторной батареи электромобиля, датчика напряжения аккумуляторной батареи или SMR.*3

(логика диагностирования за 1 поездки)

  • Распределительный блок высоковольтной аккумуляторной батареи в сборе

  • Датчик напряжения аккумуляторной батареи

  • Высоковольтная аккумуляторная батарея

  • Кабель блока аккумуляторных батарей гибридной системы № 2

  • Разъем аккумуляторной батареи электромобиля в сборе

Не загорается

Главная контрольная лампа аварийного состояния:

Загорается

P0AA6-613

Повреждение изоляции в системе высоковольтной аккумуляторной батареи гибридной системы

Снижение сопротивления изоляции гибридной трансмиссии в сборе или инвертора генератора (MG1) и электродвигателя (MG2).*3

(логика диагностирования за 1 поездки)

  • Гибридная трансмиссия в сборе

  • Преобразователь-инвертор в сборе

Не загорается

Главная контрольная лампа аварийного состояния:

Загорается

P0AA6-614

Повреждение изоляции в системе аккумуляторной батареи гибридной системы

Снижение сопротивления изоляции инвертора для генератора (MG1) и электродвигателя (MG2), инвертора системы кондиционирования, SMR или жгута проводов под полом гибридного автомобиля.*3

(логика диагностирования за 1 поездки)

  • Преобразователь-инвертор в сборе

  • Жгут проводов под полом гибридного автомобиля

  • Система кондиционирования воздуха

  • Жгут проводов системы кондиционирования гибридного автомобиля

  • Распределительный блок высоковольтной аккумуляторной батареи в сборе

  • Преобразователь усилителя рулевого управления в сборе*1

Не загорается

Главная контрольная лампа аварийного состояния:

Загорается

P0AA6-655

Повреждение изоляции в системе высоковольтной аккумуляторной батареи гибридной системы

Снижение сопротивления изоляции в зоне заднего тягового электродвигателя с трансмиссией.*3

(логика диагностирования за 1 поездки)

  • Задний тяговый электродвигатель с трансмиссией в сборе

  • Преобразователь-инвертор в сборе

  • Жгут проводов под полом гибридного автомобиля (кабель заднего электродвигателя)

  • Удлинительный провод в сборе

Не загорается

Главная контрольная лампа аварийного состояния:

Загорается

*1: для моделей с подвеской с активными стабилизаторами

Tip:
  • *2: Цепь определения нарушения изоляции в датчике напряжения аккумуляторной батареи контролирует сопротивление изоляции между высоковольтными цепями и кузовом. При снижении сопротивления изоляции ЭБУ гибридной системы сохраняет DTC P0AA6-526 и включает главную лампу аварийного состояния независимо от неисправного узла.

    Иногда нарушение изоляции трудно воспроизвести в связи с тем, что состояние автомобиля изменяется. Поэтому если выводится DTC P0AA6-526, как можно скорее выполните следующие шаги.

  • *3: При выполнении описанных ниже операций во время одной поездки после сохранения DTC P0AA6-526 сохраняется только один из соответствующих DTC (P0AA6-611, 612, 613, 614 или 655).

    1. Надежно затяните стояночный тормоз.

    2. Подождите не менее 1 мин, когда автомобиль остановлен, педаль тормоза твердо нажата, питание включено (READY), рычаг переключения передач установлен в положение D, и система кондиционирования включена (Lo/COOL MAX, скорость вентилятора HI), а затем выключите питание и подождите еще не менее 1 мин.

    3. Подождите не менее 1 мин после выключения питания (READY OFF (ВЫКЛ)).

      Tip:
      • Коды DTC и данные фиксированного набора параметров содержат полезную информацию по определению неисправной детали. После доставки автомобиля в мастерскую считайте коды DTC и данные фиксированного набора параметров, связанные с P0AA6, и обязательно запишите информацию. (Даже если не удается воспроизвести неисправность высоковольтной изоляции, сохраненные DTC не удаляются до тех пор, пока не будет выполнена операция сброса, так что их можно считать.)

      • Если сопротивление изоляции на участке высоковольтной аккумуляторной батареи уменьшается при включенном питании (IG), в течение 2 мин сохраняется код DTC P0AA6-612.

  • При измерении сопротивления изоляции с помощью мегомметра необходимо двигать жгут проводов высокого напряжения во время измерения.

Table 1. Связанные параметры Data List (воспроизведение явления и проверка)

№ DTC

Таблица данных

P0AA6-526

  • Short Wave Highest Val

  • Power Resource VB

  • VL-Voltage before Boosting

  • VH-Voltage after Boosting

  • Boost Ratio

  • A/C Consumption Pwr

  • SMRP Status

  • SMRB Status

  • SMRG Status

  • MG1 Gate Status

  • MG2 Gate Status

  • Shutdown (Rear)

P0AA6-611

P0AA6-612

P0AA6-613

P0AA6-614

P0AA6-655

Используйте следующие параметры для справки при воспроизведении состояния автомобиля на момент возникновения неисправности.

  • Таблица данных

  • Vehicle Spd

  • Engine Run Time

  • +B

  • DTC Clear Run Distance

  • Ready Signal

  • State of Charge (All Bat)

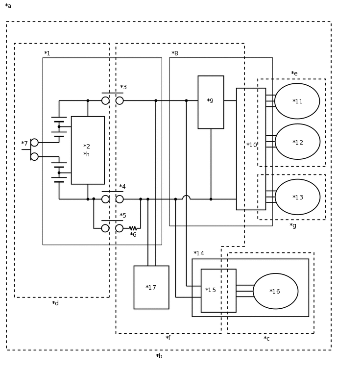
СХЕМА СОЕДИНЕНИЙ

A373904C02

*1

Высоковольтная аккумуляторная батарея

*2

Датчик напряжения аккумуляторной батареи

*3

SMRB

*4

SMRG

*5

SMRP

*6

Главный резистор системы

*7

Зажим сервисного размыкателя цепи

*8

Преобразователь-инвертор в сборе

*9

Повышающий преобразователь

*10

Инвертор

*11

Генератор (MG1)

*12

Электродвигатель (MG2)

*13

Задний электродвигатель (MGR)

*14

Компрессор с электродвигателем в сборе

*15

Инвертор системы кондиционирования

*16

Электродвигатель системы кондиционирования

*17

Преобразователь усилителя рулевого управления в сборе

(для моделей с подвеской с активными стабилизаторами)

-

-

*a

Зоны высокого напряжения

*b

Информационный код 526 указывает на снижение сопротивления изоляции в любой части высоковольтной цепи.

*c

Информационный код 611 указывает на снижение сопротивления изоляции на участке системы кондиционирования.

*d

Информационный код 612 указывает на снижение сопротивления изоляции на участке высоковольтной аккумуляторной батареи.

*e

Информационный код 613 указывает на снижение сопротивления изоляции гибридной трансмиссии в сборе или преобразователя-инвертора в сборе со стороны переменного тока.

*f

Информационный код 614 указывает на снижение сопротивления изоляции в высоковольтной цепи со стороны постоянного тока.

*g

Информационный код 655 указывает на снижение сопротивления изоляции в задней части.

*h

Встроенная цепь определения нарушения изоляции

A373326E02

ОПИСАНИЕ СИСТЕМЫ

Tip:

Если снижение сопротивления изоляции невозможно подтвердить с помощью мегомметра, проверьте значение Short Wave Highest Val в списке Data List.

  1. МАКСИМАЛЬНОЕ ЗНАЧЕНИЕ ВОЛНЫ КОРОТКОГО ЗАМЫКАНИЯ

    1. Значение параметра "Short Wave Highest Val" показывает снижение сопротивления изоляции и тем меньше, чем меньше сопротивление изоляции. В некоторых случаях значение параметра "Short Wave Highest Val" может уменьшаться даже при нормальном сопротивлении изоляции автомобиля, поэтому избегайте проверки значения "Short Wave Highest Val", если выполняется какое-либо из следующих условий.

      • С момента включения питания (IG) прошло не более примерно 1 мин.

      • Напряжения в системе ("Power Resource VB", "VL-Voltage before Boosting" и "VH-Voltage after Boosting") изменяются.

      • Во время повышения напряжения значение параметра Data List "Boost Ratio" не равно 0% или в течение нескольких секунд повышения возвращается к 0%. (При отсутствии повышения напряжения значения параметров "Power Resource VB", "VL-Voltage before Boosting" и "VH-Voltage after Boosting" примерно одинаковы.)

    2. Если значение параметра "Short Wave Highest Val" составляет приблизительно 0 В, сопротивление изоляции близко к 0 Ом. В этом случае на повреждения высоковольтного кабеля или устройства (высокого напряжения) гибридной системы, либо короткого замыкания на кузов из-за проникновения постороннего вещества, например, металлических частиц можно предположить.

    • Если признаки неисправности нельзя воспроизвести, и неисправность по-прежнему сохраняется после замены детали согласно указаниям, определить неисправный участок может помочь проверка данных фиксированного набора параметров.

    Table 2. Параметры, которые необходимо проверить с помощью данных фиксированного набора параметров:

    Фиксированный набор параметров

    Замечание по диагностике

    Short Wave Highest Val

    Указывает на снижение сопротивления изоляции.

    • VL-Voltage before Boosting

    • VH-Voltage after Boosting

    • Power Resource VB

    • Boost Ratio

    Во время повышения напряжения (когда значение "Boost Ratio" не равно 0%), а также в случае колебания значения "VL-Voltage before Boosting", "VH-Voltage after Boosting" или "Power Resource VB" значение "Short Wave Highest Val" может снижаться даже при нормальном сопротивлении изоляции.

    • SMRP Status

    • SMRB Status

    • SMRG Status

    Когда все параметры "SMRP Status", "SMRB Status" и "SMRG Status" имеют значение OFF (ВЫКЛ), цепь определения нарушения изоляции не может регистрировать уменьшение сопротивления изоляции в зоне высоковольтной аккумуляторной батареи ((*d) на схеме соединений).

    • Пример:

    • Когда питание включается (в режиме (IG), но не (READY)), все 3 главных реле системы выключаются, и предполагается, что высоковольтная аккумуляторная батарея отключена от цепей высокого напряжения. Если значение параметра "Short Wave Highest Val" уменьшается в течение нескольких минут после перевода выключателя питания в состояние ON (ВКЛ) (IG) (не в ON (ВКЛ) (READY)), возможно, повреждена изоляция аккумуляторной батареи гибридной системы в сборе.

    MG2 Gate Status

    Когда параметр "MG2 Gate Status" имеет значение ON (ВКЛ), цепь определения нарушения изоляции не может регистрировать уменьшение сопротивления изоляции в части переменного тока системы электродвигателя (сторона электродвигателя (MG2) (*e) на схеме соединений).

    Часть переменного тока системы электродвигателя включает электродвигатель (MG2) в гибридной трансмиссии в сборе, кабели электродвигателя и часть переменного тока цепи управления электродвигателя в преобразователе-инверторе в сборе.

    MG1 Gate Status

    Когда параметр "MG1 Gate Status" имеет значение ON (ВКЛ), цепь определения нарушения изоляции не может регистрировать уменьшение сопротивления изоляции в части переменного тока системы генератора (сторона генератора (MG1) (*e) на схеме соединений).

    Часть переменного тока системы генератора включает генератор (MG1) в гибридной трансмиссии в сборе, кабели генератора и часть переменного тока цепи управления генератора в преобразователе-инверторе в сборе.

    Shutdown (Rear)

    Когда параметр "Shutdown (Rear)" имеет значение ON (ВКЛ), цепь определения нарушения изоляции не может регистрировать уменьшение сопротивления изоляции в части переменного тока системы заднего электродвигателя ((*g) на схеме соединений).

    Часть переменного тока системы заднего электродвигателя включает задний электродвигатель (MGR) в гибридной трансмиссии в сборе, жгут электропроводки моторного отсека № 2 и часть переменного тока цепи управления задним электродвигателем в преобразователе-инверторе в сборе.

    A/C Consumption Pwr

    Когда система кондиционирования выключена (мощность, потребляемая системой кондиционирования, равна 0 Вт), цепь определения нарушения изоляции не может регистрировать уменьшение сопротивления изоляции в части переменного тока компрессора с электродвигателем в сборе ((*c) на схеме соединений).

    Часть переменного тока компрессора с электродвигателем в сборе ((*с) на схеме электрических соединений) включает электродвигатель системы кондиционирования, проводку между электродвигателем системы кондиционирования и инвертором системы кондиционирования, часть переменного тока цепи управления электродвигателя системы кондиционирования и инвертор системы кондиционирования.

    На остановленном автомобиле включите/выключите систему кондиционирования и определите значение параметра "Short Wave Highest Val", чтобы использовать его для справки при диагностике.

    СВЯЗАННЫЕ ДАННЫЕ ФИКСИРОВАННОГО НАБОРА ПАРАМЕТРОВ

    Tip:
    • Воспроизведение состояния автомобиля на момент регистрации DTC в соответствии с данными фиксированного набора параметров и результатами анализа неисправности, заявленной клиентом, помогает обеспечить повторное сохранение такого же кода DTC.

      Table 3. Режим движения

      Параметр

      Замечание по диагностике

      Vehicle Spd

      -

      Accel Pedal Pos #1

      -

      Engine Revolution

      -

      Shift Sensor Shift Pos

      -

      Master Cylinder Ctrl Trq

      -

      Engine Coolant Temp

      -

      Table 4. Условия

      Параметр

      Замечание по диагностике

      Motor Temp No1

      В случае утечки какой-либо жидкости в ATF сопротивление изоляции может снижаться только при высокой температуре.

      Температура электродвигателя может повышаться, если он вращается с низкой частотой, а момент на выходе велик, например, когда автомобиль медленно поднимается по склону или разгоняется с низкой скорости.

      Motor Temp No2

      В случае утечки какой-либо жидкости в ATF сопротивление изоляции может снижаться только при высокой температуре.

      Температура генератора может увеличиваться при многократном ускорении и замедлении, когда автомобиль движется в среднем диапазоне скоростей (60-80 км/час (37-50 миль в час)).

      Rear Motor Temp

      В случае утечки какой-либо жидкости в ATF сопротивление изоляции может снижаться только при высокой температуре.

      Температура заднего электродвигателя может повышаться, если он вращается с низкой частотой, а момент на выходе велик, например, когда автомобиль медленно поднимается по склону или разгоняется с низкой скорости.

    • Анализ неисправности, заявленной клиентом

      Выясните у клиента, при каких условиях эксплуатации и окружающей среды возникла неисправность.

      Параметр

      Замечание по диагностике

      Режим движения (разгон, замедление, поворот и т.д.)

      Предположительно изоляция деталей с недостаточной изоляцией подверглась изменениям из-за изменения усилия G или вибрации.

      Состояние дороги (без покрытия и т.д.)

      Погода (дождь, снег и т.д.)

      Возможно проникновение воды

      Мойка автомобиля (не возникла ли неисправность после мойки автомобиля?)

  2. ПРОВЕРКА ПОСЛЕ ЗАМЕНЫ ДЕТАЛЕЙ

    1. После ремонта удалите коды DTC и выполните описанные ниже действия, чтобы убедиться, что DTC не выводятся. (Никогда не выключайте питание (режим READY) в ходе этой проверки.)

      1. Включите стояночный тормоз и заблокируйте колеса, установив под них колодки.

      2. На неподвижном автомобиле включите питание (READY) с рычагом переключения передач в положении P и подождите не менее 60 с.

      3. Включите систему кондиционирования (режим MAX COLD, скорость вентилятора HI).

      4. Нажав педаль тормоза, но не нажимая педаль акселератора, переместите рычаг переключения передач в положение D и подождите 5 мин.

        • При выполнении шага A во время одной поездки после сохранения DTC P0AA6-526 будут определены детали с недостаточным сопротивлением изоляции и сохранится DTC (P0AA6-611, 612, 613, 614 или 655).

        • Если DTC не выводятся, перейдите к следующему шагу.

      5. Совершите поездку на автомобиле длительностью примерно 5 мин, обратившись к следующим данным фиксированного набора параметров: "Vehicle Spd", "Shift Sensor Shift Pos", "Accel Pedal Pos #1", "Engine Revolution", "Engine Coolant Temp", "Master Cylinder Ctrl Trq", "Motor Temp MG2 (No2)" и "Motor Temp MG2 (No1)"

        (Если параметр "Vehicle Spd" из фиксированного набора параметров имеет значение 10 км/час (6 миль в час) или ниже, совершите поездку на автомобиле со скоростью не менее 10 км/час (6 миль в час).)

        • При выполнении шага A во время одной поездки после сохранения DTC P0AA6-526 будут определены детали с недостаточным сопротивлением изоляции и сохранится DTC (P0AA6-611, 612, 613, 614 или 655).

        • Если выводится код DTC P0AA6-526, как можно скорее выполните шаг A.

      6. Подождите не менее 1 мин, когда автомобиль остановлен, питание включено (READY), рычаг переключения передач установлен в положение P, и система кондиционирования включена (Lo/COOL MAX, скорость вентилятора HI), а затем выключите питание и подождите еще не менее 1 мин. (Шаг A)

        Tip:

        Если коды DTC не выводятся, проверьте условия движения, при которых параметр Data List (Short Wave Highest Val) уменьшается.

ПРЕДОСТЕРЕЖЕНИЕ / ПРИМЕЧАНИЕ / УКАЗАНИЕ

CAUTION:
  • Выполняя диагностику по коду DTC P0AA6, используйте или инструмент, обернутый виниловой лентой, или электроизолированный инструмент. (прохождение высоковольтного заряда через неизолированные инструменты, вызывающее короткое замыкание, представляет большую опасность)

  • Перед проверкой системы высокого напряжения или отсоединением разъема низкого напряжения преобразователя-инвертора необходимо принять меры по предотвращению поражения электрическим током, а именно, надеть электроизолирующие перчатки и снять зажим сервисного размыкателя цепи. После снятия зажима сервисного размыкателя цепи положите его в карман, чтобы никто не смог случайно подсоединить его обратно, пока выполняются работы с системой высокого напряжения.

  • После отсоединения зажима сервисного размыкателя цепи подождите, по крайней мере, 10 мин, прежде чем прикасаться к какому-либо из высоковольтных разъемов или контактов. По истечении 10 мин проверьте напряжение на контактах в контрольной точке преобразователя-инвертора в сборе. Перед началом работ напряжение должно составлять 0 В.

    Нажмите здесьClick hereClick here

    Tip:

    Для разрядки высоковольтного конденсатора внутри преобразователя-инвертора требуется не менее 10 мин.

  • При утилизации высоковольтной аккумуляторной батареи возвращайте ее через уполномоченного сборщика, который в состоянии распорядиться ею безопасным образом. Если высоковольтная аккумуляторная батарея возвращена согласно указаниям производителя, она будет утилизирована должным и безопасным образом уполномоченным сборщиком.

Note:

После выключения питания следует подождать некоторое время, прежде чем отсоединять провод от отрицательного (-) вывода вспомогательной аккумуляторной батареи. Поэтому, прежде чем приступать к этой работе, обязательно ознакомьтесь с примечанием относительно отсоединения провода от отрицательного (-) вывода вспомогательной аккумуляторной батареи.

Нажмите здесьClick hereClick hereClick here

Tip:

При измерении сопротивления изоляции с помощью мегомметра прибор должен быть установлен на 500 В.

ПОРЯДОК ВЫПОЛНЕНИЯ

  1. ПРОВЕРЬТЕ DTC (СИСТЕМЫ УПРАВЛЕНИЯ ГИБРИДНОЙ СИСТЕМОЙ)

    1. Подключите GTS к DLC3.

    2. Включите питание (IG).

    3. Войдите в следующие меню: Powertrain / Hybrid Control / Trouble Codes.

    4. Проверьте наличие кодов DTC.

      Powertrain > Hybrid Control > Trouble Codes

      Результат

      Перейдите к

      Выводится только код P0AA6.

      P0AA6 и P0A1D выводятся.

      P0AA6 и P0AA7 выводятся.

      P0AA6 и P0AFC выводятся.

    5. Выключите зажигание.

    P0AA6 и P0A1D выводятся.

    ОБРАТИТЕСЬ К ТАБЛИЦЕ DTC (P0A1D)

    Нажмите здесьClick hereClick here

    P0AA6 и P0AA7 выводятся.

    ОБРАТИТЕСЬ К ТАБЛИЦЕ DTC (P0AA7)

    Нажмите здесьClick here

    P0AA6 и P0AFC выводятся.

    ОБРАТИТЕСЬ К ТАБЛИЦЕ DTC (P0AFC)

    Нажмите здесьClick here

    Выводится только код P0AA6.
  2. ПРОВЕРЬТЕ ИНФОРМАЦИОННЫЙ КОД (HYBRID CONTROL)

    1. Подключите GTS к DLC3.

    2. Включите питание (IG).

    3. Войдите в следующие меню: Powertrain / Hybrid Control / Trouble Codes.

    4. Получите доступ к данным фиксированного набора параметров кода DTC P0AA6 и считайте код INF.

      Powertrain > Hybrid Control > Trouble Codes

      Note:
      • Информационные коды 611, 612, 613, 614 и 655 не сохраняются одновременно с кодом 526. Если регистрируется снижение сопротивления изоляции и выводится DTC P0AA6-526, установите выключатель питания в состояние ON (ВКЛ) (READY), переведите рычаг переключения передач в положение D, включите систему кондиционирования и подождите 1 мин в течение одной и той же поездки, а затем выключите питание и снова подождите 1 мин для определения информационного кода (611, 612, 613, 614 или 655).

      • Если выводится только DTC P0AA6-526, выполните процедуру диагностики для кода INF 526, чтобы проверить все цепи высокого напряжения.

      • Если выводятся какие-либо другие коды INF, указывающие на узлы, у которых упало сопротивление изоляции, выполните диагностику по каждому коду INF.

      Result

      Result

      Перейдите к

      Выводится только код 526 (снижение сопротивления изоляции в цепи высокого напряжения).

      А

      Выводятся коды 526 и 611 (снижение сопротивления изоляции в зоне системы кондиционирования).

      См. порядок поиска неисправностей для P0AA6-611 (система кондиционирования)

      Нажмите здесьClick here

      Выводятся коды 526 и 612 (снижение сопротивления изоляции в зоне высоковольтной аккумуляторной батареи)

      B

      Выводятся коды 526 и 613 (снижение сопротивления изоляции в зоне трансмиссии гибридной системы в сборе).

      C

      Выводятся коды 526 и 614 (снижение сопротивления изоляции в зоне действия высокого постоянного напряжения)

      D

      Выводятся 526 и 655 (снижение сопротивления изоляции на заднем участке).

      E

    5. Выключите зажигание.

    B

    ПРОВЕРЬТЕ РАСПРЕДЕЛИТЕЛЬНЫЙ БЛОК ВЫСОКОВОЛЬТНОЙ АККУМУЛЯТОРНОЙ БАТАРЕИ В СБОРЕClick here

    C

    ПРОВЕРЬТЕ ПРЕОБРАЗОВАТЕЛЬ-ИНВЕРТОР В СБОРЕClick here

    D

    ПРОВЕРЬТЕ УЧАСТОК ВЫСОКОГО ПОСТОЯННОГО НАПРЯЖЕНИЯClick here

    E

    ПРОВЕРЬТЕ ПРЕОБРАЗОВАТЕЛЬ-ИНВЕРТОР В СБОРЕClick here

    A
  3. ПРОВЕРЬТЕ ГИБРИДНУЮ ТРАНСМИССИЮ В СБОРЕ (КАБЕЛЬ ЭЛЕКТРОДВИГАТЕЛЯ)

    CAUTION:

    Не забывайте надевать электроизолирующие перчатки.

    1. Убедитесь, что зажим сервисного размыкателя цепи не установлен.

      Note:

      При снятом зажиме сервисного размыкателя цепи не включайте питание (READY), если нет соответствующего указания в руководстве по ремонту, так как это может стать причиной неисправности.

    2. A373462

      Снимите крышку выводов инвертора с преобразователя-инвертора в сборе.

      Tip:

      Убедитесь, что в преобразователь-инвертор в сборе не попали посторонние вещества, охлаждающая жидкость и вода. Убедитесь, что объем охлаждающей жидкости инвертора не увеличился.

    3. A371219C01

      *1

      Кабель электродвигателя

      *2

      Кабель генератора

      Отсоедините кабели генератора и электродвигателя от преобразователя-инвертора в сборе.

    4. Подсоедините провод к отрицательному (-) выводу вспомогательной аккумуляторной батареи.

      Tip:

      Поскольку сопротивление изоляции при вращении электродвигателя (MG2) может варьироваться, выполните эту проверку, вращая передние колеса.

    5. Включите питание (IG).

      Note:

      Установка выключателя питания в состояние ON (ВКЛ) (IG) при снятом зажиме сервисного размыкателя цепи приводит к сохранению DTC. После выполнения проверки удалите коды DTC.

    6. Переведите рычаг переключения передач в положение N и поднимите автомобиль.

    7. Выключите питание.

    8. A371220C05

      *1

      Заземление экрана

      *a

      Кабель электродвигателя

      (со стороны преобразователя-инвертора в сборе)

      Используя мегомметр, установленный на 500 В, измерьте сопротивление в соответствии со значениями, приведенными в таблице, одновременно вращая в одном направлении передние колеса и выполнив 2 оборота.

      Note:
      • Выполняйте эту проверку с осторожностью, поскольку электродвигатель (MG2) может генерировать ток при вращении передних колес рукой.

      • Перед выполнением данного испытания убедитесь, что мегомметр установлен на 500 В. Если мегомметр установлен на измерение напряжения свыше 500 В, это может привести к повреждению проверяемой детали.

      Номинальное сопротивление

      Подключение диагностического прибора

      Условие

      Заданные условия

      q2-3 (U) - масса и заземление экрана

      Питание выключено

      100 МОм или более

      q2-2 (V) - масса и заземление экрана

      Питание выключено

      100 МОм или более

      q2-1 (W) - масса и заземление экрана

      Питание выключено

      100 МОм или более

    9. Опустите автомобиль и переведите рычаг переключения передач в положение P.

    10. Отсоедините провод от отрицательного (-) вывода вспомогательной аккумуляторной батареи.

    Результат

    Перейти к

    OK

    НЕ СООТВ.

    НЕ СООТВ.

    ЗАМЕНИТЕ ГИБРИДНУЮ ТРАНСМИССИЮ В СБОРЕClick here

    СООТВ
  4. ПРОВЕРЬТЕ ГИБРИДНУЮ ТРАНСМИССИЮ В СБОРЕ (КАБЕЛЬ ГЕНЕРАТОРА)

    CAUTION:

    Не забывайте надевать электроизолирующие перчатки.

    1. Убедитесь, что зажим сервисного размыкателя цепи не установлен.

      Note:

      При снятом зажиме сервисного размыкателя цепи не включайте питание (READY), если нет соответствующего указания в руководстве по ремонту, так как это может стать причиной неисправности.

    2. Подсоедините провод к отрицательному (-) выводу вспомогательной аккумуляторной батареи.

      Tip:

      Поскольку сопротивление изоляции при вращении генератора (MG1) может варьироваться, выполните эту проверку, вращая передние колеса.

    3. Включите зажигание (IG).

      Note:

      Установка выключателя питания в состояние ON (ВКЛ) (IG) при снятом зажиме сервисного размыкателя цепи приводит к сохранению DTC. После выполнения проверки удалите коды DTC.

    4. Переведите рычаг переключения передач в положение N и поднимите автомобиль.

    5. Выключите питание.

    6. A371221C04

      *1

      Заземление экрана

      *a

      Кабель генератора

      (со стороны преобразователя-инвертора в сборе)

      Используя мегомметр, установленный на 500 В, измерьте сопротивление в соответствии со значениями, приведенными в таблице, одновременно вращая в одном направлении передние колеса и выполнив 2 оборота.

      Note:
      • Выполняйте эту проверку с осторожностью, поскольку генератор (MG1) может генерировать ток при вращении передних колес рукой.

      • Перед выполнением данного испытания убедитесь, что мегомметр установлен на 500 В. Если мегомметр установлен на измерение напряжения свыше 500 В, это может привести к повреждению проверяемой детали.

      Номинальное сопротивление

      Подключение диагностического прибора

      Условие

      Заданные условия

      r2-3 (U) - масса и заземление экрана

      Питание выключено

      100 МОм или более

      r2-2 (V) - масса и заземление экрана

      Питание выключено

      100 МОм или более

      r2-1 (W) - масса и заземление экрана

      Питание выключено

      100 МОм или более

    7. Опустите автомобиль и переведите рычаг переключения передач в положение P.

    8. Отсоедините провод от отрицательного (-) вывода вспомогательной аккумуляторной батареи.

    Результат

    Перейти к

    OK

    НЕ СООТВ.

    НЕ СООТВ.

    ЗАМЕНИТЕ ГИБРИДНУЮ ТРАНСМИССИЮ В СБОРЕClick here

    СООТВ
  5. ПРОВЕРЬТЕ ЗАДНИЙ ТЯГОВЫЙ ЭЛЕКТРОДВИГАТЕЛЬ С ТРАНСМИССИЕЙ В СБОРЕ

    CAUTION:

    Не забывайте надевать электроизолирующие перчатки.

    1. Убедитесь, что зажим сервисного размыкателя цепи не установлен.

      Note:

      При снятом зажиме сервисного размыкателя цепи не включайте питание (READY), если нет соответствующего указания в руководстве по ремонту, так как это может стать причиной неисправности.

    2. A371222C01

      *1

      Жгут проводов под полом гибридного автомобиля (кабель заднего электродвигателя)

      Отсоедините жгут проводов под полом гибридного автомобиля (кабель заднего электродвигателя) от преобразователя-инвертора в сборе.

    3. Подсоедините провод к отрицательному (-) выводу вспомогательной аккумуляторной батареи.

      Tip:

      Поскольку по мере вращения заднего электродвигателя (MGR) сопротивление изоляции может меняться, выполните эту проверку при вращении задних колес.

    4. Включите питание (IG).

      Note:

      Установка выключателя питания в состояние ON (ВКЛ) (IG) при снятом зажиме сервисного размыкателя цепи приводит к сохранению DTC. После выполнения проверки удалите коды DTC.

    5. Переведите рычаг переключения передач в положение N и поднимите автомобиль.

    6. Выключите питание.

    7. A371223C03

      *1

      Заземление экрана

      *a

      Жгут проводов под полом гибридного автомобиля (кабель заднего электродвигателя)

      (со стороны преобразователя-инвертора в сборе)

      Используя мегомметр, установленный на 500 В, измерьте сопротивление в соответствии со значениями, приведенными в таблице, одновременно вращая в одном направлении задние колеса и выполнив 2 оборота.

      Note:
      • Выполняйте эту проверку с осторожностью, поскольку задний электродвигатель (MGR) может генерировать ток при вращении задних колес рукой.

      • Перед выполнением данного испытания убедитесь, что мегомметр установлен на 500 В. Если мегомметр установлен на измерение напряжения свыше 500 В, это может привести к повреждению проверяемой детали.

      Номинальное сопротивление

      Подключение диагностического прибора

      Условие

      Заданные условия

      m4-1 (R-W) - масса и заземление экрана

      Питание выключено

      10 МОм или более

      m4-2 (R-V) - масса и заземление экрана

      Питание выключено

      10 МОм или более

      m4-3 (R-U) - масса и заземление экрана

      Питание выключено

      10 МОм или более

    8. Опустите автомобиль и переведите рычаг переключения передач в положение P.

    9. Отсоедините провод от отрицательного (-) вывода вспомогательной аккумуляторной батареи.

    Результат

    Перейти к

    OK

    НЕ СООТВ.

    НЕ СООТВ.

    ПРОВЕРЬТЕ ЖГУТ ПРОВОДОВ ПОД ПОЛОМ ГИБРИДНОГО АВТОМОБИЛЯ (КАБЕЛЬ ЗАДНЕГО ЭЛЕКТРОДВИГАТЕЛЯ)Click here

    СООТВ
  6. ПРОВЕРЬТЕ ЖГУТ ПРОВОДОВ СИСТЕМЫ КОНДИЦИОНИРОВАНИЯ ГИБРИДНОГО АВТОМОБИЛЯ

    CAUTION:

    Не забывайте надевать электроизолирующие перчатки.

    1. Убедитесь, что зажим сервисного размыкателя цепи не установлен.

      Note:

      При снятом зажиме сервисного размыкателя цепи не включайте питание (READY), если нет соответствующего указания в руководстве по ремонту, так как это может стать причиной неисправности.

    2. A371224

      Отсоедините жгут проводов системы кондиционирования гибридного автомобиля от преобразователя-инвертора в сборе.

    3. A209519C11

      *1

      Заземление экрана

      *a

      Жгут проводов системы кондиционирования гибридного автомобиля

      (со стороны преобразователя-инвертора в сборе)

      Используя мегомметр, установленный на диапазон 500 В, измерьте сопротивление в соответствии со значениями, приведенными в таблице.

      Note:

      Перед выполнением данного испытания убедитесь, что мегомметр установлен на 500 В. Если мегомметр установлен на измерение напряжения свыше 500 В, это может привести к повреждению проверяемой детали.

      Номинальное сопротивление

      Подключение диагностического прибора

      Условие

      Заданные условия

      n2-2 (ACPE) - масса и заземление экрана

      Питание выключено

      3 МОм или более

      n2-1 (ACPB) - масса и заземление экрана

      Питание выключено

      3 МОм или более

    Результат

    Перейти к

    OK

    НЕ СООТВ.

    НЕ СООТВ.

    ПРОВЕРЬТЕ ЖГУТ ПРОВОДОВ СИСТЕМЫ КОНДИЦИОНИРОВАНИЯ ГИБРИДНОГО АВТОМОБИЛЯ (ЖГУТ ПРОВОДОВ СИСТЕМЫ КОНДИЦИОНИРОВАНИЯ)Click here

    СООТВ
  7. ПРОВЕРЬТЕ ПРЕОБРАЗОВАТЕЛЬ-ИНВЕРТОР В СБОРЕ

    CAUTION:

    Не забывайте надевать электроизолирующие перчатки.

    1. Убедитесь, что зажим сервисного размыкателя цепи не установлен.

      Note:

      При снятом зажиме сервисного размыкателя цепи не включайте питание (READY), если нет соответствующего указания в руководстве по ремонту, так как это может стать причиной неисправности.

    2. A371225

      Отсоедините жгут проводов под полом гибридного автомобиля от преобразователя-инвертора в сборе.

    3. A371226C01

      *1

      Контакт высокого напряжения

      Используя мегомметр, установленный на диапазон 500 В, измерьте сопротивление в соответствии со значениями, приведенными в таблице.

      Note:

      Перед выполнением данного испытания убедитесь, что мегомметр установлен на 500 В. Если мегомметр установлен на измерение напряжения свыше 500 В, это может привести к повреждению проверяемой детали.

      Номинальное сопротивление

      Подключение диагностического прибора

      Условие

      Заданные условия

      Контакт высокого напряжения - масса

      Питание выключено

      1 МОм или более

      Tip:

      Выполняйте эту проверку, когда кабель электродвигателя, кабель генератора, жгут проводов под полом гибридного автомобиля (кабель заднего электродвигателя), жгут проводов под полом гибридного автомобиля, жгут проводов системы кондиционирования гибридного автомобиля и жгут проводов под полом гибридного автомобиля отсоединены от преобразователя-инвертора в сборе.

    Результат

    Перейти к

    OK

    НЕ СООТВ.

    НЕ СООТВ.

    ЗАМЕНИТЕ ПРЕОБРАЗОВАТЕЛЬ-ИНВЕРТОР В СБОРЕClick here

    СООТВ
  8. ПРОВЕРЬТЕ ЖГУТ ПРОВОДОВ ПОД ПОЛОМ ГИБРИДНОГО АВТОМОБИЛЯ

    CAUTION:

    Не забывайте надевать электроизолирующие перчатки.

    1. Убедитесь, что зажим сервисного размыкателя цепи не установлен.

      Note:

      При снятом зажиме сервисного размыкателя цепи не включайте питание (READY), если нет соответствующего указания в руководстве по ремонту, так как это может стать причиной неисправности.

    2. A213113C08

      *1

      Заземление экрана

      *a

      Жгут проводов под полом гибридного автомобиля

      (со стороны преобразователя-инвертора в сборе)

      Используя мегомметр, установленный на диапазон 500 В, измерьте сопротивление в соответствии со значениями, приведенными в таблице.

      Note:

      Перед выполнением данного испытания убедитесь, что мегомметр установлен на 500 В. Если мегомметр установлен на измерение напряжения свыше 500 В, это может привести к повреждению проверяемой детали.

      Номинальное сопротивление

      Подключение диагностического прибора

      Условие

      Заданные условия

      m1-2 (CBI) - масса и заземление экрана

      Питание выключено

      10 МОм или более

      m1-1 (CEI) - масса и заземление экрана

      Питание выключено

      10 МОм или более

      Tip:

      Визуально проверьте жгут проводов под полом гибридного автомобиля на наличие повреждений. При наличии каких-либо повреждений они являются вероятной причиной низкого сопротивления изоляции.

    Результат

    Перейти к

    OK

    НЕ СООТВ.

    НЕ СООТВ.

    ПРОВЕРЬТЕ ЖГУТ ПРОВОДОВ ПОД ПОЛОМ ГИБРИДНОГО АВТОМОБИЛЯClick here

    СООТВ
  9. ПРОВЕРЬТЕ РАСПРЕДЕЛИТЕЛЬНЫЙ БЛОК ВЫСОКОВОЛЬТНОЙ АККУМУЛЯТОРНОЙ БАТАРЕИ В СБОРЕ

    CAUTION:

    Работайте в электроизолирующих перчатках и защитных очках.

    Tip:

    Убедитесь, что в высоковольтную аккумуляторную батарею не попали посторонние вещества и вода.

    1. Убедитесь, что зажим сервисного размыкателя цепи не установлен.

      Note:

      При снятом зажиме сервисного размыкателя цепи не включайте питание (READY), если нет соответствующего указания в руководстве по ремонту, так как это может стать причиной неисправности.

    2. Снимите верхнюю крышку высоковольтной аккумуляторной батареи в сборе.

      Нажмите здесьClick hereClick hereClick here

    3. Отсоедините 2 разъема высоковольтного кабеля высоковольтной аккумуляторной батареи от распределительного блока высоковольтной аккумуляторной батареи в сборе.

      Tip:

      Убедитесь, что в разъем высоковольтного кабеля не попали посторонние вещества, и он не загрязнен.

    4. A318906C04

      *a

      Устройство с неподсоединенным жгутом проводов

      (Распределительный блок высоковольтной вспомогательной аккумуляторной батареи в сборе)

      Используя мегомметр, установленный на диапазон 500 В, измерьте сопротивление в соответствии со значениями, приведенными в таблице.

      Note:

      Перед выполнением данного испытания убедитесь, что мегомметр установлен на 500 В. Если мегомметр установлен на измерение напряжения свыше 500 В, это может привести к повреждению проверяемой детали.

      Номинальное сопротивление

      Подключение диагностического прибора

      Условие

      Заданные условия

      z10-1 (+) - масса

      Питание выключено

      10 МОм или более

      z12-1 (-) - масса

      Питание выключено

      10 МОм или более

    Результат

    Перейти к

    OK

    НЕ СООТВ.

    НЕ СООТВ.

    ЗАМЕНИТЕ РАСПРЕДЕЛИТЕЛЬНЫЙ БЛОК ВЫСОКОВОЛЬТНОЙ АККУМУЛЯТОРНОЙ БАТАРЕИ В СБОРЕClick here

    СООТВ
  10. ПРОВЕРЬТЕ ВЫСОКОВОЛЬТНУЮ АККУМУЛЯТОРНУЮ БАТАРЕЮ

    CAUTION:

    Работайте в электроизолирующих перчатках и защитных очках.

    1. Убедитесь, что зажим сервисного размыкателя цепи не установлен.

      Note:

      Не включайте питание (READY) при снятом зажиме сервисного размыкателя цепи, если нет соответствующего указания в руководстве по ремонту, так как это может стать причиной неисправности.

    2. A318899

      Отсоедините разъем датчика напряжения аккумуляторной батареи.

      Tip:

      Убедитесь, что в разъем датчика напряжения аккумуляторной батареи не попали посторонние вещества, и он не загрязнен.

    3. A318900N01

      Используя мегомметр, установленный на диапазон 500 В, измерьте сопротивление в соответствии со значениями, приведенными в таблице.

      Note:

      Перед выполнением данного испытания убедитесь, что мегомметр установлен на 500 В. Если мегомметр установлен на измерение напряжения свыше 500 В, это может привести к повреждению проверяемой детали.

      Номинальное сопротивление

      Подключение диагностического прибора

      Условие

      Заданные условия

      1 - масса

      Питание выключено

      10 МОм или более

      2 - масса

      Зажигание выключено

      10 МОм или более

    Результат

    Перейти к

    OK

    НЕ СООТВ.

    НЕ СООТВ.

    ПРОВЕРЬТЕ ОТСУТСТВИЕ. 2 КАБЕЛЬ БЛОКА АККУМУЛЯТОРНЫХ БАТАРЕЙ ГИБРИДНОЙ СИСТЕМЫClick here

    OK
  11. ЗАМЕНИТЕ ДАТЧИК НАПРЯЖЕНИЯ АККУМУЛЯТОРНОЙ БАТАРЕИ

    Нажмите здесьClick hereClick hereClick here

    Результат

    Перейти к

    СЛЕДУЮЩЕЕ -

    СЛЕДУЮЩЕЕ -

    ВЫПОЛНИТЕ ПРОВЕРКУ ПОСЛЕ ЗАМЕНЫ ДЕТАЛЕЙ

    Нажмите здесьClick here

  12. ПРОВЕРЬТЕ ЖГУТ ПРОВОДОВ ПОД ПОЛОМ ГИБРИДНОГО АВТОМОБИЛЯ (КАБЕЛЬ ЗАДНЕГО ЭЛЕКТРОДВИГАТЕЛЯ)

    CAUTION:

    Не забывайте надевать электроизолирующие перчатки.

    1. Убедитесь, что зажим сервисного размыкателя цепи не установлен.

      Note:

      При снятом зажиме сервисного размыкателя цепи не включайте питание (READY), если нет соответствующего указания в руководстве по ремонту, так как это может стать причиной неисправности.

    2. Отсоедините жгут проводов под полом гибридного автомобиля (кабель заднего электродвигателя) от удлинителя.

      Нажмите здесьClick hereClick hereClick here

    3. A371223C03

      *1

      Заземление экрана

      *a

      Жгут проводов под полом гибридного автомобиля (кабель заднего электродвигателя)

      (со стороны преобразователя-инвертора в сборе)

      Используя мегомметр, установленный на диапазон 500 В, измерьте сопротивление в соответствии со значениями, приведенными в таблице.

      Note:

      Перед выполнением данного испытания убедитесь, что мегомметр установлен на 500 В. Если мегомметр установлен на измерение напряжения свыше 500 В, это может привести к повреждению проверяемой детали.

      Номинальное сопротивление

      Подключение диагностического прибора

      Условие

      Заданные условия

      m4-1 (R-W) - масса и заземление экрана

      Питание выключено

      10 МОм или более

      m4-2 (R-V) - масса и заземление экрана

      Питание выключено

      10 МОм или более

      m4-3 (R-U) - масса и заземление экрана

      Питание выключено

      10 МОм или более

    Результат

    Перейти к

    OK

    НЕ СООТВ.

    НЕ СООТВ.

    ЗАМЕНИТЕ ЖГУТ ПРОВОДОВ ПОД ПОЛОМ ГИБРИДНОГО АВТОМОБИЛЯClick here

    СООТВ
  13. ПРОВЕРЬТЕ УДЛИНИТЕЛЬ В СБОРЕ

    CAUTION:

    Не забывайте надевать электроизолирующие перчатки.

    1. Убедитесь, что зажим сервисного размыкателя цепи не установлен.

      Note:

      Не включайте питание (READY) при снятом зажиме сервисного размыкателя цепи, если нет соответствующего указания в руководстве по ремонту, так как это может стать причиной неисправности.

    2. Снимите удлинитель в сборе с заднего тягового электродвигателя с трансмиссией в сборе.

      Нажмите здесьClick hereClick hereClick here

      Tip:

      Убедитесь, что в удлинитель в сборе не попали посторонние вещества, и он не загрязнен.

    3. A112804C01

      *1

      Удлинитель в сборе

      *2

      Оболочка экрана

      Используя мегомметр, установленный на диапазон 500 В, измерьте сопротивление в соответствии со значениями, приведенными в таблице.

      Note:

      Перед выполнением данного испытания убедитесь, что мегомметр установлен на 500 В. Если мегомметр установлен на измерение напряжения свыше 500 В, это может привести к повреждению проверяемой детали.

      Номинальное сопротивление

      Подключение диагностического прибора

      Условие

      Заданные условия

      R-W - экран

      Питание выключено

      100 МОм или более

      R-V - экран

      Зажигание выключено

      100 МОм или более

      R-U - экран

      Питание выключено

      100 МОм или более

    Result

    Перейти к

    OK

    НЕ СООТВ.

    OK

    ЗАМЕНИТЕ ЗАДНИЙ ТЯГОВЫЙ ЭЛЕКТРОДВИГАТЕЛЬ С ТРАНСМИССИЕЙ В СБОРЕClick here

    НЕ СООТВ.

    ЗАМЕНИТЕ УДЛИНИТЕЛЬ В СБОРЕClick here

  14. ПРОВЕРЬТЕ КАБЕЛЬ БЛОКА АККУМУЛЯТОРНЫХ БАТАРЕЙ ГИБРИДНОЙ СИСТЕМЫ № 2

    CAUTION:

    Работайте в электроизолирующих перчатках и защитных очках.

    1. Убедитесь, что зажим сервисного размыкателя цепи не установлен.

      Note:

      При снятом зажиме сервисного размыкателя цепи не включайте питание (READY), если нет соответствующего указания в руководстве по ремонту, так как это может стать причиной неисправности.

    2. Снимите кабель блока аккумуляторных батарей гибридной системы № 2.

      Нажмите здесьClick hereClick hereClick here

    3. Осмотрите кабель блока аккумуляторных батарей № 2 и убедитесь в отсутствии на нем царапин и отслаивающийся изоляции.

      OK

      Дефекты изоляции (царапины и отслоение) отсутствуют.

    Результат

    Перейти к

    OK

    НЕ СООТВ.

    НЕ СООТВ.

    ЗАМЕНИТЕ НЕТ. 2 КАБЕЛЬ БЛОКА АККУМУЛЯТОРНЫХ БАТАРЕЙ ГИБРИДНОЙ СИСТЕМЫClick here

    СООТВ
  15. ПРОВЕРЬТЕ РАЗЪЕМ АККУМУЛЯТОРНОЙ БАТАРЕИ ЭЛЕКТРОМОБИЛЯ В СБОРЕ

    CAUTION:

    Работайте в электроизолирующих перчатках и защитных очках.

    1. Убедитесь, что зажим сервисного размыкателя цепи не установлен.

      Note:

      При снятом зажиме сервисного размыкателя цепи не включайте питание (READY), если нет соответствующего указания в руководстве по ремонту, так как это может стать причиной неисправности.

    2. Снимите разъем аккумуляторной батареи электромобиля в сборе.

      Нажмите здесьClick hereClick hereClick here

    3. Осмотрите разъем аккумуляторной батареи электромобиля в сборе и убедитесь в отсутствии на нем царапин и отслаивающийся изоляции.

      OK

      Дефекты изоляции (царапины и отслоение) отсутствуют.

    Результат

    Перейти к

    OK

    НЕ СООТВ.

    НЕ СООТВ.

    ЗАМЕНИТЕ РАЗЪЕМ АККУМУЛЯТОРНОЙ БАТАРЕИ ЭЛЕКТРОМОБИЛЯ В СБОРЕClick here

    OK
  16. ЗАМЕНИТЕ ВЫСОКОВОЛЬТНУЮ АККУМУЛЯТОРНУЮ БАТАРЕЮ

    Нажмите здесьClick hereClick hereClick here

    Результат

    Перейти к

    СЛЕДУЮЩЕЕ -

    СЛЕДУЮЩЕЕ -

    ВЫПОЛНИТЕ ПРОВЕРКУ ПОСЛЕ ЗАМЕНЫ ДЕТАЛЕЙ

    Нажмите здесьClick here

  17. ПРОВЕРЬТЕ ПРЕОБРАЗОВАТЕЛЬ-ИНВЕРТОР В СБОРЕ

    CAUTION:

    Не забывайте надевать электроизолирующие перчатки.

    1. Убедитесь, что зажим сервисного размыкателя цепи не установлен.

      Note:

      При снятом зажиме сервисного размыкателя цепи не включайте питание (READY), если нет соответствующего указания в руководстве по ремонту, так как это может стать причиной неисправности.

    2. A373462

      Снимите крышку выводов инвертора с преобразователя-инвертора в сборе.

      Tip:

      Убедитесь, что в преобразователь-инвертор в сборе не попали посторонние вещества, охлаждающая жидкость и вода. Убедитесь, что объем охлаждающей жидкости инвертора не увеличился.

    3. A371219C01

      *1

      Кабель электродвигателя

      *2

      Кабель генератора

      Отсоедините кабели генератора и электродвигателя от преобразователя-инвертора в сборе.

    4. A371227C01

      *1

      Контакт высокого напряжения

      Используя мегомметр, установленный на диапазон 500 В, измерьте сопротивление в соответствии со значениями, приведенными в таблице.

      Note:

      Перед выполнением данного испытания убедитесь, что мегомметр установлен на 500 В. Если мегомметр установлен на измерение напряжения свыше 500 В, это может привести к повреждению проверяемой детали.

      Номинальное сопротивление

      Подключение диагностического прибора

      Условие

      Заданные условия

      Контакт высокого напряжения - масса

      Питание выключено

      1 МОм или более

    Результат

    Перейти к

    OK

    НЕ СООТВ.

    НЕ СООТВ.

    ЗАМЕНИТЕ ПРЕОБРАЗОВАТЕЛЬ-ИНВЕРТОР В СБОРЕClick here

    OK
  18. ЗАМЕНИТЕ ГИБРИДНУЮ ТРАНСМИССИЮ В СБОРЕ

    Нажмите здесьClick hereClick hereClick here

    Результат

    Перейти к

    СЛЕДУЮЩЕЕ -

    СЛЕДУЮЩЕЕ -

    ВЫПОЛНИТЕ ПРОВЕРКУ ПОСЛЕ ЗАМЕНЫ ДЕТАЛЕЙ

    Нажмите здесьClick here

  19. ЗАМЕНИТЕ КАБЕЛЬ БЛОКА АККУМУЛЯТОРНЫХ БАТАРЕЙ ГИБРИДНОЙ СИСТЕМЫ № 2

    Нажмите здесьClick hereClick hereClick here

    Результат

    Перейти к

    СЛЕДУЮЩЕЕ -

    СЛЕДУЮЩЕЕ -

    ВЫПОЛНИТЕ ПРОВЕРКУ ПОСЛЕ ЗАМЕНЫ ДЕТАЛЕЙ

    Нажмите здесьClick here

  20. ЗАМЕНИТЕ РАЗЪЕМ АККУМУЛЯТОРНОЙ БАТАРЕИ ЭЛЕКТРОМОБИЛЯ В СБОРЕ

    Нажмите здесьClick hereClick hereClick here

    Результат

    Перейти к

    СЛЕДУЮЩЕЕ -

    СЛЕДУЮЩЕЕ -

    ВЫПОЛНИТЕ ПРОВЕРКУ ПОСЛЕ ЗАМЕНЫ ДЕТАЛЕЙ

    Нажмите здесьClick here

  21. ПРОВЕРЬТЕ УЧАСТОК ВЫСОКОГО ПОСТОЯННОГО НАПРЯЖЕНИЯ

    CAUTION:

    Не забывайте надевать электроизолирующие перчатки.

    1. Убедитесь, что зажим сервисного размыкателя цепи не установлен.

      Note:

      При снятом зажиме сервисного размыкателя цепи не включайте питание (READY), если нет соответствующего указания в руководстве по ремонту, так как это может стать причиной неисправности.

    2. A373462

      Снимите крышку выводов инвертора с преобразователя-инвертора в сборе.

      Tip:

      Убедитесь, что в преобразователь-инвертор в сборе не попали посторонние вещества, охлаждающая жидкость и вода. Убедитесь, что объем охлаждающей жидкости инвертора не увеличился.

    3. A371216

      Отсоедините жгут проводов под полом гибридного автомобиля от преобразователя-инвертора в сборе.

    4. A213113C08

      *1

      Заземление экрана

      *a

      Жгут проводов под полом гибридного автомобиля

      (со стороны преобразователя-инвертора в сборе)

      Используя мегомметр, установленный на диапазон 500 В, измерьте сопротивление в соответствии со значениями, приведенными в таблице.

      Note:

      Перед выполнением данного испытания убедитесь, что мегомметр установлен на 500 В. Если мегомметр установлен на измерение напряжения свыше 500 В, это может привести к повреждению проверяемой детали.

      Номинальное сопротивление

      Подключение диагностического прибора

      Условие

      Заданные условия

      m1-2 (CBI) - масса и заземление экрана

      Питание выключено

      10 МОм или более

      m1-1 (CEI) - масса и заземление экрана

      Питание выключено

      10 МОм или более

      Tip:

      Визуально проверьте жгут проводов под полом гибридного автомобиля на наличие повреждений. При наличии каких-либо повреждений они являются вероятной причиной низкого сопротивления изоляции.

    Результат

    Перейти к

    OK

    НЕ СООТВ.

    НЕ СООТВ.

    ПРОВЕРЬТЕ ЖГУТ ПРОВОДОВ ПОД ПОЛОМ ГИБРИДНОГО АВТОМОБИЛЯClick here

    СООТВ
  22. ПРОВЕРЬТЕ ЖГУТ ПРОВОДОВ СИСТЕМЫ КОНДИЦИОНИРОВАНИЯ ГИБРИДНОГО АВТОМОБИЛЯ (ЖГУТ ПРОВОДОВ КОНДИЦИОНЕРА)

    CAUTION:

    Не забывайте надевать электроизолирующие перчатки.

    1. Убедитесь, что зажим сервисного размыкателя цепи не установлен.

      Note:

      При снятом зажиме сервисного размыкателя цепи не включайте питание (READY), если нет соответствующего указания в руководстве по ремонту, так как это может стать причиной неисправности.

    2. A371228

      Отсоедините жгут проводов системы кондиционирования гибридного автомобиля от преобразователя-инвертора в сборе.

    3. A209519C11

      *1

      Заземление экрана

      *a

      Жгут проводов системы кондиционирования гибридного автомобиля

      (со стороны преобразователя-инвертора в сборе)

      Используя мегомметр, установленный на диапазон 500 В, измерьте сопротивление в соответствии со значениями, приведенными в таблице.

      Note:

      Перед выполнением данного испытания убедитесь, что мегомметр установлен на 500 В. Если мегомметр установлен на измерение напряжения свыше 500 В, это может привести к повреждению проверяемой детали.

      Номинальное сопротивление

      Подключение диагностического прибора

      Условие

      Заданные условия

      n2-2 (ACPE) - масса и заземление экрана

      Питание выключено

      3 МОм или более

      n2-1 (ACPB) - масса и заземление экрана

      Питание выключено

      3 МОм или более

    Результат

    Перейти к

    OK

    НЕ СООТВ.

    НЕ СООТВ.

    ПРОВЕРЬТЕ ЖГУТ ПРОВОДОВ СИСТЕМЫ КОНДИЦИОНИРОВАНИЯ ГИБРИДНОГО АВТОМОБИЛЯ (ЖГУТ ПРОВОДОВ СИСТЕМЫ КОНДИЦИОНИРОВАНИЯ)Click here

    OK
  23. ЗАМЕНИТЕ ПРЕОБРАЗОВАТЕЛЬ-ИНВЕРТОР В СБОРЕ

    Нажмите здесьClick hereClick hereClick here

    Результат

    Перейти к

    СЛЕДУЮЩЕЕ -

    СЛЕДУЮЩЕЕ -

    ВЫПОЛНИТЕ ПРОВЕРКУ ПОСЛЕ ЗАМЕНЫ ДЕТАЛЕЙ

    Нажмите здесьClick here

  24. ПРОВЕРЬТЕ ЖГУТ ПРОВОДОВ ПОД ПОЛОМ ГИБРИДНОГО АВТОМОБИЛЯ

    CAUTION:

    Не забывайте надевать электроизолирующие перчатки.

    1. Убедитесь, что зажим сервисного размыкателя цепи не установлен.

      Note:

      При снятом зажиме сервисного размыкателя цепи не включайте питание (READY), если нет соответствующего указания в руководстве по ремонту, так как это может стать причиной неисправности.

    2. Снимите панель экрана высоковольтной аккумуляторной батареи № 8.

      Нажмите здесьClick hereClick hereClick here

    3. A318902

      Отсоедините жгут проводов под полом гибридного автомобиля от распределительного блока высоковольтной аккумуляторной батареи в сборе.

      Tip:

      Убедитесь, что в жгут проводов под полом гибридного автомобиля не попали посторонние вещества, и он не загрязнен.

    4. A318903C07

      *a

      Жгут проводов под полом гибридного автомобиля

      (со стороны распределительного блока высоковольтной аккумуляторной батареи в сборе)

      Используя мегомметр, установленный на диапазон 500 В, измерьте сопротивление в соответствии со значениями, приведенными в таблице.

      Note:

      Перед выполнением данного испытания убедитесь, что мегомметр установлен на 500 В. Если мегомметр установлен на измерение напряжения свыше 500 В, это может привести к повреждению проверяемой детали.

      Номинальное сопротивление

      Подключение диагностического прибора

      Условие

      Заданные условия

      m3-1 (CEI) - масса

      Питание выключено

      10 МОм или более

      m2-1 (CBI) - масса

      Питание выключено

      10 МОм или более

      Tip:

      Визуально проверьте жгут проводов под полом гибридного автомобиля на наличие повреждений. При наличии каких-либо повреждений они являются вероятной причиной низкого сопротивления изоляции.

    Результат

    Перейти к

    OK (для моделей без системы подвески с активными стабилизаторами)

    OK (для моделей с системой подвески с активными стабилизаторами)

    NG

    OK (для моделей без системы подвески с активными стабилизаторами)

    ЗАМЕНИТЕ РАСПРЕДЕЛИТЕЛЬНЫЙ БЛОК ВЫСОКОВОЛЬТНОЙ АККУМУЛЯТОРНОЙ БАТАРЕИ В СБОРЕClick here

    OK (для моделей с системой подвески с активными стабилизаторами)

    ПРОВЕРЬТЕ ЖГУТ ПРОВОДОВ ПОД ПОЛОМ ГИБРИДНОГО АВТОМОБИЛЯClick here

    НЕ СООТВ.

    ЗАМЕНИТЕ ЖГУТ ПРОВОДОВ ПОД ПОЛОМ ГИБРИДНОГО АВТОМОБИЛЯClick here

  25. ПРОВЕРЬТЕ ЖГУТ ПРОВОДОВ СИСТЕМЫ КОНДИЦИОНИРОВАНИЯ ГИБРИДНОГО АВТОМОБИЛЯ (ЖГУТ ПРОВОДОВ КОНДИЦИОНЕРА)

    CAUTION:

    Не забывайте надевать электроизолирующие перчатки.

    1. Убедитесь, что зажим сервисного размыкателя цепи не установлен.

      Note:

      При снятом зажиме сервисного размыкателя цепи не включайте питание (READY), если нет соответствующего указания в руководстве по ремонту, так как это может стать причиной неисправности.

    2. A371229

      Отсоедините жгут проводов системы кондиционирования гибридного автомобиля от компрессора с электродвигателем в сборе.

      Нажмите здесьClick hereClick here

    3. A209519C11

      *1

      Заземление экрана

      *a

      Жгут проводов системы кондиционирования гибридного автомобиля

      (со стороны преобразователя-инвертора в сборе)

      Используя мегомметр, установленный на диапазон 500 В, измерьте сопротивление в соответствии со значениями, приведенными в таблице.

      Note:

      Перед выполнением данного испытания убедитесь, что мегомметр установлен на 500 В. Если мегомметр установлен на измерение напряжения свыше 500 В, это может привести к повреждению проверяемой детали.

      Номинальное сопротивление

      Подключение диагностического прибора

      Условие

      Заданные условия

      n2-2 (ACPE) - масса и заземление экрана

      Питание выключено

      10 МОм или более

      n2-1 (ACPB) - масса и заземление экрана

      Питание выключено

      10 МОм или более

    Результат

    Перейти к

    OK

    НЕ СООТВ.

    НЕ СООТВ.

    ЗАМЕНИТЕ ЖГУТ ПРОВОДОВ СИСТЕМЫ КОНДИЦИОНИРОВАНИЯ ГИБРИДНОГО АВТОМОБИЛЯClick here

    СООТВ
  26. ПЕРЕЙДИТЕ К РАЗДЕЛУ "СИСТЕМА КОНДИЦИОНИРОВАНИЯ" (P0AA6-611)

    Нажмите здесьClick here

    Результат

    Перейти к

    СЛЕДУЮЩЕЕ -

    СЛЕДУЮЩЕЕ -

    ВЫПОЛНИТЕ ПРОВЕРКУ ПОСЛЕ ЗАМЕНЫ ДЕТАЛЕЙ

    Нажмите здесьClick here

  27. ПРОВЕРЬТЕ ЖГУТ ПРОВОДОВ ПОД ПОЛОМ ГИБРИДНОГО АВТОМОБИЛЯ

    CAUTION:

    Не забывайте надевать электроизолирующие перчатки.

    1. Убедитесь, что зажим сервисного размыкателя цепи не установлен.

      Note:

      При снятом зажиме сервисного размыкателя цепи не включайте питание (READY), если нет соответствующего указания в руководстве по ремонту, так как это может стать причиной неисправности.

    2. A374002

      Отсоедините жгут проводов под полом гибридного автомобиля от распределительного блока высоковольтной аккумуляторной батареи в сборе.

      Tip:

      Убедитесь, что в разъем жгута проводов под полом гибридного автомобиля не попали посторонние вещества, и он не загрязнен.

    3. A373325C02

      *a

      Жгут проводов под полом гибридного автомобиля

      (со стороны распределительного блока высоковольтной аккумуляторной батареи в сборе)

      Используя мегомметр, установленный на диапазон 500 В, измерьте сопротивление в соответствии со значениями, приведенными в таблице.

      Note:

      Перед выполнением данного испытания убедитесь, что мегомметр установлен на 500 В. Если мегомметр установлен на измерение напряжения свыше 500 В, это может привести к повреждению проверяемой детали.

      Номинальное сопротивление

      Подключение диагностического прибора

      Условие

      Заданные условия

      m18-1 (CBPE) - масса

      Питание выключено

      30 МОм или более

      m18-4 (CEPE) - масса

      Питание выключено

      30 МОм или более

      Tip:

      Визуально проверьте жгут проводов под полом гибридного автомобиля на наличие повреждений. При наличии каких-либо повреждений они являются вероятной причиной низкого сопротивления изоляции.

    Результат

    Перейти к

    OK

    НЕ СООТВ.

    НЕ СООТВ.

    ПРОВЕРЬТЕ ЖГУТ ПРОВОДОВ ПОД ПОЛОМ ГИБРИДНОГО АВТОМОБИЛЯClick here

    OK
  28. ЗАМЕНИТЕ РАСПРЕДЕЛИТЕЛЬНЫЙ БЛОК ВЫСОКОВОЛЬТНОЙ АККУМУЛЯТОРНОЙ БАТАРЕИ В СБОРЕ

    Нажмите здесьClick hereClick hereClick here

    Результат

    Перейти к

    СЛЕДУЮЩЕЕ -

    СЛЕДУЮЩЕЕ -

    ВЫПОЛНИТЕ ПРОВЕРКУ ПОСЛЕ ЗАМЕНЫ ДЕТАЛЕЙ

    Нажмите здесьClick here

  29. ЗАМЕНИТЕ ЖГУТ ПРОВОДОВ СИСТЕМЫ КОНДИЦИОНИРОВАНИЯ ГИБРИДНОГО АВТОМОБИЛЯ

    Результат

    Перейти к

    СЛЕДУЮЩЕЕ -

    СЛЕДУЮЩЕЕ -

    ВЫПОЛНИТЕ ПРОВЕРКУ ПОСЛЕ ЗАМЕНЫ ДЕТАЛЕЙ

    Нажмите здесьClick here

  30. ПРОВЕРЬТЕ ЖГУТ ПРОВОДОВ ПОД ПОЛОМ ГИБРИДНОГО АВТОМОБИЛЯ

    CAUTION:

    Не забывайте надевать электроизолирующие перчатки.

    1. Убедитесь, что зажим сервисного размыкателя цепи не установлен.

      Note:

      При снятом зажиме сервисного размыкателя цепи не включайте питание (READY), если нет соответствующего указания в руководстве по ремонту, так как это может стать причиной неисправности.

    2. Отсоедините жгут проводов под полом гибридного автомобиля от преобразователя усилителя рулевого управления в сборе.

      Нажмите здесьClick hereClick hereClick here

      Tip:

      Убедитесь, что в разъем жгута проводов под полом гибридного автомобиля не попали посторонние вещества, и он не загрязнен.

    3. A373902C02

      *a

      Жгут проводов под полом гибридного автомобиля

      (со стороны преобразователя усилителя рулевого управления в сборе)

      Используя мегомметр, установленный на диапазон 500 В, измерьте сопротивление в соответствии со значениями, приведенными в таблице.

      Note:

      Перед выполнением данного испытания убедитесь, что мегомметр установлен на 500 В. Если мегомметр установлен на измерение напряжения свыше 500 В, это может привести к повреждению проверяемой детали.

      Номинальное сопротивление

      Подключение диагностического прибора

      Условие

      Заданные условия

      m17-1 (CBP) - масса

      Питание выключено

      10 МОм или более

      m17-5 (CEP) - масса

      Питание выключено

      10 МОм или более

    Результат

    Перейти к

    OK

    НЕ СООТВ.

    НЕ СООТВ.

    ЗАМЕНИТЕ ЖГУТ ПРОВОДОВ ПОД ПОЛОМ ГИБРИДНОГО АВТОМОБИЛЯClick here

    OK
  31. ЗАМЕНИТЕ ПРЕОБРАЗОВАТЕЛЬ УСИЛИТЕЛЯ РУЛЕВОГО УПРАВЛЕНИЯ В СБОРЕ

    Нажмите здесьClick hereClick hereClick here

    Результат

    Перейти к

    СЛЕДУЮЩЕЕ -

    СЛЕДУЮЩЕЕ -

    ВЫПОЛНИТЕ ПРОВЕРКУ ПОСЛЕ ЗАМЕНЫ ДЕТАЛЕЙ

    Нажмите здесьClick here

  32. ЗАМЕНИТЕ ЖГУТ ПРОВОДОВ ПОД ПОЛОМ ГИБРИДНОГО АВТОМОБИЛЯ

    Нажмите здесьClick hereClick hereClick here

    Результат

    Перейти к

    СЛЕДУЮЩЕЕ -

    СЛЕДУЮЩЕЕ -

    ВЫПОЛНИТЕ ПРОВЕРКУ ПОСЛЕ ЗАМЕНЫ ДЕТАЛЕЙ

    Нажмите здесьClick here

  33. ПРОВЕРЬТЕ ПРЕОБРАЗОВАТЕЛЬ-ИНВЕРТОР В СБОРЕ

    CAUTION:

    Не забывайте надевать электроизолирующие перчатки.

    1. Убедитесь, что зажим сервисного размыкателя цепи не установлен.

      Note:

      При снятом зажиме сервисного размыкателя цепи не включайте питание (READY), если нет соответствующего указания в руководстве по ремонту, так как это может стать причиной неисправности.

    2. A373462

      Снимите крышку выводов инвертора с преобразователя-инвертора в сборе.

      Tip:

      Убедитесь, что в преобразователь-инвертор в сборе не попали посторонние вещества, охлаждающая жидкость и вода. Убедитесь, что объем охлаждающей жидкости инвертора не увеличился.

    3. A371230C02

      *1

      Жгут проводов под полом гибридного автомобиля (кабель заднего электродвигателя)

      Отсоедините жгут проводов под полом гибридного автомобиля (кабель заднего электродвигателя) от преобразователя-инвертора в сборе.

    4. A371231C01

      *1

      Контакт высокого напряжения

      Используя мегомметр, установленный на диапазон 500 В, измерьте сопротивление в соответствии со значениями, приведенными в таблице.

      Note:

      Перед выполнением данного испытания убедитесь, что мегомметр установлен на 500 В. Если мегомметр установлен на измерение напряжения свыше 500 В, это может привести к повреждению проверяемой детали.

      Номинальное сопротивление

      Подключение диагностического прибора

      Условие

      Заданные условия

      Контакт высокого напряжения - масса

      Питание выключено

      1 МОм или более

    Результат

    Перейти к

    OK

    НЕ СООТВ.

    НЕ СООТВ.

    ЗАМЕНИТЕ ПРЕОБРАЗОВАТЕЛЬ-ИНВЕРТОР В СБОРЕClick here

    СООТВ
  34. ПРОВЕРЬТЕ ЖГУТ ПРОВОДОВ ПОД ПОЛОМ ГИБРИДНОГО АВТОМОБИЛЯ (КАБЕЛЬ ЗАДНЕГО ЭЛЕКТРОДВИГАТЕЛЯ)

    CAUTION:

    Не забывайте надевать электроизолирующие перчатки.

    1. Убедитесь, что зажим сервисного размыкателя цепи не установлен.

      Note:

      При снятом зажиме сервисного размыкателя цепи не включайте питание (READY), если нет соответствующего указания в руководстве по ремонту, так как это может стать причиной неисправности.

    2. Отсоедините жгут проводов под полом гибридного автомобиля (кабель заднего электродвигателя) от удлинителя.

      Нажмите здесьClick hereClick hereClick here

    3. A371223C03

      *1

      Заземление экрана

      *a

      Жгут проводов под полом гибридного автомобиля (кабель заднего электродвигателя)

      (со стороны преобразователя-инвертора в сборе)

      Используя мегомметр, установленный на диапазон 500 В, измерьте сопротивление в соответствии со значениями, приведенными в таблице.

      Note:

      Перед выполнением данного испытания убедитесь, что мегомметр установлен на 500 В. Если мегомметр установлен на измерение напряжения свыше 500 В, это может привести к повреждению проверяемой детали.

      Номинальное сопротивление

      Подключение диагностического прибора

      Условие

      Заданные условия

      m4-1 (R-W) - масса и заземление экрана

      Питание выключено

      10 МОм или более

      m4-2 (R-V) - масса и заземление экрана

      Питание выключено

      10 МОм или более

      m4-3 (R-U) - масса и заземление экрана

      Питание выключено

      10 МОм или более

    Результат

    Перейти к

    OK

    НЕ СООТВ.

    НЕ СООТВ.

    ЗАМЕНИТЕ ЖГУТ ПРОВОДОВ ПОД ПОЛОМ ГИБРИДНОГО АВТОМОБИЛЯClick here

    СООТВ
  35. ПРОВЕРЬТЕ УДЛИНИТЕЛЬ В СБОРЕ

    CAUTION:

    Не забывайте надевать электроизолирующие перчатки.

    1. Убедитесь, что зажим сервисного размыкателя цепи не установлен.

      Note:

      Не включайте питание (READY) при снятом зажиме сервисного размыкателя цепи, если нет соответствующего указания в руководстве по ремонту, так как это может стать причиной неисправности.

    2. Снимите удлинитель в сборе с заднего тягового электродвигателя с трансмиссией в сборе.

      Нажмите здесьClick hereClick hereClick here

      Tip:

      Убедитесь, что в удлинитель в сборе не попали посторонние вещества, и он не загрязнен.

    3. A112804C01

      *1

      Удлинитель в сборе

      *2

      Оболочка экрана

      Используя мегомметр, установленный на диапазон 500 В, измерьте сопротивление в соответствии со значениями, приведенными в таблице.

      Note:

      Перед выполнением данного испытания убедитесь, что мегомметр установлен на 500 В. Если мегомметр установлен на измерение напряжения свыше 500 В, это может привести к повреждению проверяемой детали.

      Номинальное сопротивление

      Подключение диагностического прибора

      Условие

      Заданные условия

      R-W - экран

      Питание выключено

      100 МОм или более

      R-V - экран

      Зажигание выключено

      100 МОм или более

      R-U - экран

      Питание выключено

      100 МОм или более

    Result

    Перейти к

    OK

    НЕ СООТВ.

    НЕ СООТВ.

    ЗАМЕНИТЕ УДЛИНИТЕЛЬ В СБОРЕClick here

    OK
  36. ЗАМЕНИТЕ ЗАДНИЙ ТЯГОВЫЙ ЭЛЕКТРОДВИГАТЕЛЬ С ТРАНСМИССИЕЙ В СБОРЕ

    Нажмите здесьClick hereClick hereClick here

    Результат

    Перейти к

    СЛЕДУЮЩЕЕ -

    СЛЕДУЮЩЕЕ -

    ВЫПОЛНИТЕ ПРОВЕРКУ ПОСЛЕ ЗАМЕНЫ ДЕТАЛЕЙ

    Нажмите здесьClick here

  37. ЗАМЕНИТЕ ЖГУТ ПРОВОДОВ ПОД ПОЛОМ ГИБРИДНОГО АВТОМОБИЛЯ

    Нажмите здесьClick hereClick hereClick here

    Результат

    Перейти к

    СЛЕДУЮЩЕЕ -

    СЛЕДУЮЩЕЕ -

    ВЫПОЛНИТЕ ПРОВЕРКУ ПОСЛЕ ЗАМЕНЫ ДЕТАЛЕЙ

    Нажмите здесьClick here

  38. ЗАМЕНИТЕ УДЛИНИТЕЛЬНЫЙ ПРОВОД В СБОРЕ

    Нажмите здесьClick hereClick hereClick here

    Результат

    Перейти к

    СЛЕДУЮЩЕЕ -

    СЛЕДУЮЩЕЕ -

    ВЫПОЛНИТЕ ПРОВЕРКУ ПОСЛЕ ЗАМЕНЫ ДЕТАЛЕЙ

    Нажмите здесьClick here