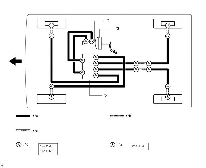
ТРУБОПРОВОД ТОРМОЗНОЙ СИСТЕМЫ СХЕМА СИСТЕМЫ
*1 |
Главный цилиндр тормозной системы в сборе |
*2 |
Усилитель тормозной системы в сборе |
*3 |
Блок управления рабочими цилиндрами тормозов в сборе |
- |
- |
*a |
Трубопровод тормозной системы |
*b |
Гибкий шланг |
*c |
Маршрут трубопровода тормозной системы |
*d |
Гайка штуцера |
*e |
Пустотелый соединительный болт-штуцер |
- |
- |
![]() |
Н*м (кгс*см, фунт-сила -дюймы) Номинальный момент затяжки |
* |
Для применения с разрезной головкой |
![]() |
Передние |
- |
- |

