LIGHTING SYSTEM, Diagnostic DTC:B2424 and B2425

DTC Code DTC Name
B2424 Headlight Leveling Motor LH Communication Malfunction
B2425 Headlight Leveling Motor RH Communication Malfunction

DESCRIPTION

The headlight leveling motor operates by receiving the signal from the headlight swivel ECU. The headlight swivel ECU detects the headlight leveling motor status using the signal from the headlight leveling motor.

DTC No.

Detection Item

DTC Detection Condition

Trouble Area

B2424

Headlight Leveling Motor LH Communication Malfunction

  • Malfunction in the headlight leveling motor LH.

  • Open or short in the headlight leveling motor LH communication circuit.

  • Headlight leveling motor LH

  • Headlight swivel ECU assembly

  • Headlight unit LH

  • Harness or connector

B2425

Headlight Leveling Motor RH Communication Malfunction

  • Malfunction in the headlight leveling motor RH.

  • Open or short in the headlight leveling motor RH communication circuit.

  • Headlight leveling motor RH

  • Headlight swivel ECU assembly

  • Headlight unit RH

  • Harness or connector

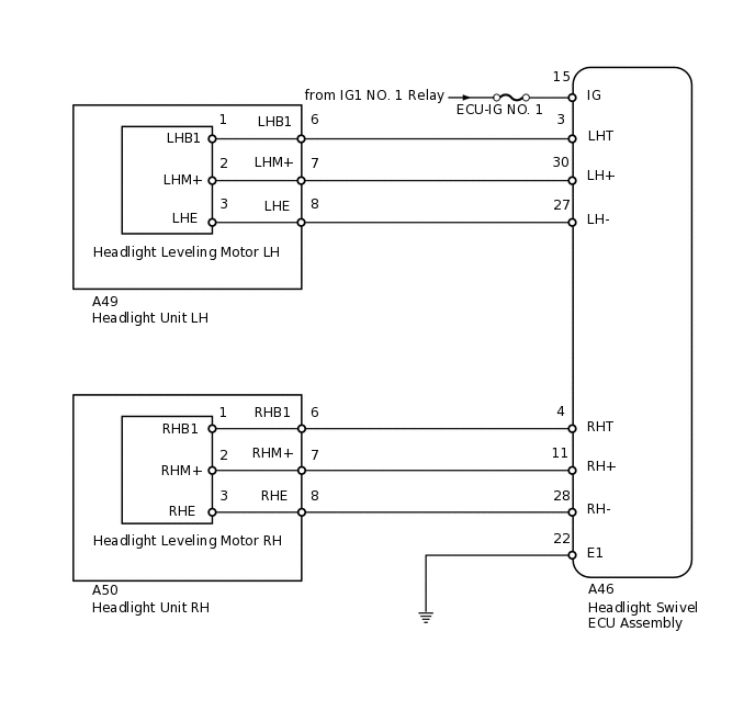
WIRING DIAGRAM

E188442E08

PROCEDURE

  1. CHECK FOR DTC

    1. Clear the DTCs.

      Click here

      Body Electrical > AFS > Clear DTCs

    2. Check for DTCs.

      Click here

      Body Electrical > AFS > Trouble Codes

      OK

      DTC B2424 or B2425 output does not occur.

      Result

      Result

      OK

      NG

    OK

    USE SIMULATION METHOD TO CHECK

    NG
  2. READ VALUE USING INTELLIGENT TESTER (HEADLIGHT SWIVEL ECU)

    1. Using the intelligent tester, read the Data List.

      Click here

      Body Electrical > AFS > Data List

      Tester Display

      +B

      Body Electrical > AFS > Data List

      Tester Display

      Measurement Item

      Range

      Normal Condition

      Diagnostic Note

      +B

      IG power supply voltage value

      0 to 19.75 V

      11 to 14 V

      -

      OK

      Power supply voltage is 11 to 14 V.

      Result

      Result

      OK

      NG

    NG

    REPAIR OR REPLACE HARNESS OR CONNECTOR (BATTERY - HEADLIGHT SWIVEL ECU ASSEMBLY)

    OK
  3. CHECK HARNESS AND CONNECTOR (HEADLIGHT SWIVEL ECU ASSEMBLY - BODY GROUND)

    1. E131580C05

      *a

      Front view of wire harness connector

      (to Headlight Swivel ECU Assembly)

      Disconnect the A46 headlight swivel ECU connector.

    2. Measure the resistance according to the value(s) in the table below.

      Standard Resistance

      Tester Connection

      Condition

      Specified Condition

      A46-22 (E1) - Body ground

      Always

      Below 1 Ω

      Result

      Result

      OK

      NG

    NG

    REPAIR OR REPLACE HARNESS OR CONNECTOR

    OK
  4. CHECK HARNESS AND CONNECTOR (HEADLIGHT SWIVEL ECU ASSEMBLY - HEADLIGHT UNIT)

    1. Disconnect the A46 headlight swivel ECU assembly connector.

    2. Disconnect the A49*1 or A50*2 headlight connector.

      • *1: for LH

        *2: for RH

    3. Measure the resistance according to the value(s) in the table below.

      Standard Resistance

      Table 1. for LH:

      Tester Connection

      Condition

      Specified Condition

      A46-3 (LHT) - A49-6 (LHB1)

      Always

      Below 1 Ω

      A46-27 (LH-) - A49-8 (LHE)

      Always

      Below 1 Ω

      A46-30 (LH+) - A49-7 (LHM+)

      Always

      Below 1 Ω

      A46-3 (LHT) - Body ground

      Always

      10 kΩ or higher

      A46-27 (LH-) - Body ground

      Always

      10 kΩ or higher

      A46-30 (LH+) - Body ground

      Always

      10 kΩ or higher

      Table 2. for RH:

      Tester Connection

      Condition

      Specified Condition

      A46-4 (RHT) - A50-6 (RHB1)

      Always

      Below 1 Ω

      A46-28 (RH-) - A50-8 (RHE)

      Always

      Below 1 Ω

      A46-11 (RH+) - A50-7 (RHM+)

      Always

      Below 1 Ω

      A46-4 (RHT) - Body ground

      Always

      10 kΩ or higher

      A46-28 (RH-) - Body ground

      Always

      10 kΩ or higher

      A46-11 (RH+) - Body ground

      Always

      10 kΩ or higher

    Result

    Result

    OK

    NG

    NG

    REPAIR OR REPLACE HARNESS OR CONNECTOR

    OK
  5. INSPECT HEADLIGHT UNIT

    1. Remove the headlight unit.

      Click here

    2. E203230C01

      *A

      for LH

      *B

      for RH

      Disconnect the headlight leveling motor connector.

    3. Measure the resistance according to the value(s) in the table below.

      Standard Resistance

      Table 3. for LH:

      Tester Connection

      Condition

      Specified Condition

      6 (LHB1) - 1 (LHB1)

      Always

      Below 1 Ω

      7 (LHM+) - 2 (LHM+)

      Always

      Below 1 Ω

      8 (LHE) - 3 (LHE)

      Always

      Below 1 Ω

      Table 4. for RH:

      Tester Connection

      Condition

      Specified Condition

      6 (RHB1) - 1 (RHB1)

      Always

      Below 1 Ω

      7 (RHM+) - 2 (RHM+)

      Always

      Below 1 Ω

      8 (RHE) - 3 (RHE)

      Always

      Below 1 Ω

    Result

    Result

    OK

    NG

    NG

    REPLACE HEADLIGHT UNIT

    OK
  6. CHECK HEADLIGHT LEVELING MOTOR (OPERATION)

    1. Temporarily replace the headlight leveling motor with a new or normally functioning one.

      Click here

    2. Check for DTCs.

      Click here

      Body Electrical > AFS > Trouble Codes

      OK

      DTC B2424 or B2425 output does not occur..

      Result

      Result

      OK

      NG

    OK

    END (REPLACE HEADLIGHT LEVELING MOTOR)

    NG

    REPLACE HEADLIGHT SWIVEL ECU ASSEMBLY