СИСТЕМА SFI Цепь управления ACIS

Код DTC Наименование DTC
Цепь управления ACIS

ОПИСАНИЕ

ACIS (система впуска с переменной геометрией) управляет открыванием и закрыванием клапана управления забором воздуха, встроенным в уравнительный бачок на впуске воздуха, для повышения КПД воздухозабора в зависимости от нагрузки двигателя.

Когда частота вращения коленчатого вала двигателя находится в диапазоне 0-4300 об/мин, а угол поворота дроссельной заслонки составляет не менее 30°, ECM приводит в действие электровакуумный клапан № 1 (для клапана управления забором воздуха), который подает разрежение от вакуумного насоса в привод мембраны и закрывает клапан управления забором воздуха.

Когда частота вращения коленчатого вала и/или угол поворота дроссельной заслонки не соответствуют указанным выше, ECM выключает электровакуумный клапан № 1 (клапана управления забором воздуха), вызывая открывание клапана управления забором воздуха.

A373331E01

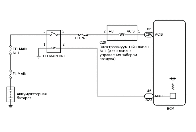
СХЕМА ЭЛЕКТРИЧЕСКИХ СОЕДИНЕНИЙ

A410582E07

ПРЕДОСТЕРЕЖЕНИЕ / ПРИМЕЧАНИЕ / УКАЗАНИЕ

Note:

Перед выполнением последующей процедуры проверки проверьте плавкие предохранители цепей, относящихся к данной системе.

ПОРЯДОК ВЫПОЛНЕНИЯ

  1. ВЫПОЛНИТЕ АКТИВНУЮ ДИАГНОСТИКУ С ПОМОЩЬЮ GTS (ACTIVATE THE VSV FOR INTAKE CONTROL)

    1. Подключите GTS к DLC3.

    2. Запустите двигатель.

    3. Включите GTS.

    4. Войдите в следующие меню: Powertrain / Engine / Active Test / Activate the VSV for Intake Control.

      Powertrain > Engine > Active Test

      Информация на дисплее прибора

      Activate the VSV for Intake Control

    5. В соответствии с показаниями GTS выполните диагностику в режиме Active Test для управления электровакуумным клапаном № 1 (для клапана управления забором воздуха), чтобы проверить работу электромагнита клапана управления забором воздуха в уравнительном бачке на впуске воздуха в сборе.

      СООТВ

      Слышны звуки срабатывания.

    Результат

    Перейти к

    OK

    НЕ СООТВ.

    OK

    ПЕРЕЙДИТЕ К СЛЕДУЮЩЕЙ ПРЕДПОЛАГАЕМОЙ ЗОНЕ, УКАЗАННОЙ В ТАБЛИЦЕ ПРИЗНАКОВ НЕИСПРАВНОСТЕЙ

    NG
  2. ПРОВЕРЬТЕ УРАВНИТЕЛЬНЫЙ БАЧОК ВОЗДУХОЗАБОРНИКА В СБОРЕ (РАБОТУ КЛАПАНА УПРАВЛЕНИЯ ЗАБОРОМ ВОЗДУХА В СБОРЕ)

    1. Проверьте уравнительный бачок на впуске воздуха в сборе (клапан управления забором воздуха в сборе).

      Нажмите здесьЩелкните по следующей ссылке

    Результат

    Перейти к

    OK

    НЕ СООТВ.

    НЕ СООТВ.

    ЗАМЕНИТЕ УРАВНИТЕЛЬНЫЙ БАЧОК НА ВПУСКЕ ВОЗДУХА В СБОРЕ

    СООТВ
  3. ПРОВЕРЬТЕ ВАКУУМНЫЙ ШЛАНГ (ЭЛЕКТРОВАКУУМНЫЙ КЛАПАН № 1 (ДЛЯ КЛАПАНА УПРАВЛЕНИЯ ЗАБОРОМ ВОЗДУХА) – УРАВНИТЕЛЬНЫЙ БАЧОК НА ВПУСКЕ ВОЗДУХА)

    1. Проверьте вакуумный шланг в сборе (электровакуумный клапан № 1 (для клапана управления забором воздуха) – уравнительный бачок на впуске воздуха) на наличие ослабления, отсоединения или засорения.

      OK

      Ослабления, отсоединения и засорения отсутствуют.

    Результат

    Перейти к

    OK

    НЕ СООТВ.

    НЕ СООТВ.

    ОТРЕМОНТИРУЙТЕ ИЛИ ЗАМЕНИТЕ ВАКУУМНЫЙ ШЛАНГ В СБОРЕ

    СООТВ
  4. ПРОВЕРЬТЕ НАЛИЧИЕ РАЗРЕЖЕНИЯ В БАЧКЕ

    1. A370148

      Отсоедините вакуумный шланг в сборе от электровакуумного клапана № 1 (для клапана управления забором воздуха).

    2. Запустите двигатель.

    3. Убедитесь в наличии всасывания в шланг, закрыв отверстие пальцем.

    Результат

    Result

    Перейти к

    Всасывание имеется

    А

    Всасывание отсутствует

    B

    B

    ПРОВЕРЬТЕ ВАКУУМНЫЙ НАСОС В СБОРЕЩелкните по следующей ссылке

    A
  5. ПРОВЕРЬТЕ ЭЛЕКТРОВАКУУМНЫЙ КЛАПАН № 1 (ДЛЯ КЛАПАНА УПРАВЛЕНИЯ ЗАБОРОМ ВОЗДУХА)

    1. Проверьте электровакуумный клапан № 1 (для клапана управления забором воздуха).

      Нажмите здесьЩелкните по следующей ссылке

    Результат

    Перейти к

    OK

    НЕ СООТВ.

    НЕ СООТВ.

    ЗАМЕНИТЕ ЭЛЕКТРОВАКУУМНЫЙ КЛАПАН № 1 (ДЛЯ КЛАПАНА УПРАВЛЕНИЯ ЗАБОРОМ ВОЗДУХА)

    СООТВ
  6. ПРОВЕРЬТЕ НАПРЯЖЕНИЕ НА КОНТАКТЕ (ПИТАНИЕ ЭЛЕКТРОВАКУУМНОГО КЛАПАНА № 1 (ДЛЯ КЛАПАНА УПРАВЛЕНИЯ ЗАБОРОМ ВОЗДУХА))

    1. A373425C07

      *a

      Вид спереди разъема со стороны жгута проводов:

      (к электровакуумному клапану № 1 (для клапана управления забором воздуха))

      Отсоедините разъем электровакуумного клапана № 1 (для клапана управления забором воздуха).

    2. Включите питание (IG).

    3. Измерьте напряжение в соответствии со значениями, приведенными в таблице.

      Номинальное напряжение

      Подключение диагностического прибора

      Условие

      Заданные условия

      C29-2 (+B) - масса

      Зажигание включено (IG)

      11—14 В

    Результат

    Перейти к

    OK

    НЕ СООТВ.

    НЕ СООТВ.

    ПРОВЕРЬТЕ ЖГУТ ПРОВОДОВ И РАЗЪЕМ (РЕЛЕ EFI-MAIN № - № 1 1 ЭЛЕКТРОВАКУУМНЫЙ КЛАПАН (ДЛЯ КЛАПАНА УПРАВЛЕНИЯ ЗАБОРОМ ВОЗДУХА))Щелкните по следующей ссылке

    СООТВ
  7. ПРОВЕРЬТЕ ЖГУТ ПРОВОДОВ И РАЗЪЕМ (ЭЛЕКТРОВАКУУМНЫЙ КЛАПАН № 1 (ДЛЯ КЛАПАНА УПРАВЛЕНИЯ ЗАБОРОМ ВОЗДУХА) – ECM)

    1. Отсоедините разъем электровакуумного клапана № 1 (для клапана управления забором воздуха).

    2. Отсоедините разъем ЭБУ.

    3. Измерьте сопротивление в соответствии со значениями, приведенными в таблице ниже.

      Номинальное сопротивление

      Подключение диагностического прибора

      Условие

      Заданные условия

      C29-1 (ACIS) - C96-66 (ACIS)

      Всегда

      Менее 1 Ом

      C29-1 (ACIS) или C96-66 (ACIS) - масса и другие контакты

      Всегда

      10 кОм или более

    Результат

    Перейти к

    OK

    НЕ СООТВ.

    NG

    ОТРЕМОНТИРУЙТЕ ИЛИ ЗАМЕНИТЕ ЖГУТ ПРОВОДОВ ИЛИ РАЗЪЕМ

  8. ПРОВЕРЬТЕ ЖГУТ ПРОВОДОВ И РАЗЪЕМ (РЕЛЕ EFI-MAIN № 1 - ЭЛЕКТРОВАКУУМНЫЙ КЛАПАН № 1 (ДЛЯ МОДЕЛЕЙ С КЛАПАНОМ УПРАВЛЕНИЯ ВПУСКОМ ВОЗДУХА В СБОРЕ))

    1. Извлеките реле EFI-MAIN № 1 из распределительного блока и блока реле моторного отсека в сборе.

    2. Отсоедините разъем электровакуумного клапана № 1 (для клапана управления забором воздуха).

    3. Измерьте сопротивление в соответствии со значениями, приведенными в таблице ниже.

      Номинальное сопротивление

      Подключение диагностического прибора

      Условие

      Заданные условия

      5 (реле EFI-MAIN № 1) - C29-2 (+B)

      Всегда

      Менее 1 Ом

      5 (реле EFI-MAIN № 1) или C29-2 (+B) - масса и другие контакты

      Всегда

      10 кОм или более

    Результат

    Перейти к

    OK

    НЕ СООТВ.

    OK

    ПЕРЕЙДИТЕ К ЦЕПИ ПИТАНИЯ ECM

    NG

    ОТРЕМОНТИРУЙТЕ ИЛИ ЗАМЕНИТЕ ЖГУТ ПРОВОДОВ ИЛИ РАЗЪЕМ

  9. ПРОВЕРЬТЕ ВАКУУМНЫЙ НАСОС В СБОРЕ

    1. Проверьте вакуумный насос в сборе.

      Нажмите здесьЩелкните по следующей ссылкеЩелкните по следующей ссылке

    Результат

    Перейти к

    OK

    НЕ СООТВ.

    OK

    ОТРЕМОНТИРУЙТЕ ИЛИ ЗАМЕНИТЕ ВАКУУМНЫЙ ШЛАНГ В СБОРЕ (ЭЛЕКТРОВАКУУМНЫЙ КЛАПАН № 1 (ДЛЯ КЛАПАНА УПРАВЛЕНИЯ ЗАБОРОМ ВОЗДУХА) – ВАКУУМНЫЙ НАСОС)

    NG

    ЗАМЕНИТЕ ВАКУУМНЫЙ НАСОС В СБОРЕ