ECD SYSTEM


  1. CONSTRUCTION


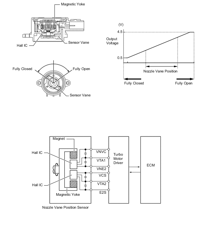
    1. The nozzle vane position sensor consists of a Hall IC and a magnetic yoke that rotates in unison with the movement of the linkage that actuates the nozzle vane. The nozzle vane position sensor converts the changes in the magnetic flux that are caused by the rotation of the DC motor (hence, the rotation of the magnetic yoke) into electric signals, and outputs them to the ECM via the turbo motor driver. The ECM determines the actual nozzle vane position from the electric signals in order to calculate the target nozzle vane position.

      B0020BTE08