СИСТЕМА SFI Система активной управляемой подвески двигателя

Код DTC Наименование DTC
Система активной управляемой подвески двигателя

ОПИСАНИЕ

РАСПОЛОЖЕНИЕ

A408415C01

*1

Электровакуумный клапан (для активной управляемой подвески двигателя)

*2

Передняя подушка опоры двигателя

*3

Задняя подушка опоры двигателя

-

-

Система активной управляемой подвески двигателя ослабляет вибрацию двигателя на низких частотах вращения коленчатого вала с помощью электровакуумного клапана (для активной управляемой подвески двигателя). Электровакуумный клапан (для активной управляемой подвески двигателя) управляется импульсными сигналами, которые передает ECM. Для эффективного снижения вибрации двигателя частота данных импульсных сигналов согласовывается с частотой вращения коленчатого вала двигателя.

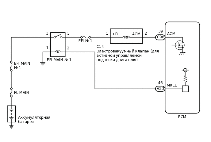
СХЕМА ЭЛЕКТРИЧЕСКИХ СОЕДИНЕНИЙ

A410586E02

ПРЕДОСТЕРЕЖЕНИЕ / ПРИМЕЧАНИЕ / УКАЗАНИЕ

Note:

Перед выполнением последующей процедуры проверки проверьте плавкие предохранители цепей, относящихся к данной системе.

ПОРЯДОК ВЫПОЛНЕНИЯ

  1. ВЫПОЛНИТЕ АКТИВНУЮ ДИАГНОСТИКУ С ПОМОЩЬЮ GTS (ACTIVATE THE ACM INHIBIT)

    1. Подключите GTS к DLC3.

    2. Включите зажигание (IG).

    3. Включите диагностический прибор TechDoc3.

    4. Войдите в следующие меню: Powertrain / Engine / Active Test / Activate the ACM Inhibit.

      Powertrain > Engine > Active Test

      Информация на дисплее прибора

      Activate the ACM Inhibit

    5. В соответствии с указаниями на экране GTS выполните активную диагностику для приведения в действие электровакуумного клапана (системы активной управляемой подвески двигателя) и проверки звука срабатывания электровакуумного клапана (системы активной управляемой подвески двигателя).

      СООТВ

      Слышны звуки срабатывания.

    Результат

    Перейти к

    OK

    НЕ СООТВ.

    НЕ СООТВ.

    ПРОВЕРЬТЕ НАПРЯЖЕНИЕ НА КОНТАКТЕ (ПИТАНИЕ ЭЛЕКТРОВАКУУМНОГО КЛАПАНА (ДЛЯ АКТИВНОЙ УПРАВЛЯЕМОЙ ПОДВЕСКИ ДВИГАТЕЛЯ)Click here

    СООТВ
  2. ПРОВЕРЬТЕ ВАКУУМНЫЕ ШЛАНГИ

    A403546C01

    *1

    Двигатель

    *2

    Вакуумный насос в сборе

    *3

    Передняя подушка опоры двигателя

    *4

    Задняя подушка опоры двигателя

    *5

    ECM

    *6

    Электровакуумный клапан (для активной управляемой подвески двигателя)

    1. Убедитесь, что вакуумный и воздушный шланги не ослаблены, не отсоединены и не закупорены.

      OK

      Ослабления, отсоединения и засорения отсутствуют.

    Результат

    Перейти к

    OK

    НЕ СООТВ.

    НЕ СООТВ.

    ОТРЕМОНТИРУЙТЕ ИЛИ ЗАМЕНИТЕ ВАКУУМНЫЕ ШЛАНГИ

    СООТВ
  3. ПРОВЕРЬТЕ НАЛИЧИЕ РАЗРЕЖЕНИЯ В БАЧКЕ

    A408416
    1. Отсоедините вакуумный шланг от вакуумного насоса в сборе.

    2. Запустите двигатель.

    3. Пальцем проверьте всасывающее действие в отсоединенном канале вакуумного насоса.

      СООТВ

      Разрежение ощущается.

    Результат

    Перейти к

    OK

    НЕ СООТВ.

    НЕ СООТВ.

    ЗАМЕНИТЕ ВАКУУМНЫЙ НАСОС В СБОРЕ

    Нажмите здесьClick here

    СООТВ
  4. ПРОВЕРЬТЕ ПЕРЕДНЮЮ ПОДУШКУ ОПОРЫ ДВИГАТЕЛЯ

    1. Проверьте переднюю подушку опоры двигателя.

      Нажмите здесьClick here

    Результат

    Перейти к

    OK

    НЕ СООТВ.

    НЕ СООТВ.

    ЗАМЕНИТЕ ПЕРЕДНЮЮ ПОДУШКУ ОПОРЫ ДВИГАТЕЛЯ

    Нажмите здесьClick here

    СООТВ
  5. ПРОВЕРЬТЕ ПОДУШКУ ЗАДНЕЙ ОПОРЫ ДВИГАТЕЛЯ

    1. Проверьте подушку задней опоры двигателя.

      Нажмите здесьClick here

    Результат

    Перейти к

    OK

    НЕ СООТВ.

    СООТВ

    СИСТЕМА РАБОТАЕТ НОРМАЛЬНО

    НЕ СООТВ.

    ЗАМЕНИТЕ ПОДУШКУ ЗАДНЕЙ ОПОРЫ ДВИГАТЕЛЯ

    Нажмите здесьClick hereClick hereClick here

  6. ПРОВЕРЬТЕ НАПРЯЖЕНИЕ НА КОНТАКТЕ (ПИТАНИЕ ЭЛЕКТРОВАКУУМНОГО КЛАПАНА (ДЛЯ СИСТЕМЫ АКТИВНОЙ УПРАВЛЯЕМОЙ ПОДВЕСКИ ДВИГАТЕЛЯ))

    A337501C21

    *a

    Вид спереди разъема со стороны жгута проводов:

    (к электровакуумному клапану (для активной управляемой подвески двигателя))

    1. Отсоедините разъем электровакуумного клапана (для активной управляемой подвески двигателя).

    2. Включите зажигание (IG).

    3. Измерьте напряжение в соответствии со значениями, приведенными в таблице.

      Номинальное напряжение

      Подключение диагностического прибора

      Условие

      Заданные условия

      C14-1 (+B) - масса

      Зажигание включено (IG)

      11—14 В

    Результат

    Перейти к

    OK

    НЕ СООТВ.

    НЕ СООТВ.

    ПЕРЕЙДИТЕ К ЦЕПИ ПИТАНИЯ ECM

    Нажмите здесьClick here

    СООТВ
  7. ПРОВЕРЬТЕ ЭЛЕКТРОВАКУУМНЫЙ КЛАПАН (ДЛЯ СИСТЕМЫ АКТИВНОЙ УПРАВЛЯЕМОЙ ПОДВЕСКИ ДВИГАТЕЛЯ)

    1. Проверьте электровакуумный клапан (для системы активной управляемой подвески двигателя).

      Нажмите здесьClick here

    Результат

    Перейти к

    OK

    НЕ СООТВ.

    НЕ СООТВ.

    ЗАМЕНИТЕ ЭЛЕКТРОВАКУУМНЫЙ КЛАПАН (ДЛЯ СИСТЕМЫ АКТИВНОЙ УПРАВЛЯЕМОЙ ПОДВЕСКИ ДВИГАТЕЛЯ)

    Нажмите здесьClick here

    СООТВ
  8. ПРОВЕРЬТЕ ЖГУТ ПРОВОДОВ И РАЗЪЕМ (ЭЛЕКТРОВАКУУМНЫЙ КЛАПАН (ДЛЯ СИСТЕМЫ АКТИВНОЙ УПРАВЛЯЕМОЙ ПОДВЕСКИ ДВИГАТЕЛЯ) – ECM)

    1. Отсоедините разъем электровакуумного клапана (для активной управляемой подвески двигателя).

    2. Отсоедините разъем ЭБУ.

    3. Измерьте сопротивление в соответствии со значениями, приведенными в таблице ниже.

      Номинальное сопротивление

      Подключение диагностического прибора

      Условие

      Заданные условия

      C14-2 (ACM) - C96-39 (ACM)

      Всегда

      Менее 1 Ом

      C14-2 (ACM) или C96-39 (ACM) - масса и другие контакты

      Всегда

      10 кОм или более

    Результат

    Перейти к

    OK

    НЕ СООТВ.

    OK

    ЗАМЕНИТЕ ECM

    Нажмите здесьClick hereClick here

    NG

    ОТРЕМОНТИРУЙТЕ ИЛИ ЗАМЕНИТЕ ЖГУТ ПРОВОДОВ ИЛИ РАЗЪЕМ