AIRBAG SYSTEM, Diagnostic DTC:B161A/8A

DTC Code DTC Name
B161A/8A Lost Communication with Front Satellite Sensor Bus

DESCRIPTION

The front collision sensor circuit (front airbag sensor RH circuit and front airbag sensor LH circuit) is composed of the airbag ECU assembly, front airbag sensor RH and front airbag sensor LH.

The front airbag sensor RH and front airbag sensor LH detect impacts to the vehicle and send signals to the airbag ECU assembly to determine if the airbag should be deployed.

DTC B161A/8A is stored when a malfunction is detected in the front collision sensor circuit (front airbag sensor RH circuit and front airbag sensor LH circuit).

DTC No. DTC Detection Condition Trouble Area
B161A/8A
  • The airbag ECU assembly receives a line short circuit signal, an open circuit signal, a short circuit to ground signal or a short circuit to B+ signal in the front collision sensor circuit (front airbag sensor RH circuit and front airbag sensor LH circuit).

  • Front airbag sensor RH malfunction

  • Front airbag sensor LH malfunction

  • Airbag ECU assembly malfunction


  • Instrument panel wire

  • Engine room main wire

  • Front airbag sensor RH

  • Front airbag sensor LH

  • Airbag ECU assembly

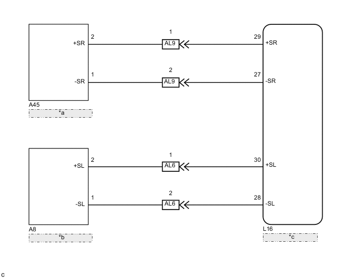
WIRING DIAGRAM

B005YGGE28
*a Front Airbag Sensor RH
*b Front Airbag Sensor LH
*c Airbag ECU Assembly

PROCEDURE


  1. CHECK DTC


    1. Turn the power switch on (IG), and wait for at least 60 seconds.

    2. Turn the power switch off.

      Tech Tips

      If a communication error occurs, DTCs for both the LH and RH sides will be stored simultaneously. To identify the malfunctioning area, turn the power switch off and then on (IG) again.

    3. Turn the power switch on (IG), and wait for at least 60 seconds.

    4. Check for DTCs Click here.

      Result
      Result Proceed to
      DTCs B1613/83 and B1618/84 are not output. A
      DTC B1613/83 is output. B
      DTC B1618/84 is output. C

      Tech Tips


      • DTCs indicating communication errors will be changed to DTCs indicating errors in initialization by turning the power switch off and then on (IG) again.

      • Codes other than DTCs B1613/83 and B1618/84 may be output at this time, but they are not related to this check.


    B
    C
    A
  2. CHECK DTC


    1. Clear the DTCs stored in memory Click here.

    2. Turn the power switch off.

    3. Turn the power switch on (IG), and wait for at least 60 seconds.

    4. Check for DTCs Click here.

      OK
      DTC B161A/8A is not output.

      Tech Tips

      Codes other than DTC B161A/8A may be output at this time, but they are not related to this check.


    OK
    NG