СИСТЕМА СНИЖЕНИЯ ТОКСИЧНОСТИ ОТРАБОТАВШИХ ГАЗОВ

A01KX6RC01
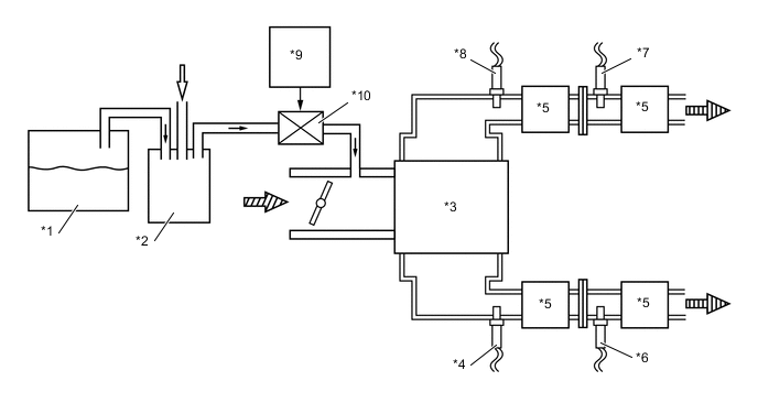
*1 Fuel Tank *2 Charcoal Canister
*3 Engine *4 Air Fuel Ratio Sensor (Bank 2, Sensor 1)
*5 Three-Way Catalyst (TWC) *6 Oxygen Sensor (Bank 2, Sensor 2)
*7 Oxygen Sensor (Bank 1, Sensor 2) *8 Air Fuel Ratio Sensor (Bank 1, Sensor 1)
*9 ECM *10 Duty Vacuum Switching Valve (for EVAP)
B005L08 Fuel Vapor B005L0G Fresh Air
A01KXDC Intake Air A01KXBN Exhaust Gas