FUEL SYSTEM


  1. FUNCTION


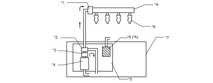
    1. This system is used to reduce evaporative emissions. As shown below, by integrating the fuel filter, fuel pressure regulator assembly and charcoal canister* with fuel suction with pump tube assembly, it is possible to discontinue the return of fuel from the engine area and prevent temperature rise inside the fuel tank assembly.


      • *: Except Models for Korea

      A00YYRXC01
      *A Except Models for Korea - -
      *1 Fuel Pressure Pulsation Damper Assembly *2 Fuel Pressure Regulator Assembly
      *3 Fuel Filter *4 Fuel Pump
      *5 Fuel Suction with Pump Tube Assembly *6 Charcoal Canister
      *7 Fuel Tank Assembly *8 Fuel Injector Assembly
      *9 Fuel Delivery Pipe - -