SFI SYSTEM(w/ Canister Pump Module), Diagnostic DTC:P2420

DTC Code DTC Name
P2420 Evaporative Emission Pressure Switching Valve Stuck OFF

DTC SUMMARY

DTC No.

Detection Item

DTC Detection Condition

Trouble Area

MIL

Memory

P2420

Evaporative Emission Pressure Switching Valve Stuck OFF

Following condition met during key-off EVAP monitor:

EVAP pressure change when vent valve closed (on) less than 0.3 kPa(gauge) [2.25 mmHg(gauge)]

  • Canister pump module (reference orifice, leak detection pump, vent valve)

  • Connector/wire harness (Canister pump module - ECM)

  • Canister (filter inside canister clogged)

  • ECM

Comes on

DTC stored

DTC No.

Monitoring Item

Detection Timing

Detection Logic

P2420

Vent valve stuck open (vent)

While power switch off

2 trip

Tip:

The vent valve is built into the canister pump module.

DESCRIPTION

The description can be found in EVAP (Evaporative Emission) System.

Click here

MONITOR DESCRIPTION

5 hours* after the power switch is turned off, the leak detection pump creates negative pressure (vacuum) in the EVAP (Evaporative Emission) system. The ECM monitors for leaks and actuator malfunctions based on the EVAP pressure.

Tip:

*: If the engine coolant temperature is not less than 35°C (95°F) 5 hours after the power switch is turned off, the monitor check starts 2 hours later. If it is still not less than 35°C (95°F) 7 hours after the power switch is turned off, the monitor check starts 2.5 hours later.

Sequence

Operation

Description

Duration

-

ECM activation

Activated by soak timer, 5 hours (7 or 9.5 hours) after power switch is turned off.

-

A

Atmospheric pressure measurement

Vent valve is turned off (vent) and EVAP system pressure is measured by ECM in order to register atmospheric pressure.

If pressure in EVAP system is not between 70 kPa(abs) and 111 kPa(abs) [525 mmHg(abs) and 836 mmHg(abs)], ECM cancels EVAP system monitor.

60 seconds

B

First reference pressure measurement

In order to determine reference pressure, leak detection pump creates negative pressure (vacuum) through reference orifice and then ECM checks if leak detection pump and vent valve operate normally.

360 seconds

C

EVAP system pressure measurement

Vent valve is turned on (closed) to shut EVAP system.

Negative pressure (vacuum) is created in EVAP system, and then EVAP system pressure is measured. Write down measured value as they will be used in leak check.

If EVAP pressure does not stabilize within 15 minutes, ECM cancels EVAP system monitor.

15 minutes*

D

Purge VSV monitor

Purge VSV is opened and then EVAP system pressure is measured by ECM.

Large increase indicates normal.

10 seconds

E

Second reference pressure measurement

After second reference pressure measurement, leak check is performed by comparing first and second reference pressure measurements.

If stabilized system pressure is higher than second reference pressure, ECM determines that there is a leak in EVAP system.

60 seconds

-

Final check

Atmospheric pressure is measured and then monitoring result is recorded by ECM.

-

*: If only a small amount of fuel is in the fuel tank, it takes longer for the EVAP pressure to stabilize.

A112612C05

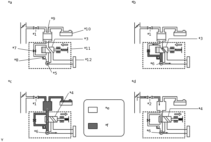
*1

Purge VSV: Off (Closed)

*2

Purge VSV: On (Open)

*3

Vent Valve: Off (Vent)

*4

Vent Valve: On (Closed)

*5

Leak Detection Pump: Off

*6

Leak Detection Pump: On

*7

Reference Orifice (0.02 inch)

*8

Canister Pressure Sensor

*9

Canister

*10

Fuel Tank

*11

Canister Pump Module

*12

Canister Filter

*a

Operation A:

Atmospheric Pressure Measurement

*b

Operation B, E:

Reference Pressure Measurement

*c

Operation C:

EVAP System Pressure Measurement

*d

Operation D:

Purge VSV Monitor

*e

Atmospheric Pressure

*f

Negative Pressure

P2420: Vent valve stuck open (vent)

In operation C, the vent valve turns on (closed) and the EVAP system pressure is then measured by the ECM using the canister pressure sensor to conduct an EVAP leak check. If the pressure does not increase when the vent valve is open, the ECM interprets this as the vent valve being stuck open. In this case the ECM will illuminate the MIL and store this DTC.

A284400E01

MONITOR STRATEGY

Required Sensors/Components

Purge VSV

Canister pump module

Frequency of Operation

Once per driving cycle

CONFIRMATION DRIVING PATTERN

Note:
  • The Evaporative System Check (Automatic Mode) consists of 6 steps performed automatically by the GTS. It takes a maximum of approximately 24 minutes.

  • Do not perform the Evaporative System Check when the fuel tank is more than 90% full because the cut-off valve may be closed, making the fuel tank leak check unavailable.

  • Do not run the engine during this operation.

  • When the temperature of the fuel is 35°C (95°F) or higher, a large amount of vapor forms and any check results become inaccurate. When performing the Evaporative System Check, keep the fuel temperature below 35°C (95°F).

  1. Connect the GTS to the DLC3.

  2. Turn the power switch on (IG) and turn the GTS on.

  3. Clear the DTCs (even if no DTCs are stored, perform the clear DTC procedure).

  4. Turn the power switch off and wait for at least 30 seconds.

  5. Turn the power switch on (IG) and turn the GTS on.

  6. Enter the following menus: Powertrain / Engine and ECT / Utility / Evaporative System Check / Automatic Mode.

  7. After the Evaporative System Check is completed, check for All Readiness by entering the following menus: Powertrain / Engine and ECT / Utility / All Readiness.

  8. Input the DTC: P2420.

  9. Check the DTC judgment result.

    GTS Display

    Description

    NORMAL

    • DTC judgment completed

    • System normal

    ABNORMAL

    • DTC judgment completed

    • System abnormal

    INCOMPLETE

    • DTC judgment not completed

    • Perform driving pattern after confirming DTC enabling conditions

    N/A

    • Unable to perform DTC judgment

    • Number of DTCs which do not fulfill DTC preconditions has reached ECU memory limit

    Tip:
    • If the judgment result shows NORMAL, the system is normal.

    • If the judgment result shows ABNORMAL, the system has a malfunction.

PROCEDURE

  1. GO TO EVAP SYSTEM

    Click here

    Result

    Proceed to

    NEXT

    NEXT

    END