SFI SYSTEM(w/ Canister Pump Module), Diagnostic DTC:P0451,P0452 and P0453

DTC Code DTC Name
P0451 Evaporative Emission Control System Pressure Sensor Range / Performance
P0452 Evaporative Emission Control System Pressure Sensor / Switch Low Input
P0453 Evaporative Emission Control System Pressure Sensor / Switch High Input

DTC SUMMARY

DTC No.

Detection Item

DTC Detection Condition

Trouble Area

MIL

Memory

P0451

Evaporative Emission Control System Pressure Sensor Range / Performance

Sensor output voltage fluctuates frequently in a certain time period.

  • Canister pump module

  • Connector/wire harness

    (Canister pump module - ECM)

  • EVAP system hose (pipe from air inlet port to canister pump module, canister filter, fuel tank vent hose)

  • ECM

Comes on

DTC stored

P0452

Evaporative Emission Control System Pressure Sensor / Switch Low Input

EVAP pressure sensor less than 42.11009 kPa(abs) [315.82568 mmHg(abs)] for 0.5 seconds.

  • Canister pump module

  • Connector/wire harness

    (Canister pump module - ECM)

  • EVAP system hose (pipe from air inlet port to canister pump module, canister filter, fuel tank vent hose)

  • ECM

Comes on

DTC stored

P0453

Evaporative Emission Control System Pressure Sensor / Switch High Input

EVAP pressure sensor higher than 123.76147 kPa(abs) [928.21103 mmHg(abs)] for 0.5 seconds.

  • Canister pump module

  • Connector/wire harness

    (Canister pump module - ECM)

  • EVAP system hose (pipe from air inlet port to canister pump module, canister filter, fuel tank vent hose)

  • ECM

Comes on

DTC stored

DTC No.

Monitoring Item

Detection Timing

Detection Logic

P0451

Canister pressure sensor abnormal voltage fluctuation

  • EVAP monitoring (power switch off)

  • Engine running

2 trip

P0452

Canister pressure sensor low input

  • Power switch on (IG)

  • EVAP monitoring (power switch off)

1 trip

P0453

Canister pressure sensor high input

  • Power switch on (IG)

  • EVAP monitoring (power switch off)

1 trip

Tip:

The canister pressure sensor is built into the canister pump module.

DESCRIPTION

The description can be found in EVAP (Evaporative Emission) System.

Click here

MONITOR DESCRIPTION

A304708E01
  1. DTC P0451: Canister pressure sensor abnormal voltage fluctuation

    If the canister pressure sensor voltage output fluctuates rapidly for 10 seconds, the ECM stops the EVAP system monitor. The ECM interprets this as the canister pressure sensor voltage fluctuating, and stops the EVAP system monitor. The ECM then illuminates the MIL and stores this DTC.

    (Malfunctions is detected by 2 trip detection logic.)

  2. DTC P0452: Canister pressure sensor voltage low

    If the canister pressure sensor voltage output (pressure) is less than 0.45 V: 42.11009 kPa(abs) [315.82568 mmHg(abs)], the ECM interprets this as an open or short circuit in the canister pressure sensor or its circuit, and stops the EVAP system monitor. If any deterioration has occurred, the ECM will illuminate the MIL and store this DTC. (1 trip detection logic).

  3. DTC P0453: Canister pressure sensor voltage high

    If the canister pressure sensor voltage output (pressure) is higher than 4.9 V: 123.76147 kPa(abs) [928.21103 mmHg(abs)], the ECM interprets this as an open or short circuit in the canister pressure sensor or its circuit, and stops the EVAP system monitor. If any deterioration has occurred, the ECM will illuminate the MIL and store this DTC (1 trip detection logic).

MONITOR STRATEGY

Required Sensors/Components

Canister pump module

Frequency of Operation

Continuous

CONFIRMATION DRIVING PATTERN

Note:
  • The Evaporative System Check (Automatic Mode) consists of 6 steps performed automatically by the GTS. It takes a maximum of approximately 24 minutes.

  • Do not perform the Evaporative System Check when the fuel tank is more than 90% full because the cut-off valve may be closed, making the fuel tank leak check unavailable.

  • Do not run the engine during this operation.

  • When the temperature of the fuel is 35°C (95°F) or higher, a large amount of vapor forms and any check results become inaccurate. When performing the Evaporative System Check, keep the fuel temperature less than 35°C (95°F).

  1. Connect the GTS to the DLC3.

  2. Turn the power switch on (IG) and turn the GTS on.

  3. Enter the following menus: Powertrain / Engine and ECT / Data List / Primary / Intake Air.

  4. Check that the intake air temperature is between 4.4 and 35°C (40 and 95°F).

  5. Clear the DTCs (even if no DTCs are stored, perform the clear DTC procedure).

  6. Turn the power switch off and wait for at least 30 seconds.

  7. Turn the power switch on (IG) and turn the GTS on.

  8. Enter the following menus: Powertrain / Engine and ECT / Utility / Evaporative System Check / Automatic Mode.

  9. After the Evaporative System Check is completed, check for All Readiness by entering the following menus: Powertrain / Engine and ECT / Utility / All Readiness.

  10. Input the DTC: P0451, P0452 or P0453.

  11. Check the DTC judgment result.

    GTS Display

    Description

    NORMAL

    • DTC judgment completed

    • System normal

    ABNORMAL

    • DTC judgment completed

    • System abnormal

    INCOMPLETE

    • DTC judgment not completed

    • Perform driving pattern after confirming DTC enabling conditions

    N/A

    • Unable to perform DTC judgment

    • Number of DTCs which do not fulfill DTC preconditions has reached ECU memory limit

    Tip:
    • If the judgment result shows NORMAL, the system is normal.

    • If the judgment result shows ABNORMAL, the system has a malfunction.

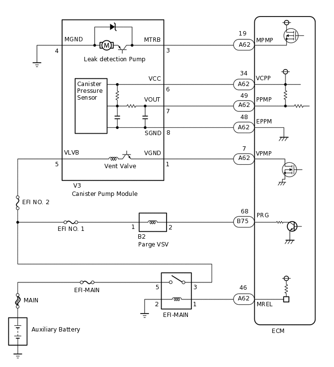
WIRING DIAGRAM

A371207E04

CAUTION / NOTICE / HINT

Note:
  • When a vehicle is brought into the workshop, leave it as it is. Do not change the vehicle condition. For example, do not tighten the fuel cap.

  • The GTS is required to conduct the following diagnostic troubleshooting procedure.

  • Inspect the fuses for circuits related to this system before performing the following procedure.

PROCEDURE

  1. CONFIRM DTC AND EVAP PRESSURE

    1. Connect the GTS to the DLC3.

    2. Turn the power switch on (IG) [do not start the engine].

    3. Turn the GTS on.

    4. Enter the following menus: Powertrain / Engine and ECT / Trouble Codes.

    5. Read the DTCs.

      Powertrain > Engine and ECT > Trouble Codes

    6. Enter the following menus: Powertrain / Engine and ECT / Data List / Ptrl Evaporative / Vapor Pressure Pump.

      Powertrain > Engine and ECT > Data List

      Tester Display

      Vapor Pressure Pump

    7. Read the EVAP (Evaporative Emission) pressure displayed on the GTS.

      Result

      Display (DTC Output)

      Test Result

      Suspected Trouble Area

      Proceed to

      P0451

      -

      Canister pressure sensor

      C

      P0452

      Less than 42.11009 kPa(abs) [315.82568 mmHg(abs)]

      • Wire harness/connector (ECM - canister pressure sensor)

      • Canister pressure sensor

      • Short in ECM circuit

      A

      P0453

      Higher than 123.76147 kPa(abs) [928.21103 mmHg(abs)]

      • Wire harness/connector (ECM - canister pressure sensor)

      • Canister pressure sensor

      • Open in ECM circuit

      B

    B

    CHECK HARNESS AND CONNECTOR (CANISTER PUMP MODULE - ECM)Click here

    C

    GO TO EVAP SYSTEM

    A
  2. CHECK HARNESS AND CONNECTOR (CANISTER PUMP MODULE - ECM)

    1. Disconnect the ECM connector.

    2. Measure the resistance according to the value(s) in the table below.

      Result

      Tester Connection

      Condition

      Specified Condition

      Suspected Trouble Area

      Proceed to

      A62-49 (PPMP) - Body ground

      Always

      Below 10 Ω

      • Wire harness/connector (ECM - canister pressure sensor)

      • Short in canister pressure sensor circuit

      A

      10 kΩ or higher

      • Wire harness/connector (ECM - canister pressure sensor)

      • Short in ECM circuit

      B

    B

    REPLACE ECMClick here

    A
  3. CHECK HARNESS AND CONNECTOR (CANISTER PUMP MODULE - ECM)

    1. Disconnect the canister pump module connector.

    2. Disconnect the ECM connector.

    3. Measure the resistance according to the value(s) in the table below.

      Result

      Tester Connection

      Condition

      Specified Condition

      Suspected Trouble Area

      Proceed to

      A62-49 (PPMP) - Body ground

      Always

      10 kΩ or higher

      Short in canister pressure sensor circuit

      A

      Below 10 Ω

      Short in wire harness/connector (ECM - canister pressure sensor)

      B

    A

    REPLACE CANISTER PUMP MODULEClick here

    B

    REPAIR OR REPLACE HARNESS OR CONNECTOR (CANISTER PUMP MODULE - ECM)Click here

  4. REPLACE ECM

    1. Replace the ECM.

      Click here

    Result

    Proceed to

    NEXT

    NEXT
  5. CHECK WHETHER DTC OUTPUT RECURS (DTC P0451, P0452 OR P0453)

    1. Connect the GTS to the DLC3.

    2. Turn the power switch on (IG).

    3. Turn the GTS on.

    4. Clear the DTCs.

      Powertrain > Engine and ECT > Clear DTCs

    5. Turn the power switch off and wait for at least 30 seconds.

    6. Turn the power switch on (IG).

    7. Turn the GTS on.

    8. Perform the Evaporative System Check using the GTS, referring to the Confirmation Driving Pattern.

    9. Enter the following menus: Powertrain / Engine and ECT / Utility / All Readiness.

      Powertrain > Engine and ECT > Utility

      Tester Display

      All Readiness

    10. Input the DTC: P0451, P0452 or P0453.

    11. Check the DTC judgment result.

      Result

      GTS Display

      Description

      NORMAL

      • DTC judgment completed

      • System normal

      ABNORMAL

      • DTC judgment completed

      • System abnormal

      INCOMPLETE

      • DTC judgment not completed

      • Perform driving pattern after confirming DTC enabling conditions

      N/A

      • Unable to perform DTC judgment

      • Number of DTCs which do not fulfill DTC preconditions has reached ECU memory limit

    Result

    Proceed to

    NEXT

    NEXT

    END

  6. CHECK HARNESS AND CONNECTOR (CANISTER PUMP MODULE - ECM)

    1. A330662C04

      *a

      Front view of wire harness connector

      (to Canister Pump Module)

      Disconnect the canister pump module connector.

    2. Measure the resistance according to the value(s) in the table below.

      Standard Resistance

      Tester Connection

      Condition

      Specified Condition

      V3-8 (SGND) - Body ground

      Always

      100 Ω or less

    3. Turn the power switch on (IG).

    4. Measure the voltage according to the value(s) in the table below.

      Standard Voltage

      Tester Connection

      Condition

      Specified Condition

      V3-6 (VCC) - Body ground

      Power switch on (IG)

      4.5 to 5.5 V

      V3-7 (VOUT) - Body ground

      Power switch on (IG)

      4.5 to 5.5 V

      Result

      Test Result

      Suspected Trouble Area

      Proceed to

      Voltage and resistance within standard ranges

      Open in canister pressure sensor circuit

      A

      Voltage and/or resistance outside standard ranges

      Open in wire harness/connector (ECM - canister pressure sensor)

      B

    B

    REPAIR OR REPLACE HARNESS OR CONNECTOR (CANISTER PUMP MODULE - ECM)Click here

    A
  7. REPLACE CANISTER PUMP MODULE

    1. Replace the canister pump module.

      Click here

      Note:
      • When replacing the canister pump module, check the canister pump module interior, canister interior and related pipes for water, fuel and other liquids. If liquids are present, check for disconnections and/or cracks in the following: 1) the pipe from the air inlet port to the canister pump module; 2) the canister filter; and 3) the fuel tank vent hose. If liquids are present in the canister interior, replace canister and canister pump module together.

      • Check for filter blockage in the canister. If the charcoal filter inside the canister is clogged, replace canister and the canister pump module together.

      • Check for filter blockage in the canister filter. If the canister filter has blockage, replace the canister filter.

      A330672C01

      *1

      Fuel Tank Vent Hose

      *2

      Air Inlet Port

      *3

      Vent Hose

      *4

      Fuel Tank

      *5

      Canister Pump Module

      *6

      Canister

      *7

      Canister Filter

      -

      -

      *a

      Inspection Area

      (Check for disconnection and/or cracks)

      -

      -

    Result

    Proceed to

    NEXT

    NEXT

    CHECK WHETHER DTC OUTPUT RECURS (DTC P0451, P0452 OR P0453)Click here

  8. REPAIR OR REPLACE HARNESS OR CONNECTOR (CANISTER PUMP MODULE - ECM)

    Result

    Proceed to

    NEXT

    NEXT

    CHECK WHETHER DTC OUTPUT RECURS (DTC P0451, P0452 OR P0453)Click here