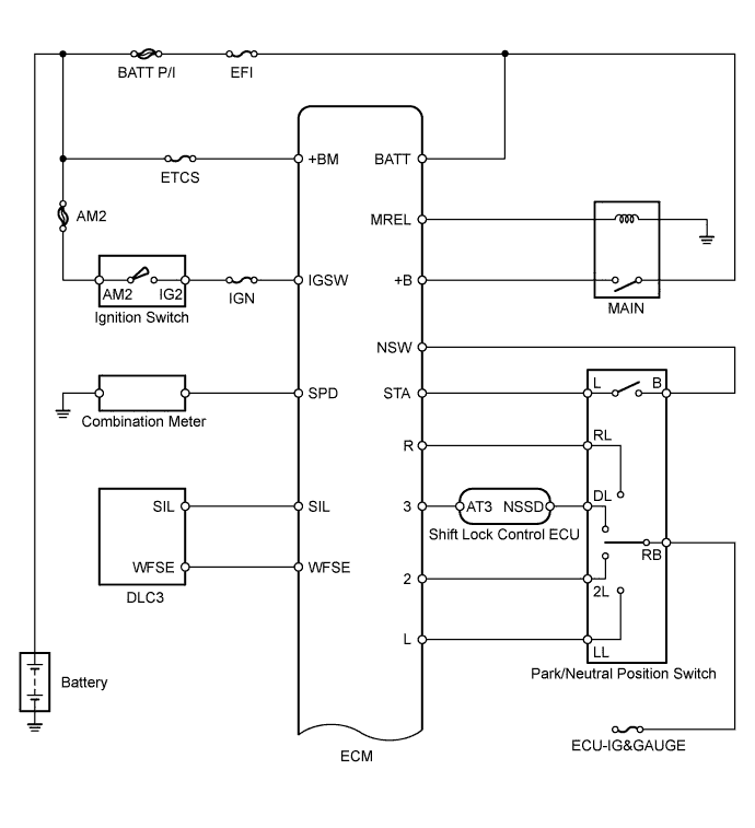
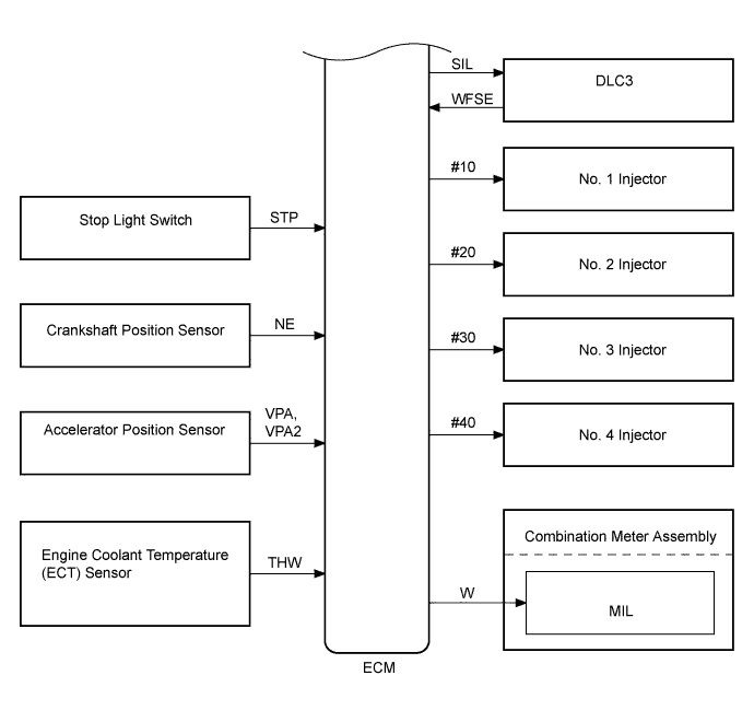
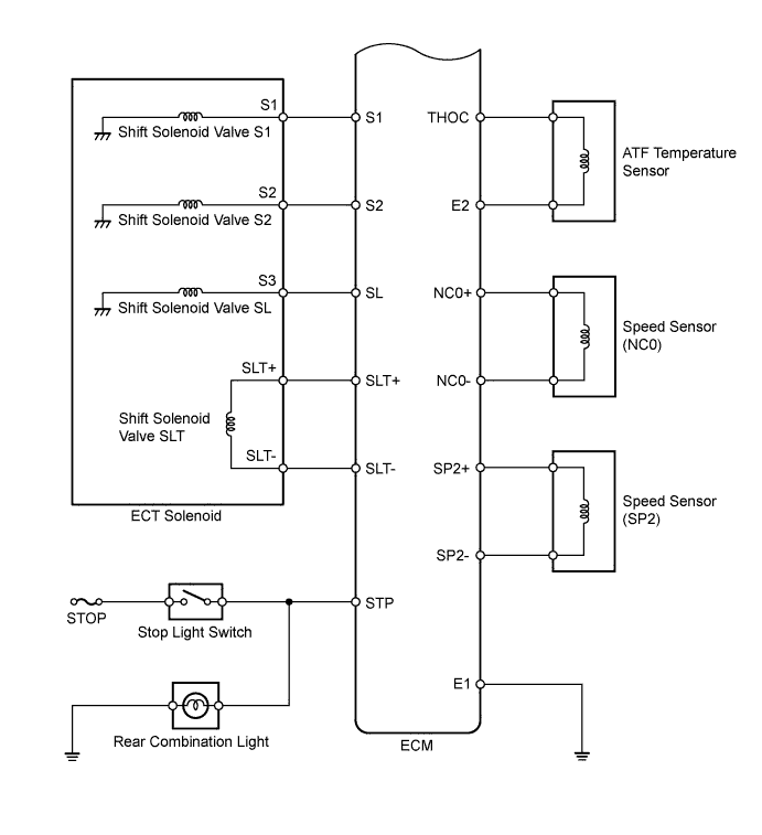
СИСТЕМА АВТОМАТИЧЕСКОЙ ТРАНСМИССИИ СХЕМА СИСТЕМЫ

The configuration of the electronic control system in the A343E automatic transmission is as shown in the following chart.

A01E012E02
A01E1FEE01
A01DYZCE04
A01E22CE02