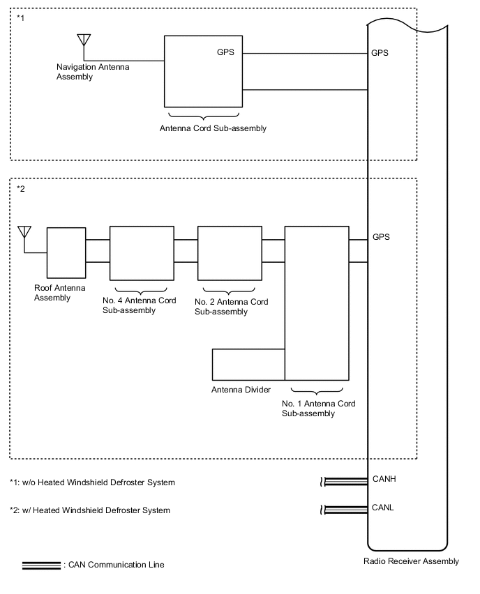
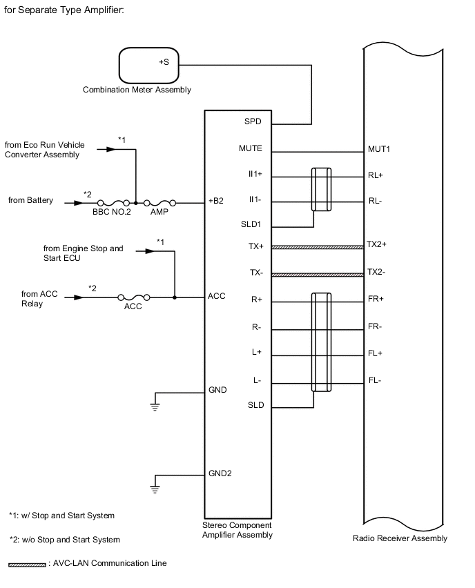
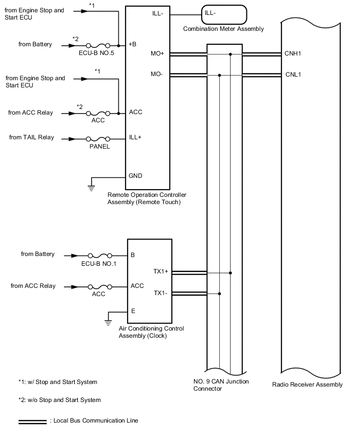
AUDIO AND VISUAL SYSTEM(for 8 Inch Display) SYSTEM DIAGRAM

B008JGKE03
B008JBDE03
B008H42E04
B008J6SE03
B008IQUE03
*1 No. 1 Stereo Jack Adapter Assembly
*2 Radio Receiver Assembly
*3 USB Communication Line
B008IOLE01
B008IEBE01
B008IM3E02
B008INWE03
w/o Telematics Transceiver or w/ Telematics Transceiver except G-BOOK
*1 Telephone Microphone Assembly
*2 Radio Receiver Assembly
B008HAVE01
w/ Telematics Transceiver for G-BOOK
*1 from Engine Stop and Start ECU
*2 Telephone Microphone Assembly
*3 DCM (Telematics Transceiver)
*4 Radio Receiver Assembly
B008HM2E01
w/ Telematics Transceiver for G-BOOK
*1 DCM (Telematics Transceiver)
*2 Radio Receiver Assembly
*3 CAN Communication Line
B008GYQE02
B008HLNE01
B008HOME01
B008IMSE01