СИСТЕМА ECD (для моделей с DPF), Diagnostic DTC:P2006

Код DTC Наименование DTC
P2006 Заедание системы изменения длины каналов впускного коллектора в закрытом состоянии (ряд 1)

ОПИСАНИЕ

На впускном коллекторе смонтирован клапан регулирование всасывания. Для изменения разрежения, управляющего клапаном регулирования всасывания, применяется электровакуумный клапан.

ECM определяет угол открывания клапана регулирования всасывания и, управляя электровакуумным клапаном (для клапана регулирования всасывания), изменяет разрежение, подводимое к мембране привода, чтобы обеспечить открывание или закрывание клапана регулирования всасывания.

Режим поездки при обнаружении DTC Условие обнаружения DTC Неисправный участок
После прогрева двигателя совершите поездку на автомобиле длительностью не менее 1 мин при частоте вращения коленчатого вала двигателя не ниже 3200 об/мин и высокой нагрузке.* Если фактический объем воздуха на впуске, измеряемый датчиком массового расхода воздуха, продолжает оставаться меньше, чем объем, рассчитываемый по давлению наддува и показанию датчика температуры воздуха на впуске, ECM определяет, что произошло заедание клапана регулирования всасывания в закрытом положении (логика диагностирования за 1 поездку).
  • Электровакуумный клапан (для клапана регулирования всасывания № 1)

  • Обрыв или короткое замыкание в цепи электровакуумного клапана (для клапана регулирования всасывания № 1)

  • Впускной коллектор (клапан регулирования всасывания)

  • Электрический клапан управления РОГ в сборе

  • Турбонагнетатель в сборе

  • Датчик массового расхода воздуха

  • Шланг воздушного фильтра

  • Вакуумный шланг

  • Засорение фильтрующего элемента воздушного фильтра

  • Отсоединение впускного шланга

  • ECM

Tech Tips

*: если выполнение описанной выше поездки невозможно из-за дорожных условий и т.п., клапан регулирования всасывания можно считать работоспособным, если при работе двигателя без нагрузки с частотой вращения коленчатого вала 4000 об/мин массовый расход воздуха составляет не менее 84 г/с, а значение MAP равно 105 кПа или выше. Однако при проверке автомобиля таким способом DTC не сохраняются.

Указанные выше значения были измерены при нормальном атмосферном давлении. На эти значения влияют высота над уровнем моря, погодные условия и т.п.

Номинальное атмосферное давление составляет 101 кПа. При подъеме на каждые 100 м высоты над уровнем моря давление падает на 1 кПа. Эта зависимость изменяется под влиянием погодных условий.

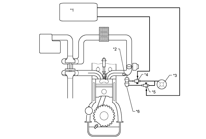
B007TLNE01
Обозначения на рисунке
*1 ECM *2 Клапан регулирования всасывания
*3 Вакуумный насос *4 Электровакуумный клапан (для клапана регулирования всасывания № 1)
*5 Электровакуумный клапан (для клапана регулирования всасывания № 2) *6 Привод клапана регулирования всасывания

СХЕМА ЭЛЕКТРИЧЕСКИХ СОЕДИНЕНИЙ

B007WE4E12

ПОСЛЕДОВАТЕЛЬНОСТЬ ПРОВЕРКИ

Note


  • Перед выполнением следующей процедуры проверки проверьте предохранители цепей, относящихся к данной системе.

  • После замены новый ЕСМ необходимо зарегистрировать (см. стр. Click here) и инициализировать (см. стр. Click here).

  • После замены нагнетающего топливного насоса в сборе необходимо выполнить инициализацию ЕСМ (см. стр. Click here).

  • После замены форсунки необходимо выполнить регистрацию ЕСМ (см. стр. Click here).

Tech Tips

С помощью GTS считайте данные фиксированного набора параметров. В этих параметрах отражается состояние двигателя на момент обнаружения неисправности. При поиске неисправностей фиксированные параметры позволяют определить, двигался ли автомобиль в момент возникновения неисправности или нет, был ли прогрет двигатель и пр.

ПОРЯДОК ВЫПОЛНЕНИЯ


  1. ПРОВЕРЬТЕ, ВЫВОДЯТСЯ ЛИ ДРУГИЕ DTC (ПОМИМО DTC P2006)


    1. Подключите GTS к DLC3.

    2. Включите зажигание и GTS.

    3. Войдите в следующие меню: Powertrain / Engine and ECT / Trouble Codes.

    4. Считайте коды DTC.

      Результат
      Результат Перейти к
      P2006 выводится А
      P2006 и прочие DTC выводятся B

      Tech Tips

      Если наряду с кодом P2006 сохраняются DTC, относящиеся к MAP, массовому расходу воздуха, Intake Air и/или Intake Air Temp (Turbo), прежде всего, выполните диагностику для этих DTC.

      Коды DTC, относящиеся к MAP: P0107 и P0108 (см. стр. Click here).

      Коды DTC, относящиеся к MAF: P0100 (см. стр. Click here).

      Коды DTC, относящиеся к Intake Air: P0112 и P0113 (см. стр. Click here).

      Коды DTC, относящиеся к Intake Air Temp (Turbo): P007C и P007D (см. стр. Click here).


    B
    А
  2. ПРОВЕРЬТЕ ВОЗДУХОЗАБОРНУЮ СИСТЕМУ


    1. Убедитесь в отсутствии утечек воздуха и засоров между корпусом воздушного фильтра и турбонагнетателем, а также между турбонагнетателем и впускным коллектором.

      Результат
      Результат Следующий шаг
      В системе впуска имеются утечки и/или засоры. А
      В системе впуска не утечек и засоров. B

      Tech Tips


      • Проверьте систему впуска, в особенности, шланги и патрубки между воздушным фильтром и турбонагнетателем.

      • Проверьте, не сильно ли загрязнен фильтрующий элемент воздушного фильтра.

      • Убедитесь, что в системе впуска нет недопустимых отсоединений, смятых патрубков и шлангов, а также повреждений.

      • Вручную удостоверьтесь, что патрубки и шланги системы впуска подсоединены надежно.

      • Проверьте систему впуска на наличие утечек воздуха, контролируя появление пузырьков при нанесении мыльного раствора и повышении частоты вращения коленчатого вала двигателя.

      • Убедитесь, что пользователь не вносил никаких измерений в систему впуска.


    B
    А
  3. ОТРЕМОНТИРУЙТЕ ИЛИ ЗАМЕНИТЕ ВОЗДУХОЗАБОРНУЮ СИСТЕМУ


    1. Отремонтируйте или замените неисправную деталь в воздухозаборной системе.


    ДАЛЕЕ
  4. ПРОВЕРЬТЕ ВПУСКНОЙ КОЛЛЕКТОР (РАБОТУ КЛАПАНА РЕГУЛИРОВАНИЯ ВСАСЫВАНИЯ)


    1. Проверьте перемещение клапана регулирования всасывания непосредственно после запуска двигателя.

      B007UKKE01
      Обозначения на рисунке
      *1 Клапан регулирования всасывания - -
      OK
      Шток клапана регулирования всасывания плавно перемещается в направлении, указанном стрелкой на рисунке.

    NG
    OK
  5. СНИМИТЕ ПОКАЗАНИЯ GTS (MAF AND MAP)


    1. Подключите GTS к DLC3.

    2. Запустите двигатель и включите GTS.

    3. Прогрейте двигатель (температура охлаждающей жидкости двигателя должна составлять не менее 70°C (158°F)).

    4. Войдите в следующие меню: Powertrain / Engine and ECT / Data List / MAP и MAF.

    5. Зафиксируйте мгновенные значения параметров при поддержании частоты вращения коленчатого вала двигателя 4000 об/мин и отсутствии нагрузки.

    6. Считайте значения "MAP" и "MAF" из списка Data List с использованием функции просмотра зафиксированных значений.

      Результат
      Результат Следующий шаг
      Параметр MAF имеет значение не менее 84 г/с, а параметр MAP – не менее 105 кПа C
      Значение параметра MAP менее 90 кПа B
      За исключением указанного выше А

      Tech Tips


      • Рычаг переключения передач должен находиться в нейтральном положении, а система кондиционирования и все вспомогательное оборудование должны быть выключены.

      • Указанные выше значения были измерены при нормальном атмосферном давлении. На эти значения влияют высота над уровнем моря, погодные условия и т.п.

        Номинальное атмосферное давление составляет 101 кПа. При подъеме на каждые 100 м высоты над уровнем моря давление падает на 1 кПа. Эта зависимость изменяется под влиянием погодных условий.


    B
    C
    А
  6. ЗАМЕНИТЕ ДАТЧИК МАССОВОГО РАСХОДА ВОЗДУХА


    1. Замените датчик массового расхода воздуха (см. стр. Click here).

      Tech Tips

      Если внутри датчика массового расхода воздуха застряли посторонние вещества, выходная характеристика датчика массового расхода воздуха может измениться, вызвав сбой.


    ДАЛЕЕ
  7. ПРОВЕРЬТЕ И ЗАМЕНИТЕ ТУРБОНАГНЕТАТЕЛЬ В СБОРЕ


    1. Проверьте турбонагнетатель (см. стр. Click here).

    2. Замените турбонагнетатель в сборе (см. стр. Click here).

      Tech Tips

      Заменять деталь необходимо, только если результаты проверки свидетельствуют о неисправности.


    ДАЛЕЕ
  8. ПРОВЕРЬТЕ СОЕДИНЕНИЕ ВАКУУМНОГО ШЛАНГА


    1. Проверьте подключение вакуумного шланга клапана регулирования всасывания.


    NG
    OK
  9. ВЫПОЛНИТЕ АКТИВНУЮ ДИАГНОСТИКУ С ПОМОЩЬЮ GTS (ACTIVATE THE VSV FOR SWIRL CONTROL VALVE)

    B007QN8E16

    1. Отсоедините вакуумные шланги от электровакуумного клапана для клапана регулирования всасывания.

    2. Подключите GTS к DLC3.

    3. Включите зажигание и GTS.

    4. Войдите в следующие меню: Powertrain / Engine and ECT / Active Test / Activate the VSV for Swirl Control Valve.

    5. Проверьте работу электровакуумного клапана, управляя им с помощью GTS.

      OK
      Показания GTS Заданные условия
      VSV включен Воздух из канала E выходит через канал F
      VSV выключен Воздух из патрубка E выходит через воздушный фильтр
    6. Подсоедините вакуумные шланги.


    NG
    OK
  10. ПРОВЕРЬТЕ ЭЛЕКТРИЧЕСКИЙ КЛАПАН УПРАВЛЕНИЯ РОГ В СБОРЕ


    1. Проверьте электрический клапан управления РОГ в сборе (см. стр. Click here).

      Tech Tips


      • Если на клапане имеются какие-либо отложения, очистите его. Для очистки клапана используйте дизельное топливо или керосин.

      • Перед проверкой электрического клапана управления РОГ в сборе убедитесь, что клапан полностью закрыт.


    OK
    NG
  11. ЗАМЕНИТЕ ЭЛЕКТРИЧЕСКИЙ КЛАПАН УПРАВЛЕНИЯ РОГ В СБОРЕ


    1. Замените электрический клапан управления РОГ в сборе (см. стр. Click here).


    ДАЛЕЕ
  12. ПРОВЕРЬТЕ ВПУСКНОЙ КОЛЛЕКТОР (РАБОТУ КЛАПАНА РЕГУЛИРОВАНИЯ ВСАСЫВАНИЯ)


    1. Проверьте впускной коллектор (клапан регулирования всасывания) (см. стр. Click here).

      Tech Tips


      • Если на клапане имеются какие-либо отложения, очистите его.

      • Если на клапане имеются какие-либо отложения, очистите его. Для очистки клапана используйте дизельное топливо или керосин.

      • Подайте вакуум на мембрану клапана регулирования всасывания и убедитесь, что клапан открывается и закрывается плавно.


    OK
    NG
  13. ОТРЕМОНТИРУЙТЕ ИЛИ ЗАМЕНИТЕ ВАКУУМНЫЙ ШЛАНГ


    1. Отремонтируйте или замените вакуумный шланг.


    ДАЛЕЕ
  14. ЗАМЕНИТЕ ВПУСКНОЙ КОЛЛЕКТОР


    1. Замените впускной коллектор (клапан регулирования всасывания).


    ДАЛЕЕ
  15. ЗАМЕНИТЕ КОМПЛЕКТ ЭЛЕКТРОВАКУУМНОГО КЛАПАНА


    1. Замените комплект электровакуумного клапана.

      Tech Tips

      Прежде чем заменять комплект электровакуумного клапана, проверьте жгут проводов, и если он неисправен, отремонтируйте или замените его.


    ДАЛЕЕ
  16. ВЫПОЛНИТЕ АКТИВНУЮ ДИАГНОСТИКУ С ПОМОЩЬЮ GTS (ACTIVATE THE VSV FOR SWIRL CONTROL VALVE)

    B007QN8E16

    1. Отсоедините вакуумные шланги от электровакуумного клапана (для клапана регулирования всасывания № 1).

    2. Подключите GTS к DLC3.

    3. Включите зажигание и GTS.

    4. Войдите в следующие меню: Powertrain / Engine and ECT / Active Test / Activate the VSV for Swirl Control Valve.

    5. Проверьте работу электровакуумного клапана, управляя им с помощью GTS.

      OK
      Показания GTS Заданные условия
      VSV включен Воздух из канала E выходит через канал F
      VSV выключен Воздух из патрубка E выходит через воздушный фильтр
    6. Подсоедините вакуумные шланги.


    OK
    NG
  17. ЗАМЕНИТЕ ECM


    1. Замените ECM (см. стр. Click here).


    ДАЛЕЕ
  18. ПРОВЕРЬТЕ, УСТРАНЕНА ЛИ ДОЛЖНЫМ ОБРАЗОМ НЕИСПРАВНОСТЬ


    1. Подключите GTS к DLC3.

    2. Запустите двигатель и включите GTS.

    3. Прогрейте двигатель (температура охлаждающей жидкости двигателя должна составлять не менее 70°C (158°F)).

    4. Войдите в следующие меню: Powertrain / Engine and ECT / Data List / MAP и MAF.

    5. Зафиксируйте мгновенные значения параметров при поддержании частоты вращения коленчатого вала двигателя 4000 об/мин и отсутствии нагрузки.

    6. Считайте значения "MAP" и "MAF" из списка Data List с использованием функции просмотра зафиксированных значений.

      OK
      Параметр MAF (массовый расход воздуха) имеет значение не менее 84 г/с, а параметр MAP (абсолютное давление в коллекторе) - не менее 105 кПа.

      Tech Tips


      • Рычаг переключения передач должен находиться в нейтральном положении, а система кондиционирования и все вспомогательное оборудование должны быть выключены.

      • Указанные выше значения были измерены при нормальном атмосферном давлении. На эти значения влияют высота над уровнем моря, погодные условия и т.п.

        Номинальное атмосферное давление составляет 101 кПа. При подъеме на каждые 100 м высоты над уровнем моря давление падает на 1 кПа. Эта зависимость изменяется под влиянием погодных условий.


    ДАЛЕЕ