MULTIPLEX COMMUNICATION SYSTEM


  1. OUTLINE


    1. The multiplex communication system uses the following 2 communication protocols:


      1. The Controller Area Network (CAN) is used for communication between the engine, chassis and body electrical system.

      2. The Local Interconnect Network (LIN) is used for communication within the body electrical system.

    2. The CAN has 2 types, with different communication speeds: the HS-CAN (high speed) and the MS-CAN (medium speed).

    3. The main body ECU is used as a gateway to transmit data between the buses.

  2. MAIN FEATURES


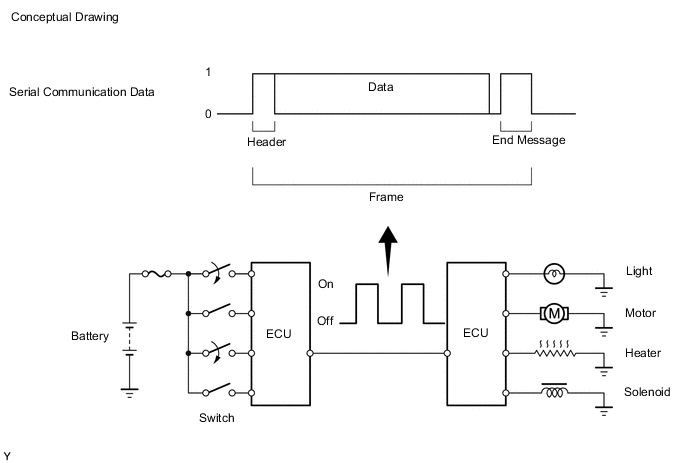
    1. Multiplex communication uses serial communication data that consists of bits and frames in order to exchange information between the various ECUs. This allows a reduction of the amount of wiring used in the vehicle.


      1. A bit is the basic unit of communication used to represent the information. A bit is represented by binary values of "0" or "1".

      2. A frame is a body of data transmitted together. A frame contains a header that indicates the beginning, and an end message that indicates the end.

        A01QFIWE02
    2. Differences between CAN and LIN


      1. The protocols, which are the rules for establishing data communication, differ between CAN and LIN. If the ECUs in the networks use different data frameworks such as communication speed, communication wire or signals, they will be unable to understand each other. Therefore, protocols (rules) must be established among them.

      2. Compared to LIN, CAN features high-speed data transmission. Therefore, CAN is able to transmit larger amounts of data faster than other protocols. This feature makes it possible to transmit data accurately for the powertrain and chassis control systems. These systems require large amounts of data to be transmitted in short periods of time.

        Protocol CAN LIN
        HS-CAN MS-CAN
        Communication Speed 500 kbps* 250 kbps* 9.6 kbps* (Max. 20 kbps*)
        Communication Wire Twisted-pair Wire AV Single Wire
        Drive Type Differential Voltage Drive Single Wire Voltage Drive
        Data Length 1-8 Bytes (Variable) 2, 4, 8 Bytes (Variable)

        Tech Tips

        *: bps is an abbreviation of "Bits Per Second", indicating the number of bits that can be transmitted per second.

    3. Communication Wire


      1. A twisted pair of wires is used for CAN communication. A single Automobile Vinyl (AV) wire is used for LIN communication.

        Communication Wire Outline
        Twisted-pair Wire A01QF4D This communication wire is a pair of twisted wires. Communication is driven by applying different voltages to the 2 lines in order to send a single signal. This system, which is called a "Differential Voltage Drive", reduces noise.
        AV Single Wire A01QF7S This is a lightweight single communication wire that consists of a single core line surrounded by insulation. Voltage is applied to this line in order to drive communication, and this system is called a "Single Wire Voltage Drive".
        A01QFHPE02
        *1 AV Single Wire
        *2 Twisted-pair Wire
        *3 Single Wire Voltage Drive
        *4 Differential Voltage Drive
  3. PRECAUTION


    1. The type of door control receiver used on this model differs according to the specifications of the vehicle. The expressions listed in the table below are used in this section:

      Vehicle Specification Part Name in Manual Actual Part Name
      Models with Tire Pressure Warning System Integrated Door Control Receiver and Tire Pressure Warning ECU and Receiver Door Control Receiver Door Control and Tire Pressure Monitoring System Receiver Assembly
      Separate Door Control Receiver and Tire Pressure Warning ECU and Receiver Door Control Receiver Door Control Receiver
      Models without Tire Pressure Warning System Door Control Receiver Door Control Receiver