СИСТЕМА SFI, диагностический DTC:P044313

Код DTC Наименование DTC
P044313 Система улавливания паров топлива, клапан управления продувкой "А", цепь — обрыв

ОПИСАНИЕ

Чтобы сократить выбросы углеводородов (CH), пары топлива из топливного бака направляются через угольный адсорбер во впускной коллектор для последующего сжигания в цилиндрах.

ECM изменяет сигнал продолжительности включения электровакуумного клапана продувки (VSV) таким образом, чтобы количество выбросов углеводородов (CH) после прогрева двигателя соответствовало режиму движения (нагрузке на двигатель, частоте вращения коленчатого вала, скорости движения автомобиля и т.д.).

№ DTC

Неисправность

Условие обнаружения DTC

Неисправный участок

MIL

Память

Примечание

P044313

Система улавливания паров топлива, клапан управления продувкой "А", цепь — обрыв

Выполняются следующие условия (a) и (b) (логика диагностирования за 1 поездку):

(a) Сигнал продолжительности включения электровакуумного клапана продувки составляет 5 - 95%.

(b) Фактическое значение регулируемого параметра не совпадает с заданным в течение не менее 10 с

  • Обрыв или короткое замыкание в цепи электровакуумного клапана продувки

  • Электровакуумный клапан продувки

  • ECM

Загорается

Код DTC сохраняется

Код SAE: P0443

РЕЖИМ ПРОВЕРОЧНОЙ ПОЕЗДКИ

A179391E19
  1. Подключите GTS к DLC3.

  2. Включите зажигание (IG).

  3. Включите GTS.

  4. Удалите коды DTC (даже если нет сохраненных DTC, выполните процедуру удаления DTC).

  5. Выключите зажигание и подождите не менее 30 с.

  6. Включите зажигание двигателя (IG).

  7. Включите диагностический прибор TechDoc3.

  8. Запустите и прогрейте двигатель (пока температура охлаждающей жидкости двигателя не достигнет уровня не менее 75°C (167°F)) [A].

    Tip:

    Выключатели системы кондиционирования и всего вспомогательного оборудования должны быть выключены.

  9. Дайте двигателю не менее 15 мин поработать на холостом ходу [B].

    Tip:

    Проверьте параметр "EVAP (Purge) VSV" (электровакуумный клапан продувки системы улавливания паров топлива (EVAP)) в списке Data List. Если значение этого параметра находится в диапазоне от 5 до 95%, необходимо выполнить проверку.

  10. Войдите в следующие меню: Powertrain / Engine / Trouble Codes [C].

  11. Считайте ожидающие обработки коды DTC.

    Tip:
    • Если выводятся ожидающие обработки DTC, система неисправна.

    • Если ожидающие обработки DTC не выводятся, выполните следующую процедуру.

  12. Войдите в следующие меню: Powertrain / Engine / Utility / All Readiness.

  13. Введите DTC: P044313.

  14. Проверьте результат проверки DTC.

    Дисплей GTS

    Описание

    NORMAL

    • Проверка DTC завершена

    • Cистема работает нормально

    ABNORMAL

    • Проверка DTC завершена

    • Нарушения в работе системы

    INCOMPLETE

    • Проверка DTC не завершена

    • Выполните поездку в проверочном режиме после создания условий регистрации DTC

    Tip:
    • Если результат проверки NORMAL, система исправна.

    • Если результат проверки ABNORMAL, система неисправна.

  15. Совершите поездку на автомобиле с постоянной скоростью в диапазоне 40 - 60 км/час (25 - 37 миль в час) продолжительностью 10 мин или более [D].

    CAUTION:

    Во время поездки в проверочном режиме соблюдайте все ограничения скорости и правила дорожного движения.

  16. Войдите в следующие меню: Powertrain / Engine / Trouble Codes [E].

  17. Считайте ожидающие обработки коды DTC.

    Tip:
    • Если выводятся ожидающие обработки DTC, система неисправна.

    • Если ожидающие обработки DTC не выводятся, выполните следующую процедуру.

  18. Войдите в следующие меню: Powertrain / Engine / Utility / All Readiness.

  19. Введите DTC: P044313.

  20. Проверьте результат проверки DTC.

    Дисплей GTS

    Описание

    NORMAL

    • Проверка DTC завершена

    • Cистема работает нормально

    ABNORMAL

    • Проверка DTC завершена

    • Нарушения в работе системы

    INCOMPLETE

    • Проверка DTC не завершена

    • Выполните поездку в проверочном режиме после создания условий регистрации DTC

    Tip:
    • Если результат проверки NORMAL, система исправна.

    • Если результат проверки ABNORMAL, система неисправна.

    • Если результат проверки показывает INCOMPLETE, выполните шаги с D] по F] снова.

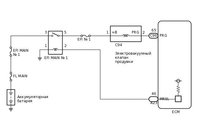
СХЕМА ЭЛЕКТРИЧЕСКИХ СОЕДИНЕНИЙ

A410582E04

ПРЕДОСТЕРЕЖЕНИЕ / ПРИМЕЧАНИЕ / УКАЗАНИЕ

Note:

Перед выполнением последующей процедуры проверки проверьте плавкие предохранители цепей, относящихся к данной системе.

Tip:

С помощью GTS считайте данные фиксированного набора параметров. Одновременно с записью в память кода DTC ECM сохраняет параметры состояния автомобиля и условий движения как данные фиксированного набора параметров. При поиске неисправностей фиксированные параметры позволяют определить, двигался ли автомобиль в момент возникновения неисправности или нет, был ли прогрет двигатель, каким было соотношение воздух-топливо (обедненным или обогащенным) и пр.

ПОРЯДОК ВЫПОЛНЕНИЯ

  1. ВЫПОЛНИТЕ АКТИВНУЮ ДИАГНОСТИКУ С ПОМОЩЬЮ GTS (ACTIVATE THE EVAP PURGE VSV)

    A226269C06

    *a

    Электровакуумный клапан включен

    *b

    Электровакуумный клапан выключен

    1. Подключите GTS к DLC3.

    2. Отсоедините питающий шланг паров топлива (со стороны адсорбера) электровакуумного клапана продувки.

    3. Запустите двигатель.

    4. Включите GTS.

    5. Войдите в следующие меню: Powertrain / Engine / Active Test / Activate the EVAP Purge VSV.

      Powertrain > Engine > Active Test

      Информация на дисплее прибора

      Activate the EVAP Purge VSV

    6. Если для управления электровакуумным клапаном продувки используется GTS, проверьте пальцем всасывание в канале электровакуумного клапана продувки.

      OK

      Показания GTS

      Заданные условия

      ON (ВКЛ)

      Палец присасывается к каналу электровакуумного клапана продувки.

      OFF (ВЫКЛ)

      Палец не присасывается к каналу электровакуумного клапана продувки.

      Tip:

      Покачайте жгут проводов и разъем, чтобы увеличить вероятность обнаружения эпизодических неисправностей.

    Result

    Перейти к

    OK

    НЕ СООТВ.

    OK

    ПРОВЕРЬТЕ, НЕТ ЛИ ЭПИЗОДИЧЕСКИХ НЕИСПРАВНОСТЕЙ

    NG
  2. ПРОВЕРЬТЕ ЭЛЕКТРОВАКУУМНЫЙ КЛАПАН ПРОДУВКИ

    1. Проверьте электровакуумный клапан продувки.

      Нажмите здесьЩелкните по следующей ссылке

    Результат

    Перейти к

    OK

    НЕ СООТВ.

    НЕ СООТВ.

    ЗАМЕНИТЕ ЭЛЕКТРОВАКУУМНЫЙ КЛАПАН ПРОДУВКИ

    СООТВ
  3. ПРОВЕРЬТЕ НАПРЯЖЕНИЕ НА КОНТАКТЕ (ПИТАНИЕ ЭЛЕКТРОВАКУУМНОГО КЛАПАНА ПРОДУВКИ)

    A399949C07

    *a

    Вид спереди разъема со стороны жгута проводов:

    (к электровакуумному клапану продувки)

    1. Отсоедините разъем электровакуумного клапана продувки (VSV).

    2. Включите питание (IG).

    3. Измерьте напряжение в соответствии со значениями, приведенными в таблице.

      Номинальное напряжение

      Подключение диагностического прибора

      Условие

      Номинальное значение

      C94-1 (+B) - масса

      Зажигание включено (IG)

      11—14 В

    Результат

    Перейти к

    OK

    НЕ СООТВ.

    НЕ СООТВ.

    ОТРЕМОНТИРУЙТЕ ИЛИ ЗАМЕНИТЕ ЖГУТ ПРОВОДОВ ИЛИ РАЗЪЕМ (РЕЛЕ EFI MAIN № 1 - ЭЛЕКТРОВАКУУМНЫЙ КЛАПАН ПРОДУВКИ)

    СООТВ
  4. ПРОВЕРЬТЕ ЖГУТ ПРОВОДОВ И РАЗЪЕМ (ЭЛЕКТРОВАКУУМНЫЙ КЛАПАН ПРОДУВКИ - ECM)

    1. Отсоедините разъем электровакуумного клапана продувки (VSV).

    2. Отсоедините разъем ЭБУ.

    3. Измерьте сопротивление в соответствии со значениями, приведенными в таблице ниже.

      Номинальное сопротивление

      Подключение диагностического прибора

      Условие

      Заданные условия

      C94-2 (PRG) - C96-65 (PRG)

      Всегда

      Менее 1 Ом

      C94-2 (PRG) или C96-65 (PRG) - масса и другие контакты

      Всегда

      10 кОм или более

    Результат

    Перейти к

    OK

    НЕ СООТВ.

    NG

    ОТРЕМОНТИРУЙТЕ ИЛИ ЗАМЕНИТЕ ЖГУТ ПРОВОДОВ ИЛИ РАЗЪЕМ