VEHICLE STABILITY CONTROL SYSTEM, Diagnostic DTC:C1425

DTC Code DTC Name
C1425 Open in Stop Light Switch Circuit

DESCRIPTION

The skid control ECU (brake actuator assembly) receives stop light switch signals and uses them to determine whether or not the brakes are applied.

The skid control ECU (brake actuator assembly) has a detection circuit that it uses to detect an open in the stop light input line.

If the skid control ECU (brake actuator assembly) detects an open in this circuit, it will store this DTC.

DTC No.

Detection Item

DTC Detection Condition

Trouble Area

Note

C1425

Open in Stop Light Switch Circuit

An open in the stop light switch input line continues for 3 seconds or more.

  • Wire harness or connector

  • Stop light switch assembly

  • Stop light control relay (STOP LP relay) (w/ Stop Light Control Relay)

  • Skid control ECU (brake actuator assembly)

Tire pressure warning light (w/ tire pressure warning system) is off.

WIRING DIAGRAM

Ref to DTC C1249.

Click here

CAUTION / NOTICE / HINT

Note:
  • When replacing the skid control ECU (brake actuator assembly), perform system variant learning and acceleration sensor zero point calibration.

    Click hereClick here

  • Inspect the fuses for circuits related to this system before performing the following procedure.

PROCEDURE

  1. CHECK STOP LIGHT SWITCH OPERATION

    1. Check that the stop lights come on when the brake pedal is depressed, and go off when the brake pedal is released.

      OK

      Condition

      Illumination Condition

      Brake pedal depressed.

      On

      Brake pedal released.

      Off

    Result

    Proceed to

    OK

    NG

    NG

    INSPECT STOP LIGHT SWITCH ASSEMBLYClick here

    OK
  2. READ VALUE USING GTS (STOP LIGHT SWITCH ASSEMBLY)

    1. Connect the GTS to the DLC3.

    2. Turn the ignition switch to ON.

    3. Select the Data List using the GTS.

      Click hereClick here

      Chassis > ABS/VSC/TRC > Data List

      Tester Display

      Measurement Item

      Range

      Normal Condition

      Diagnostic Note

      Stop Light SW

      Stop light switch

      ON or OFF

      ON: Brake pedal depressed

      OFF: Brake pedal released

      -

      Chassis > ABS/VSC/TRC > Data List

      Tester Display

      Stop Light SW

    4. Check that the stop light switch display observed on the GTS changes according to brake pedal operation.

      OK

      The GTS displays ON or OFF according to brake pedal operation.

    Result

    Proceed to

    OK

    NG

    NG

    CHECK HARNESS AND CONNECTOR (STP TERMINAL)Click here

    OK
  3. RECONFIRM DTC

    1. Turn the ignition switch off.

    2. Clear the DTCs.

      Click hereClick here

      Chassis > ABS/VSC/TRC > Clear DTCs

    3. Turn the ignition switch off.

    4. Start the engine.

    5. Depress the brake pedal several times to test the stop light circuit.

    6. Check if the same DTC is output.

      Click hereClick here

      Chassis > ABS/VSC/TRC > Trouble Codes

      Result

      Result

      Proceed to

      DTC C1425 is not output.

      A

      DTC C1425 is output.

      B

      Tip:

      If troubleshooting has been carried out according to Problem Symptoms Table, refer back to the table and proceed to the next step before replacing parts.

      Click hereClick here

    A

    USE SIMULATION METHOD TO CHECK

    B

    REPLACE BRAKE ACTUATOR ASSEMBLY

  4. CHECK HARNESS AND CONNECTOR (STP TERMINAL)

    1. C305133C09

      *a

      Front view of wire harness connector

      (to Skid Control ECU (Brake Actuator Assembly))

      Turn the ignition switch off.

    2. Make sure that there is no looseness at the locking part and the connecting part of the connector.

    3. Disconnect the A39 skid control ECU (brake actuator assembly) connector.

    4. Measure the voltage according to the value(s) in the table below.

      Standard Voltage

      Tester Connection

      Condition

      Specified Condition

      A39-30 (STP) - Body ground

      Stop light switch ON (Brake pedal depressed)

      11 to 14 V*

      A39-30 (STP) - Body ground

      Stop light switch OFF (Brake pedal released)

      Below 1.5 V

      Tip:

      *: The standard voltage value varies depending on the +BS terminal voltage value. The standard voltage is 85% of the +BS terminal voltage.

      Result

      Proceed to

      OK

      NG

      Tip:

      If troubleshooting has been carried out according to Problem Symptoms Table, refer back to the table and proceed to the next step before replacing parts.

      Click hereClick here

    OK

    REPLACE BRAKE ACTUATOR ASSEMBLY

    NG

    REPAIR OR REPLACE HARNESS OR CONNECTOR (STP CIRCUIT)

  5. INSPECT STOP LIGHT SWITCH ASSEMBLY

    1. Check the stop light switch assembly.

      Click here

      OK

      The stop light switch assembly is normal.

    Result

    Result

    Proceed to

    OK (w/ Stop Light Control Relay)

    A

    OK (w/o Stop Light Control Relay)

    B

    NG

    C

    B

    CHECK HARNESS AND CONNECTOR (STP TERMINAL)Click here

    C

    REPLACE STOP LIGHT SWITCH ASSEMBLY

    A
  6. CHECK HARNESS AND CONNECTOR (SWITCH INPUT TERMINAL)

    1. C329118C01

      *1

      No. 2 Engine Room Relay Block

      *2

      Stop Light Control Relay (STOP LP Relay)

      Remove the stop light control relay (STOP LP relay).

    2. Reconnect the A20 stop light switch assembly connector.

    3. Measure the voltage according to the value(s) in the table below.

      Standard Voltage

      Tester Connection

      Condition

      Specified Condition

      Stop light control relay (STOP LP relay) terminal 4 - Body ground

      Stop light switch ON (Brake pedal depressed)

      11 to 14 V*

      Stop light control relay (STOP LP relay) terminal 4 - Body ground

      Stop light switch OFF (Brake pedal released)

      Below 1.5 V

      Tip:

      *: The standard voltage value varies depending on the +BS terminal voltage value. The standard voltage is 85% of the +BS terminal voltage.

    Result

    Proceed to

    OK

    NG

    NG

    REPAIR OR REPLACE HARNESS OR CONNECTOR (SWITCH INPUT CIRCUIT)

    OK
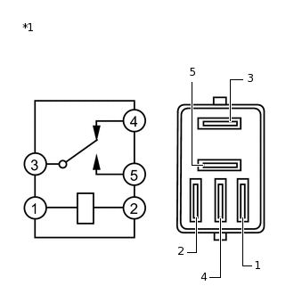
  7. INSPECT STOP LIGHT CONTROL RELAY (STOP LP RELAY)

    1. C223784C17

      *1

      Stop Light Control Relay (STOP LP Relay)

      Measure the resistance according to the value(s) in the table below.

      Standard Resistance

      Tester Connection

      Condition

      Specified Condition

      3 - 4

      Voltage is not applied between terminals 1 and 2

      Below 1 Ω

      3 - 4

      Voltage is applied between terminals 1 and 2

      10 kΩ or higher

    Result

    Proceed to

    OK

    NG

    NG

    REPLACE STOP LIGHT CONTROL RELAY (STOP LP RELAY)

    OK
  8. CHECK HARNESS AND CONNECTOR (STP TERMINAL)

    1. C302056C35

      *a

      Front view of wire harness connector

      (to Skid Control ECU (Brake Actuator Assembly))

      Install the stop light control relay (STOP LP relay).

    2. Make sure that there is no looseness at the locking part and the connecting part of the connector.

    3. Disconnect the A39 skid control ECU (brake actuator assembly) connector.

    4. Measure the voltage according to the value(s) in the table below.

      Standard Voltage

      Tester Connection

      Condition

      Specified Condition

      A39-30 (STP) - Body ground

      Stop light switch ON (Brake pedal depressed)

      11 to 14 V*

      A39-30 (STP) - Body ground

      Stop light switch OFF (Brake pedal released)

      Below 1.5 V

      A39-22 (STP2) - Body ground

      Stop light switch ON (Brake pedal depressed)

      11 to 14 V*

      A39-22 (STP2) - Body ground

      Stop light switch OFF (Brake pedal released)

      Below 1.5 V

      Tip:

      *: The standard voltage value varies depending on the +BS terminal voltage value. The standard voltage is 85% of the +BS terminal voltage.

    Result

    Proceed to

    OK

    NG

    NG

    REPAIR OR REPLACE HARNESS OR CONNECTOR (STP CIRCUIT)

    OK
  9. RECONFIRM DTC

    1. Reconnect the A39 skid control ECU (brake actuator assembly) connector.

    2. Clear the DTCs.

      Click hereClick here

      Chassis > ABS/VSC/TRC > Clear DTCs

    3. Turn the ignition switch off.

    4. Start the engine.

    5. Depress the brake pedal several times to test the stop light circuit.

    6. Check if the same DTC is output.

      Click hereClick here

      Chassis > ABS/VSC/TRC > Trouble Codes

      Result

      Result

      Proceed to

      DTC C1425 is not output.

      A

      DTC C1425 is output.

      B

      Tip:
      • If the lighting system is normal but the DTC is still output, replace the skid control ECU (brake actuator assembly).

        Click hereClick here

      • If troubleshooting has been carried out according to Problem Symptoms Table, refer back to the table and proceed to the next step before replacing parts.

        Click hereClick here

    A

    USE SIMULATION METHOD TO CHECK

    B

    INSPECT LIGHTING SYSTEM (STOP LIGHT CIRCUIT)

  10. CHECK HARNESS AND CONNECTOR (STP TERMINAL)

    1. C305133C09

      *a

      Front view of wire harness connector

      (to Skid Control ECU (Brake Actuator Assembly))

      Reconnect the A20 stop light switch assembly connector.

    2. Make sure that there is no looseness at the locking part and the connecting part of the connector.

    3. Disconnect the A39 skid control ECU (brake actuator assembly) connector.

    4. Measure the voltage according to the value(s) in the table below.

      Standard Voltage

      Tester Connection

      Condition

      Specified Condition

      A39-30 (STP) - Body ground

      Stop light switch ON (Brake pedal depressed)

      11 to 14 V*

      A39-30 (STP) - Body ground

      Stop light switch OFF (Brake pedal released)

      Below 1.5 V

      Tip:

      *: The standard voltage value varies depending on the +BS terminal voltage value. The standard voltage is 85% of the +BS terminal voltage.

    Result

    Proceed to

    OK

    NG

    NG

    REPAIR OR REPLACE HARNESS OR CONNECTOR (STP CIRCUIT)

    OK
  11. RECONFIRM DTC

    1. Reconnect the A39 skid control ECU (brake actuator assembly) connector.

    2. Clear the DTCs.

      Click hereClick here

      Chassis > ABS/VSC/TRC > Clear DTCs

    3. Turn the ignition switch off.

    4. Start the engine.

    5. Depress the brake pedal several times to test the stop light circuit.

    6. Check if the same DTC is output.

      Click hereClick here

      Chassis > ABS/VSC/TRC > Trouble Codes

      Result

      Result

      Proceed to

      DTC C1425 is not output.

      A

      DTC C1425 is output.

      B

      Tip:
      • If the lighting system is normal but the DTC is still output, replace the skid control ECU (brake actuator assembly).

        Click hereClick here

      • If troubleshooting has been carried out according to Problem Symptoms Table, refer back to the table and proceed to the next step before replacing parts.

        Click hereClick here

    A

    USE SIMULATION METHOD TO CHECK

    B

    INSPECT LIGHTING SYSTEM (STOP LIGHT CIRCUIT)