СИСТЕМА АВТОМАТИЧЕСКОЙ ТРАНСМИССИИ


  1. КОНСТРУКЦИЯ


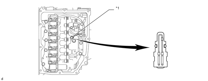
    1. Для непосредственного измерения температуры трансмиссионной жидкости в корпус клапанов автоматической трансмиссии в сборе устанавливается датчик температуры ATF.

    2. Датчик температуры ATF применяется для регулирования гидравлического давления. Этот датчик обеспечивает точную регулировку давления, которое используется для включения муфт и тормозов в трансмиссии. Это способствует улучшению плавности переключения передач.

      B006KA6C01
      *1 Датчик температуры ATF - -