EMISSION CONTROL SYSTEM


  1. FUNCTION OF MAIN COMPONENTS


    1. The main components of the emission control system are as follows:

      Models for Korea
      System Component Function
      Exhaust Emission Control System ECM Determines an optimal fuel injection volume based on the signals from various sensors.
      TWC

      Oxidizes CO and HC in the exhaust gas and deoxidizes NOx at the same time, to purify them into CO2, H2O and N2.

      Oxygen Sensor These sensors detect the oxygen concentration in the exhaust emissions by measuring the electromotive force which is generated in the sensor itself. For details, see the FA20 Engine Control.
      Wide Range Air Fuel Ratio Sensor
      Evaporative Emission Control System ECM Controls the canister pump module (ELCM) and the vacuum switching valve assembly in accordance with the signals from various sensors, in order to achieve a purge volume that suits the driving conditions. In addition, the ECM monitors the system for any leak and stores a DTC if a malfunction is found.
      Charcoal Canister Assembly Contains activated charcoal to absorb the fuel vapor that is created in the fuel tank assembly.
      Fresh Air Line Fresh air goes into the canister and the cleaned drain air goes out into the atmosphere.
      Canister Pump Module (ELCM) Vent Valve Opens and closes the fresh air line in accordance with signals from the ECM.
      Leak Detection Pump Applies vacuum to the evaporative emission system in accordance with signals from the ECM.
      Canister Pressure Sensor Detects the pressure in the evaporative emission system and sends the signals to the ECM.
      Vacuum Switching Valve Assembly Opens in accordance with the signals from the ECM when the system is purging, in order to send the fuel vapor that was absorbed by the canister into the intake manifold. In system monitoring mode, this valve controls the introduction of vacuum into the fuel tank assembly.
      Canister Filter Prevents dust and debris in the fresh air from entering the system.
      Except Models for Korea
      System Component Function
      Exhaust Emission Control System ECM Determines an optimal fuel injection volume based on the signals from various sensors.
      TWC

      Oxidizes CO and HC in the exhaust gas and deoxidizes NOx at the same time, to purify them into CO2, H2O and N2.

      Oxygen Sensor These sensors detect the oxygen concentration in the exhaust emissions by measuring the electromotive force which is generated in the sensor itself. For details, see the FA20 Engine Control.
      Wide Range Air Fuel Ratio Sensor
      Evaporative Emission Control System ECM Sends signals to the vacuum switching valve assembly for EVAP to control the purge flow.
      Charcoal Canister Assembly Contains activated charcoal to absorb the fuel vapor that is created in the fuel tank assembly.
      Vacuum Switching Valve Assembly Opens in accordance with the signals from the ECM when the system is purging, in order to send the fuel vapor that was absorbed by the canister into the intake manifold.
  2. OPERATING CONDITION


    1. Models for Korea


      1. The following are the typical conditions necessary to enable an evaporative emission (EVAP) leak check:

        Typical Enabling Conditions
        • 5 hours have elapsed after the engine has been turned off*.

        • Altitude: Below 2400 m (8000 feet)

        • Battery Voltage: 10.9 V or more

        • IG : Off

        • Engine Coolant Temperature: 4.4°C to 45°C (40°F to 113°F)

        • Intake Air Temperature: 4.4°C (40°F) or more


        • *: If engine coolant temperature does not drop below 45°C (113°F), this time is extended to 7 hours. After that, if the temperature is still not less than 45°C (113°F), the time is extended to 9.5 hours.

        Tech Tips


        • The canister pump module (ELCM) performs a fuel evaporative emission leak check. This check is conducted approximately 5 hours after the engine is turned off. Sound may be heard coming from underneath the luggage compartment for several minutes. This does not indicate a malfunction.

        • A pinpoint pressure test procedure is used by pressurizing the fresh air line that runs from the canister pump module (ELCM) to the air filler neck.

  3. SYSTEM CONTROL


    1. The emission control system has the following features:

      Models for Korea
      System Outline
      Evaporative Emission Control
      • The ECM controls the purge flow of evaporative emission (HC) in the canister in accordance with the engine conditions.

      • Approximately 5 hours after the engine switch has been turned off, the ECM operates the pump module to detect any evaporative emission leakage occurring between the fuel tank and the canister through changes in the fuel tank pressure.

      Except Models for Korea
      System Outline
      Evaporative Emission Control
      • The ECM controls the purge flow of evaporative emission (HC) in the charcoal canister assembly in accordance with the engine conditions.

  4. FUNCTION


    1. Evaporative Emission Control (Models for Korea)


      1. The canister stores the fuel vapors that have been created in the fuel tank.

      2. The ECM controls the vacuum switching valve assembly in accordance with the driving conditions in order to direct the fuel vapors into the engine, where they are burned.

      3. In this system, the ECM checks for evaporative emission leaks and outputs a Diagnostic Trouble Code (DTC) in the event of a malfunction. An evaporative emission leak check consists of an application of vacuum to the evaporative emission system and monitoring the system for changes in pressure in order to detect a leak.

      4. This system consists of the vacuum switching valve assembly, canister, canister pump module (ELCM) and ECM.

      5. A refueling vapor recovery function is provided.

      6. A canister pressure sensor has been included with the canister pump module (ELCM).

      7. A canister filter has been provided on the fresh air line. This canister filter is maintenance-free.

    2. Evaporative Emission Control (Except Models for Korea)


      1. The canister stores the fuel vapors that have been created in the fuel tank.

      2. The ECM controls the vacuum switching valve assembly in accordance with the driving conditions in order to direct the fuel vapors into the engine, where they are burned.

  5. CONSTRUCTION


    1. Three-Way Catalytic Converter (TWC)


      1. A ceramic type TWC is provided in the exhaust manifold sub-assembly and also in the front exhaust pipe assembly.

        A004GM8E03
        Text in Illustration
        *1 TWC - -
    2. Fuel Inlet (Fresh Air Inlet)


      1. The fresh air line inlet is located near the fuel inlet pipe opening. The fresh air from the atmosphere and drain air cleaned by the charcoal canister assembly will go in or out of the system through the passages shown below:

        A004GJCE03
        Text in Illustration
        *1 Fuel Tank Cap *2 Fuel Inlet Pipe
        *a Fresh Air *b Cleaned Drain Air
        *c to Charcoal Canister Assembly - -
    3. Canister Pump Module (ELCM) (Models for Korea)


      1. The canister pump module (ELCM) consists of a vent valve, reference orifice, canister pressure sensor, leak detection pump, and pump motor.

      2. The vent valve switches the passages in accordance with the signals received from the ECM.

      3. A DC type brushless motor is used for the pump motor.

        A004GSOE03
        Text in Illustration
        *1 Vent Valve *2 Reference Orifice
        *3 Canister Pressure Sensor *4 Pump Motor
        *5 Leak Detection Pump - -
        *a Canister Pump Module (ELCM) Cross Section - -
        A004GVA Fresh Air A004GZF to Charcoal Canister Assembly
        A004GMFE15
  6. OPERATION


    1. Purge Flow Control of Evaporative Emission Control System (Models for Korea)


      1. When the engine has reached a predetermined state (closed loop, engine coolant temperature above 80°C (176°F), etc.), stored fuel vapor is purged from the charcoal canister assembly whenever the vacuum switching valve assembly is opened by the ECM.

      2. The ECM will change the duty ratio cycle of the vacuum switching valve assembly, thus controlling purge flow volume. Purge flow volume is determined by intake manifold pressure and the duty ratio cycle of the vacuum switching valve assembly. Atmospheric pressure is allowed into the canister to ensure that purge flow is constantly maintained whenever purge vacuum is applied to the canister.

        A004H02E03
        Text in Illustration
        *1 Vacuum Switching Valve Assembly (Open) *2 ECM
        *3 Charcoal Canister Assembly - -
        *a to Intake Manifold *b Atmosphere
    2. Refueling Vapor Recovery of Evaporative Emission Control System (Models for Korea)


      1. When the internal pressure of the fuel tank increases during refueling, the fuel vapors enter the canister. The air that has had the fuel vapors removed from it will be discharged through the fresh air line. The vent valve is used to open and close the fresh air line, and it is always open (even when the engine is stopped) except when the vehicle is in monitoring mode (the valve will be open as long as the vehicle is not in monitoring mode). If the vehicle is refueled in system monitoring mode, the ECM will recognize the refueling by way of the canister pressure sensor, which detects the sudden pressure increase in the fuel tank, and the ECM will open the vent valve.

        A004GUOE03
        Text in Illustration
        *1 Vacuum Switching Valve Assembly (Closed) *2 Charcoal Canister Assembly
        *3 Vent Valve - -
    3. EVAP Leak Check of Evaporative Emission Control System (Models for Korea)


      1. General


        1. The EVAP leak check operates in accordance with the following timing chart:

          A004GUIE03
          Order Operation Description Time
          1) Atmospheric Pressure Measurement The ECM turns the vent valve off (vent) and measures EVAP system pressure to memorize the atmospheric pressure. 60 sec.
          2) 0.02 in. Leak Pressure Measurement The leak detection pump creates negative pressure (vacuum) through a 0.02 in. orifice and the pressure is measured. The ECM determines this as the 0.02 in. leak pressure. 320 sec.
          3) EVAP Leak Check

          The leak detection pump creates negative pressure (vacuum) in the EVAP system and the EVAP system pressure is measured. If the stabilized pressure is larger than the 0.02 in. leak pressure, the ECM determines that the EVAP system has a leak.

          If the EVAP pressure does not stabilize within 15 minutes, the ECM cancels EVAP monitor.

          Within 15 min.
          5) Repeat 0.02 in. Leak Pressure Measurement The leak detection pump creates negative pressure (vacuum) through the 0.02 in. orifice and the pressure is measured. The ECM determines this as the 0.02 in. leak pressure. 20 sec.
          6) Final Check The ECM measures the atmospheric pressure and records the monitor result. -
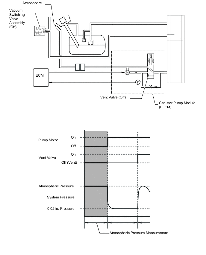
      2. Atmospheric Pressure Measurement


        1. When the IG off, the vacuum switching valve assembly and the vent valve are turned off. As a result, atmospheric pressure is introduced into the canister.

        2. The ECM measures the atmospheric pressure using the canister pressure sensor.

        3. If the measured atmospheric pressure is out of range, the ECM actuates the leak detection pump in order to monitor the changes in the pressure.

        A004GJHE03
      3. 0.02 in. Leak Pressure Measurement


        1. The purpose of this measurement is to confirm leak detection pump operation, and to provide a baseline measurement value that will be used for comparison in subsequent leak test steps.

        2. The vent valve remains off, atmospheric pressure is introduced into the charcoal canister assembly and the ECM actuates the leak detection pump, creating a vacuum in the piping close to the canister pressure sensor.

        3. At this time, the pressure will not decrease below what is referred to as the 0.02 in. pressure due to the atmospheric pressure that enters the piping close to the pump and sensor through the 0.02 in. diameter reference orifice.

        4. The ECM compares this pressure against the standard. If the pressure is within the acceptable range, the ECM stores this pressure as the 0.02 in. leak pressure.

        5. If the pressure is below the standard, the ECM will determine that the reference orifice is clogged and store DTC P2404 in its memory.

        6. If the pressure is above the standard, the ECM will determine that a high flow rate pressure is passing through the reference orifice and store DTC P2404 in its memory.

        A004GT3E03
      4. EVAP Leak Check


        1. While actuating the leak detection pump, the ECM turns the vent valve on in order to introduce a vacuum into the canister.

        2. When the pressure in the system stabilizes, the ECM compares this pressure and the 0.02 in. pressure in order to determine if a leak is present.

        3. If the detected pressure is below the 0.02 in. pressure, the ECM determines that there is no leak.

        4. If the detected pressure is above the 0.02 in. pressure and near atmospheric pressure, the ECM determines that there is a gross leak (large hole) and stores DTC P0455 in its memory.

        5. If the detected pressure is above the 0.02 in. pressure, the ECM determines that there is a small leak (minor leak) and stores DTC P0456 in its memory.

        6. If the pressure is reached to the target negative pressure within the specified period, the ECM determines that there is a clog between the canister pump module and the canister or between the canister and the fuel tank and stores DTC P1451 in its memory.

        A004GJME03
      5. Repeat 0.02 in. Leak Pressure Measurement


        1. While the ECM operates the leak detection pump, the vacuum switching valve assembly and vent valve are turned off and a repeat 0.02 in. leak pressure measurement is performed.

        2. The ECM compares the measured pressure with the pressure during the EVAP leak check.

        3. If the pressure during the EVAP leak check is less than the repeat 0.02 in. leak pressure measurement, the ECM determines that there is no leak.

        4. If the pressure during the EVAP leak check is above the repeat 0.02 in. leak pressure measurement, the ECM determines that there is a small leak and stores DTC P0456 in its memory.

        A004GR9E03