VEHICLE STABILITY CONTROL SYSTEM SYSTEM DIAGRAM

B0027CCE03
B0026IIE23
B0025UME02
B00275KE01
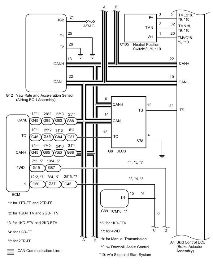
Transmitting ECU (Transmitter) Receiving ECU Signal Communication Method
Skid control ECU (Brake actuator assembly) Steering angle sensor (Spiral with sensor cable sub-assembly) Steering angle sensor request signal CAN communication system
Steering angle sensor (Spiral with sensor cable sub-assembly) Skid control ECU (Brake actuator assembly) Steering angle sensor signal CAN communication system
Skid control ECU (Brake actuator assembly) Yaw rate and acceleration sensor (Airbag sensor assembly) Yaw rate and acceleration request signal CAN communication system
Yaw rate and acceleration sensor (Airbag sensor assembly) Skid control ECU (Brake actuator assembly) Yaw rate and acceleration signal CAN communication system
Skid control ECU (Brake actuator assembly) ECM
  • Wheel speed signal

  • VSC data signal

CAN communication system
ECM Skid control ECU (Brake actuator assembly)
  • Shift position signal

  • Throttle position signal

  • Clutch switch assembly signal*4, *6

  • Engine speed signal

  • Intake air temperature signal

  • Engine torque request signal

  • Accelerator pedal position signal

  • Diagnosis (TC terminal) signal

CAN communication system
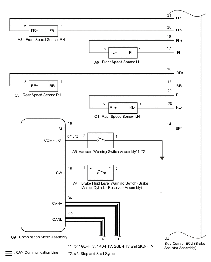
Skid control ECU (Brake actuator assembly) Combination meter assembly
  • ABS warning light signal

  • Brake warning light signal

  • VSC OFF indicator light signal

  • Slip indicator light signal

  • TRC OFF indicator light*1

  • Multi-information display (TRC OFF message) signal*2

  • Downhill assist control indicator light*4

CAN communication system
Wheel speed signal Serial communication
Combination meter assembly Skid control ECU (Brake actuator assembly) Back-up light switch signal CAN communication system
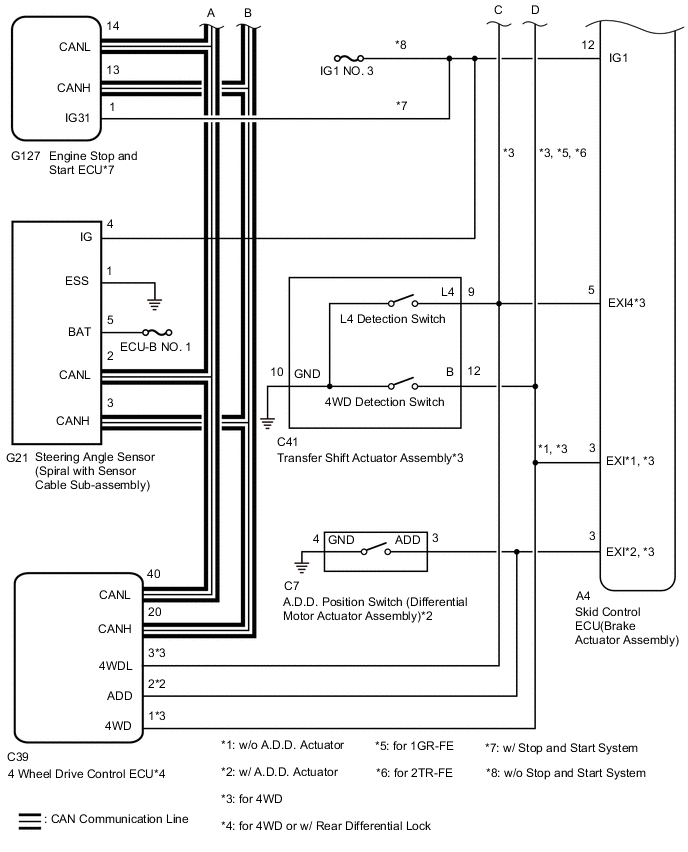
4 wheel drive control ECU*7 Skid control ECU (Brake actuator assembly)
  • 4WD position signal*3

  • L4 position signal*3

  • Rear differential lock position signal*5

CAN communication system
Engine Stop and Start ECU*8 Skid control ECU (Brake actuator assembly) PARK/Neutral position switch signal*4 CAN communication system