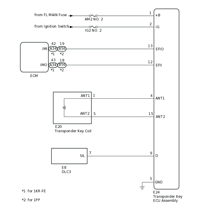
IMMOBILISER SYSTEM(w/o Entry and Start System) SYSTEM DIAGRAM

B371190E02