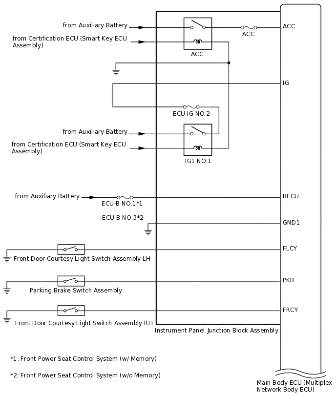
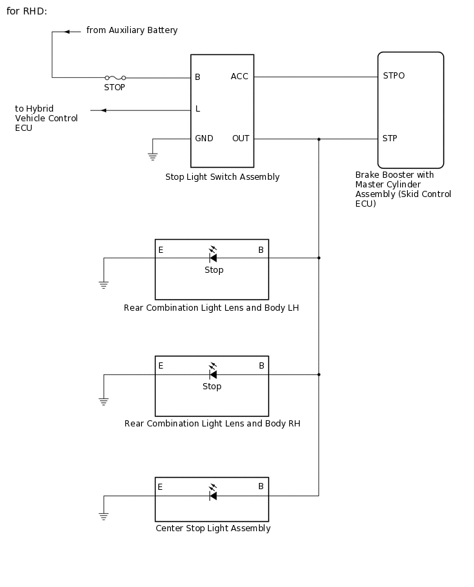
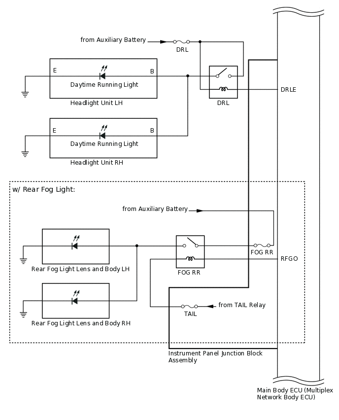
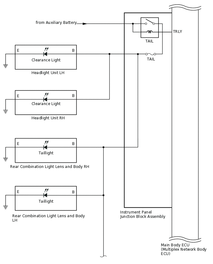
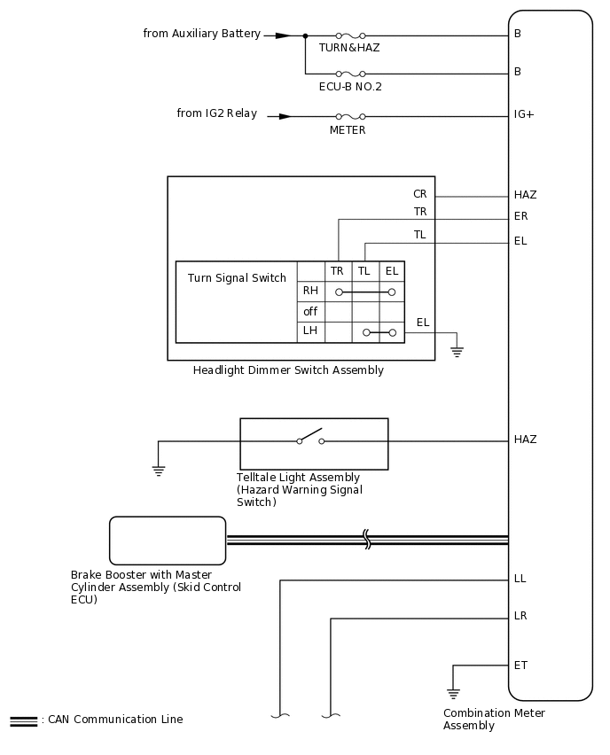
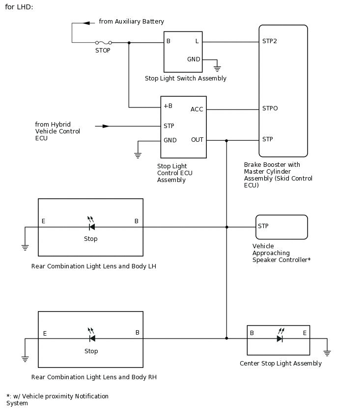
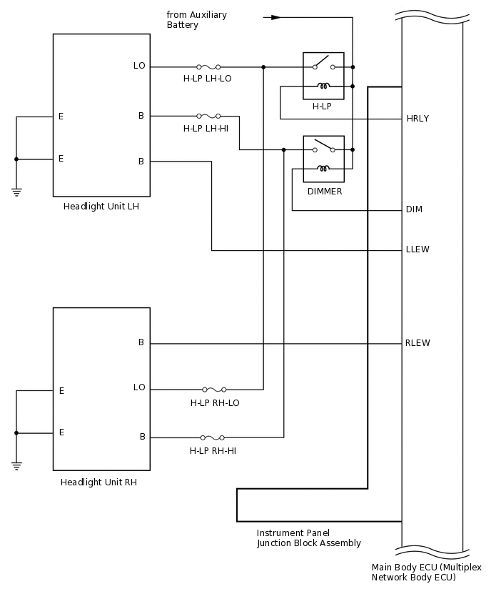
LIGHTING SYSTEM SYSTEM DIAGRAM

E342961E02
E270095E03
E342093E02
E341480E02
E342962E02
E342963E01
E343125E01
E343126E01
E341921E03
E342964E01
E341487E01
E342965E01
E341489E05