СИСТЕМА АВТОМАТИЧЕСКОЙ ТРАНСМИССИИ, Diagnostic DTC:P0705

DTC Code DTC Name
P0705 Transmission Range Sensor Circuit Malfunction (PRNDL Input)

DESCRIPTION

The park/neutral position switch detects the shift lever position and sends signals to the ECM.

DTC Code DTC Detection Conditions Trouble Areas
P0705 2 or more switches are ON simultaneously for P (NSW), R, N (NSW), D, 2 or L positions (2 trip detection logic).
  • Short in park/neutral position switch circuit

  • Park/neutral position switch

  • ECM

MONITOR DESCRIPTION

The park/neutral position switch detects the shift lever position and sends a signal to the ECM.

For security, the park/neutral position switch detects the shift lever position so that the engine can be started only when the shift lever is in P or N.

When the park/neutral position switch sends more than one signal at a time from switch positions P, R, N, D, 2 or L, the ECM interprets this as a fault in the switch. The ECM will illuminate the MIL and store the DTC.

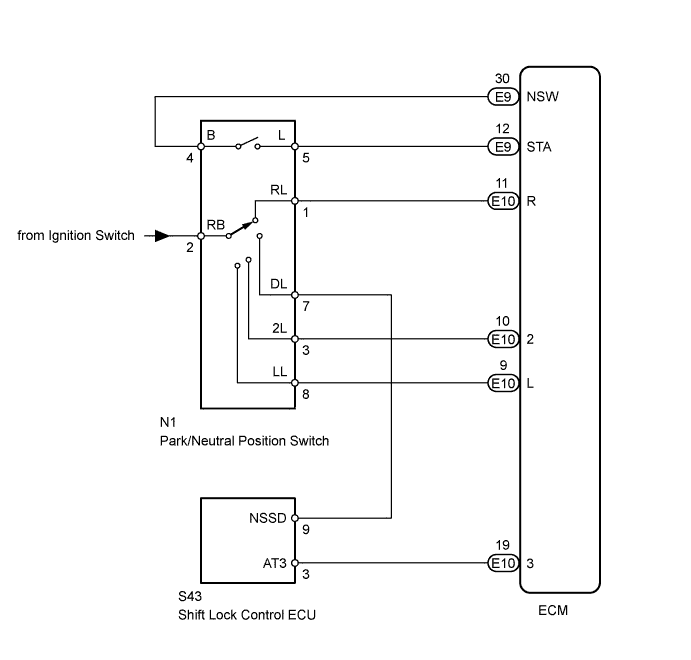
WIRING DIAGRAM

A01E1T4E23

INSPECTION PROCEDURE

Tech Tips

Using the Data List of the intelligent tester allows switch, sensor, actuator and other item values to be read without removing any parts. Reading the Data List early in troubleshooting is one way to save time.


  1. Warm up the engine.

  2. Turn the ignition switch off.

  3. Connect the intelligent tester to the DLC3.

  4. Turn the ignition switch to ON and push the tester main switch on.

  5. Enter the following menus: Powertrain / Engine and ECT / Data List.

  6. Follow the instructions on the tester and read the Data List.

Tester Display Measurement Item/Range Normal Condition Diagnostic Note
Neutral Position SW Signal

Park/neutral position switch status/

ON or OFF

Shift lever is:


  • ON: In P or N

  • OFF: Not in P or N

When the shift lever position displayed on the intelligent tester differs from the actual position, the adjustment of the park/neutral position switch or shift cable may be incorrect.
Shift SW Status (R Range)

Park/neutral position switch status/

ON or OFF

Shift lever is:


  • ON: In R

  • OFF: Not in R

When the shift lever position displayed on the intelligent tester differs from the actual position, the adjustment of the park/neutral position switch or shift cable may be incorrect.
Shift SW Status (3 Range)

Park/neutral position switch status/

ON or OFF

Shift lever is:


  • ON: In 3

  • OFF: Not in 3

When the shift lever position displayed on the intelligent tester differs from the actual position, the adjustment of the park/neutral position switch or shift cable may be incorrect.
Shift SW Status (2 Range)

Park/neutral position switch status/

ON or OFF

Shift lever is:


  • ON: In 2

  • OFF: Not in 2

When the shift lever position displayed on the intelligent tester differs from the actual position, the adjustment of the park/neutral position switch or shift cable may be incorrect.
Shift SW Status (L Range)

Park/neutral position switch status/

ON or OFF

Shift lever is:


  • ON: In L

  • OFF: Not in L

When the shift lever position displayed on the intelligent tester differs from the actual position, the adjustment of the park/neutral position switch or shift cable may be incorrect.

Note

In the table above, the values listed under "Normal Condition" are reference values. Do not depend solely on these reference values when deciding whether a part is faulty or not.

Tech Tips

When the malfunction is found when the shift lever is in 3, start from *1. When the malfunction is found when the shift lever is not in 3, start from *2.

PROCEDURE


  1. INSPECT PARK/NEUTRAL POSITION SWITCH*1


    1. A01E1U0E17

      Disconnect the N1 park/neutral position switch connector.

    2. Measure the resistance of the park/neutral position switch when the shift lever is moved to each position.

      Standard Resistance
      Tester Connection Shift Lever Position Specified Condition
      4 (B) - 5 (L) P or N Below 1 Ω
      4 (B) - 5 (L) Not in P or N 10 kΩ or higher
      1 (RL) - 2 (RB) R Below 1 Ω
      1 (RL) - 2 (RB) Not in R 10 kΩ or higher
      2 (RB) - 7 (DL) D Below 1 Ω
      2 (RB) - 7 (DL) Not in D 10 kΩ or higher
      2 (RB) - 3 (2L) 2 Below 1 Ω
      2 (RB) - 3 (2L) Not in 2 10 kΩ or higher
      2 (RB) - 8 (LL) L Below 1 Ω
      2 (RB) - 8 (LL) Not in L 10 kΩ or higher

    NG
    OK
  2. INSPECT SHIFT LOCK CONTROL ECU*2


    1. A01DXX9E01

      Disconnect the S43 ECU connector.

    2. Measure the resistance of the ECU when the shift lever is moved to each position.

      Standard Resistance
      Tester Connection Shift Lever Position Specified Condition
      9 (NSSD) - 3 (AT3) D 10 kΩ or higher
      9 (NSSD) - 3 (AT3) 3 Below 1 Ω

    NG
    OK
  3. CHECK WIRE HARNESS (ECM - BATTERY)


    1. A01E2IFE05

      Turn the ignition switch to ON.

    2. Measure the voltage of the wire harness side connector.

      Standard Voltage
      Tester Connection Shift Lever Position Specified Condition
      E10-11 (R) - Body ground R 11 to 14 V*
      E10-11 (R) - Body ground Not in R Below 1 V
      E10-19 (3) - Body ground D 11 to 14 V
      E10-19 (3) - Body ground Not in D Below 1 V
      E10-10 (2) - Body ground 2 11 to 14 V
      E10-10 (2) - Body ground Not in 2 Below 1 V
      E10-9 (L) - Body ground L 11 to 14 V
      E10-9 (L) - Body ground Not in L Below 1 V

      Tech Tips

      *: The voltage will drop slightly due to the illumination of the back-up light.


    NG
    OK