ПРОТИВОУГОННАЯ СИСТЕМА Цепь звукового сигнала

Код DTC Наименование DTC
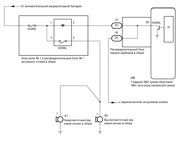
Цепь звукового сигнала

ОПИСАНИЕ

Когда противоугонная система переходит из состояния готовности в состояние срабатывания сигнализации, главный ЭБУ кузова (бортовой ЭБУ сети мультиплексной связи) передает сигнал, который заставляет сирены подавать звуковой сигнал с интервалами 0,4 с.

СХЕМА ЭЛЕКТРИЧЕСКИХ СОЕДИНЕНИЙ

B424476E05

ПРЕДОСТЕРЕЖЕНИЕ / ПРИМЕЧАНИЕ / УКАЗАНИЕ

Note:
  • Перед заменой главного ЭБУ кузова (бортового ЭБУ сети мультиплексной связи) обратитесь к бюллетеню технического обслуживания.

  • Перед выполнением последующей процедуры проверки проверьте плавкие предохранители цепей, относящихся к данной системе.

ПОРЯДОК ВЫПОЛНЕНИЯ

  1. ПРОВЕРЬТЕ ЗВУКОВЫЕ СИГНАЛЫ

    1. Нажмите кнопку звукового сигнала и проверьте, чтобы сигнал прозвучал.

      Result

      Result

      Перейти К

      Звуковой сигнал звучит

      А

      Звуковой сигнал не звучит

      Б

    B

    ПЕРЕЙДИТЕ К РАЗДЕЛУ "СИСТЕМА ЗВУКОВОГО СИГНАЛА"

    Нажмите здесьClick here

    A
  2. ПРОВЕРЬТЕ РАСПРЕДЕЛИТЕЛЬНЫЙ БЛОК ПАНЕЛИ ПРИБОРОВ В СБОРЕ

    1. Снимите главный ЭБУ кузова (бортовой ЭБУ сети мультиплексной связи).

      Нажмите здесьClick hereClick hereClick here

      B424477C01

      *a

      Устройство с неподсоединенным жгутом проводов

      (Распределительный блок панели приборов в сборе)

      -

      -

    2. Отсоедините разъем 2C распределительного блока панели приборов.

    3. Измерьте сопротивление в соответствии со значениями, приведенными в таблице ниже.

      Номинальное сопротивление

      Подключение диагностического прибора

      Условие

      Заданные условия

      2C-27 - MB-28 (HORN)

      Всегда

      Менее 1 Ом

    Результат

    Перейти к

    OK

    НЕ СООТВ.

    OK

    ЗАМЕНИТЕ ГЛАВНЫЙ ЭБУ КУЗОВА (БОРТОВОЙ ЭБУ СЕТИ МУЛЬТИПЛЕКСНОЙ СВЯЗИ)

    Нажмите здесьClick hereClick hereClick here

    NG

    ЗАМЕНИТЕ РАСПРЕДЕЛИТЕЛЬНЫЙ БЛОК ПАНЕЛИ ПРИБОРОВ В СБОРЕ

    Нажмите здесьClick hereClick hereClick here