СИСТЕМА АВТОМАТИЧЕСКОЙ ТРАНСМИССИИ Park / Neutral Position Switch Circuit

DESCRIPTION

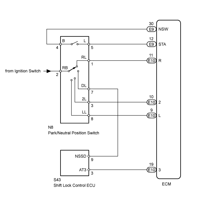
The park/neutral position switch detects the shift lever position and sends signals to the ECM.

WIRING DIAGRAM

A01E1T4E21

INSPECTION PROCEDURE

Tech Tips

Using the intelligent tester's Data List allows switch, sensor, actuator and other item values to be read without removing any parts. Reading the Data List early in troubleshooting is one way to save time.


  1. Warm up the engine.

  2. Turn the ignition switch OFF.

  3. Connect the intelligent tester to the DLC3.

  4. Turn the ignition switch ON and push the tester main switch ON.

  5. Enter the following menus: Powertrain / Engine and ECT / Data List.

  6. Follow the instructions on the tester and read the Data List.

Tester Display Measurement Item/Range Normal Condition Diagnostic Note
Neutral Position SW Signal

Park/neutral position switch status/

ON or OFF

Shift lever is:


  • ON: On P or N

  • OFF: Not on P or N

When shift lever position displayed on intelligent tester differs from actual position, adjustment of park/neutral position switch or shift cable may be incorrect
Shift SW Status (R Range)

Park/neutral position switch status/

ON or OFF

Shift lever is:


  • ON: On R

  • OFF: Not on R

When shift lever position displayed on intelligent tester differs from actual position, adjustment of park/neutral position switch or shift cable may be incorrect
Shift SW Status (3 Range)

Park/neutral position switch status/

ON or OFF

Shift lever is:


  • ON: On 3

  • OFF: Not on 3

When shift lever position displayed on intelligent tester differs from actual position, adjustment of park/neutral position switch or shift cable may be incorrect
Shift SW Status (2 Range)

Park/neutral position switch status/

ON or OFF

Shift lever is:


  • ON: On 2

  • OFF: Not on 2

When shift lever position displayed on intelligent tester differs from actual position, adjustment of park/neutral position switch or shift cable may be incorrect
Shift SW Status (L Range)

Park/neutral position switch status/

ON or OFF

Shift lever is:


  • ON: On L

  • OFF: Not on L

When shift lever position displayed on intelligent tester differs from actual position, adjustment of park/neutral position switch or shift cable may be incorrect

CAUTION:

In the table above, the values listed under "Normal Condition" are reference values. Do not depend solely on these reference values when deciding whether a part is faulty or not.

Tech Tips

When the malfunction is found when the shift lever is on 3, start from *1. When the malfunction is found when the shift lever is not on 3, start from *2.

PROCEDURE


  1. INSPECT PARK/NEUTRAL POSITION SWITCH*1


    1. A01E1U0E17

      Disconnect the N8 park/neutral position switch connector.

    2. Measure the resistance of the park/neutral position switch when the shift lever is moved to each position.

      Standard Resistance
      Tester Connection Shift Lever Position Specified Condition
      4 (B) - 5 (L) P or N Below 1 Ω
      4 (B) - 5 (L) Not on P or N 10 kΩ or higher
      1 (RL) - 2 (RB) R Below 1 Ω
      1 (RL) - 2 (RB) Not on R 10 kΩ or higher
      2 (RB) - 7 (DL) D Below 1 Ω
      2 (RB) - 7 (DL) Not on D 10 kΩ or higher
      2 (RB) - 3 (2L) 2 Below 1 Ω
      2 (RB) - 3 (2L) Not on 2 10 kΩ or higher
      2 (RB) - 8 (LL) L Below 1 Ω
      2 (RB) - 8 (LL) Not on L 10 kΩ or higher

    NG
    OK
  2. INSPECT SHIFT LOCK CONTROL ECU*2


    1. A01DXX9E01

      Disconnect the S43 ECU connector.

    2. Measure the resistance of the ECU when the shift lever is moved to each position.

      Standard Resistance
      Tester Connection Shift Lever Position Specified Condition
      9 (NSSD) - 3 (AT3) D 10 kΩ or higher
      9 (NSSD) - 3 (AT3) 3 Below 1 Ω

    NG
    OK
  3. CHECK WIRE HARNESS (ECM - BATTERY)


    1. A01E2IFE05

      Turn the ignition switch ON.

    2. Measure the voltage of the wire harness side connector.

      Standard Voltage
      Tester Connection Shift Lever Position Specified Condition
      E10-11 (R) - Body ground R 10 to 14 V*
      E10-11 (R) - Body ground Not on R Below 1 V
      E10-19 (3) - Body ground D 10 to 14 V
      E10-19 (3) - Body ground Not on D Below 1 V
      E10-10 (2) - Body ground 2 10 to 14 V
      E10-10 (2) - Body ground Not on 2 Below 1 V
      E10-9 (L) - Body ground L 10 to 14 V
      E10-9 (L) - Body ground Not on L Below 1 V

      Tech Tips

      *: The voltage will drop slightly due to the illumination of the back-up light.


    NG
    OK