АУДИОВИЗУАЛЬНАЯ СИСТЕМА (для моделей с 8-дюймовым дисплеем), диагностический DTC:B15C3

Код DTC Наименование DTC
B15C3 Короткое замыкание в выходной цепи динамика

ОПИСАНИЕ

Данный DTC регистрируется в случае неисправности динамиков.

№ DTC

Неисправность

Условие обнаружения DTC

Неисправный участок

B15C3

Короткое замыкание в выходной цепи динамика

Обнаружено короткое замыкание в выходной цепи динамика.

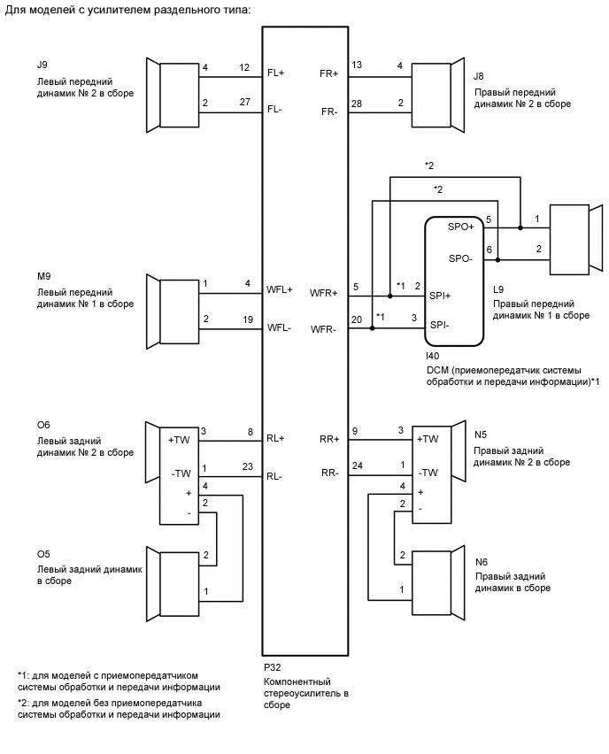
Для моделей с усилителем раздельного типа:

  • Жгут проводов или разъем

  • Динамики

  • Компонентный стереоусилитель в сборе

  • DCM (приемопередатчик системы обработки и передачи информации) (для моделей с приемопередатчиком системы обработки и передачи информации)

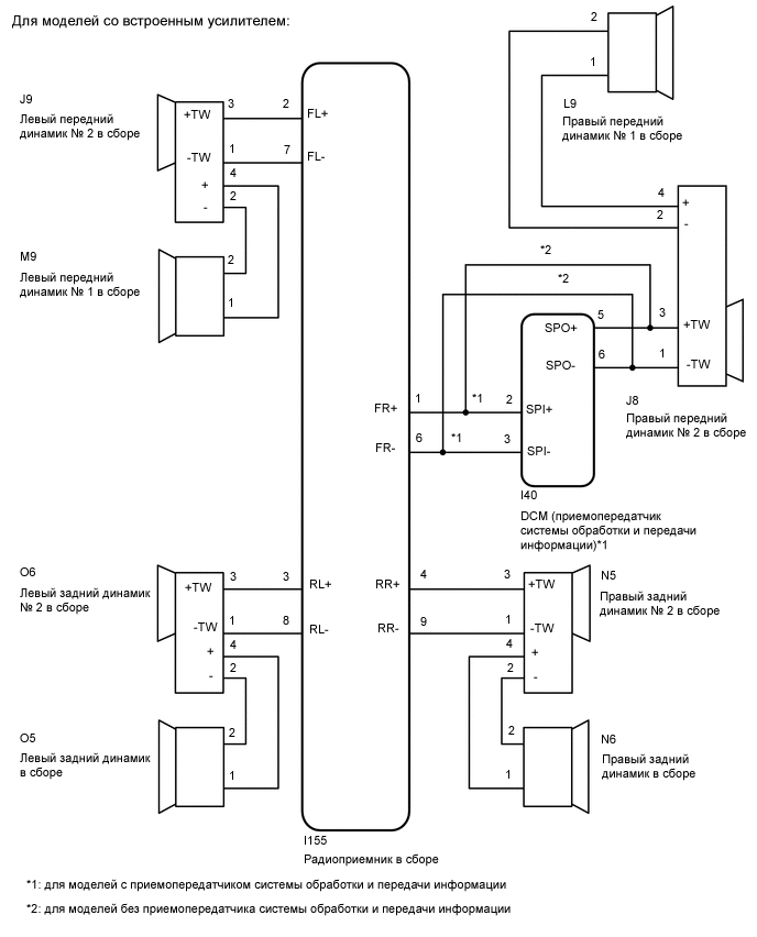
Для моделей со встроенным усилителем:

  • Жгут проводов или разъем

  • Динамики

  • Радиоприемник в сборе

  • DCM (приемопередатчик системы обработки и передачи информации) (для моделей с приемопередатчиком системы обработки и передачи информации)

СХЕМА ЭЛЕКТРИЧЕСКИХ СОЕДИНЕНИЙ

E382107E02
E385153E01

ПРЕДОСТЕРЕЖЕНИЕ / ПРИМЕЧАНИЕ / УКАЗАНИЕ

Note:

DCM (приемопередатчик системы обработки и передачи информации) следует заменять исключительно новым блоком (для моделей с приемопередатчиком системы обработки и передачи информации).

Tip:

В зависимости от замененных деталей или операций, которые были выполнены при проверке или обслуживании автомобиля, может потребоваться инициализация, регистрация или калибровка. См. раздел "Меры предосторожности при работе с аудиовизуальной системой".

Нажмите здесьClick here

ПОРЯДОК ВЫПОЛНЕНИЯ

  1. ПРОВЕРЬТЕ DTC

    1. Удалите коды DTC.

      Нажмите здесьClick here

      Body Electrical > Navigation System > Clear DTCs

    2. Повторно проверьте коды DTC и убедитесь, что они не выводятся.

      Нажмите здесьClick here

      Body Electrical > Navigation System > Trouble Codes

      OK

      Коды DTC не выводятся.

    Результат

    Перейти к

    OK

    НЕ СООТВ.

    OK

    ВЫПОЛНИТЕ ПРОВЕРКУ С ИМИТАЦИЕЙ УСЛОВИЙ ВОЗНИКНОВЕНИЯ НЕИСПРАВНОСТИ

    Нажмите здесьClick hereClick here

    NG
  2. ПРОВЕРЬТЕ ТИП АВТОМОБИЛЯ

    1. Проверьте тип автомобиля.

    Result

    Result

    Перейти к

    для моделей с усилителем раздельного типа

    A

    для моделей со встроенным усилителем

    B

    B

    ПРОВЕРЬТЕ ЖГУТ ПРОВОДОВ И РАЗЪЕМ (ЦЕПЬ ДИНАМИКА)Click here

    A
  3. ПРОВЕРЬТЕ ЖГУТ ПРОВОДОВ И РАЗЪЕМ (ЦЕПЬ ДИНАМИКА)

    • *1: для левой стороны

      *2: для правой стороны

      *3: для моделей с приемопередатчиком системы обработки и передачи информации

    1. Отсоедините разъем P32 компонентного стереоусилителя в сборе.

    2. Отсоедините разъем M9*1 и/или L9*2 переднего динамика № 1.

    3. Отсоедините разъем J9*1 и/или J8*2 переднего динамика № 2 в сборе.

    4. Отсоедините разъем O6*1 и/или N5*2 заднего динамика № 2.

    5. Отсоедините разъем O5*1 и/или N6*2 заднего динамика.

    6. Отсоедините разъем I40 блока DCM (приемопередатчика системы обработки и передачи информации).*3

    7. Измерьте сопротивление в соответствии со значениями, приведенными в таблице ниже.

      Номинальное сопротивление

      Table 1. для левой стороны:

      Подключение диагностического прибора

      Условие

      Номинальное значение

      P32-4 (WFL+) - M9-1

      Всегда

      Менее 1 Ом

      P32-19 (WFL-) - M9-2

      Всегда

      Менее 1 Ом

      P32-12 (FL+) - J9-4

      Всегда

      Менее 1 Ом

      P32-27 (FL-) - J9-2

      Всегда

      Менее 1 Ом

      P32-8 (RL+) - O6-3 (+TW)

      Всегда

      Менее 1 Ом

      P32-23 (RL-) - O6-1 (-TW)

      Всегда

      Менее 1 Ом

      O6-4 (+) - O5-1

      Всегда

      Менее 1 Ом

      O6-2 (-) - O5-2

      Всегда

      Менее 1 Ом

      P32-4 (WFL+) - масса

      Всегда

      10 кОм или более

      P32-19 (WFL-) - масса

      Всегда

      10 кОм или более

      P32-12 (FL+) - масса

      Всегда

      10 кОм или более

      P32-27 (FL-) - масса

      Всегда

      10 кОм или более

      P32-8 (RL+) - масса

      Всегда

      10 кОм или более

      P32-23 (RL-) - масса

      Всегда

      10 кОм или более

      O6-4 (+) - масса

      Всегда

      10 кОм или более

      O6-2 (-) - масса

      Всегда

      10 кОм или более

      Table 2. с правой стороны (для моделей с приемопередатчиком системы обработки и передачи информации):

      Подключение диагностического прибора

      Условие

      Заданные условия

      P32-5 (WFR+) - I40-2 (SPI+)

      Всегда

      Менее 1 Ом

      P32-20 (WFR-) - I40-3 (SPI-)

      Всегда

      Менее 1 Ом

      I40-5 (SPO+) - L9-1

      Всегда

      Менее 1 Ом

      I40-6 (SPO-) - L9-2

      Всегда

      Менее 1 Ом

      P32-13 (FR+) - J8-4

      Всегда

      Менее 1 Ом

      P32-28 (FR-) - J8-2

      Всегда

      Менее 1 Ом

      P32-9 (RR+) - N5-3 (+TW)

      Всегда

      Менее 1 Ом

      P32-24 (RR-) - N5-1 (-TW)

      Всегда

      Менее 1 Ом

      N5-4 (+) - N6-1

      Всегда

      Менее 1 Ом

      N5-2 (-) - N6-2

      Всегда

      Менее 1 Ом

      P32-5 (WFR+) - масса

      Всегда

      10 кОм или более

      P32-20 (WFR-) - масса

      Всегда

      10 кОм или более

      I40-5 (SPO+) - масса

      Всегда

      10 кОм или более

      I40-6 (SPO-) - масса

      Всегда

      10 кОм или более

      P32-13 (FR+) - масса

      Всегда

      10 кОм или более

      P32-28 (FR-) - масса

      Всегда

      10 кОм или более

      P32-9 (RR+) - масса

      Всегда

      10 кОм или более

      P32-24 (RR-) - масса

      Всегда

      10 кОм или более

      N5-4 (+) - масса

      Всегда

      10 кОм или более

      N5-2 (-) - масса

      Всегда

      10 кОм или более

      Table 3. с правой стороны (для моделей без приемопередатчика системы обработки и передачи информации):

      Контакты для подключения диагностического прибора

      Условие

      Номинальное значение

      P32-5 (WFR+) - L9-1

      Всегда

      Менее 1 Ом

      P32-20 (WFR-) - L9-2

      Всегда

      Менее 1 Ом

      P32-13 (FR+) - J8-4

      Всегда

      Менее 1 Ом

      P32-28 (FR-) - J8-2

      Всегда

      Менее 1 Ом

      P32-9 (RR+) - N5-3 (+TW)

      Всегда

      Менее 1 Ом

      P32-24 (RR-) - N5-1 (-TW)

      Всегда

      Менее 1 Ом

      N5-4 (+) - N6-1

      Всегда

      Менее 1 Ом

      N5-2 (-) - N6-2

      Всегда

      Менее 1 Ом

      P32-5 (WFR+) - масса

      Всегда

      10 кОм или более

      P32-20 (WFR-) - масса

      Всегда

      10 кОм или более

      P32-13 (FR+) - масса

      Всегда

      10 кОм или более

      P32-28 (FR-) - масса

      Всегда

      10 кОм или более

      P32-9 (RR+) - масса

      Всегда

      10 кОм или более

      P32-24 (RR-) - масса

      Всегда

      10 кОм или более

      N5-4 (+) - масса

      Всегда

      10 кОм или более

      N5-2 (-) - масса

      Всегда

      10 кОм или более

    Результат

    Перейти к

    OK

    НЕ СООТВ.

    НЕ СООТВ.

    ОТРЕМОНТИРУЙТЕ ИЛИ ЗАМЕНИТЕ ЖГУТ ПРОВОДОВ ИЛИ РАЗЪЕМ

    СООТВ
  4. ПРОВЕРЬТЕ ПЕРЕДНИЙ ДИНАМИК № 1

    1. Снимите передний динамик № 1.

      Нажмите здесьClick here

    2. Проверьте передний динамик № 1 в сборе.

      Нажмите здесьClick here

    Результат

    Перейти к

    OK

    НЕ СООТВ.

    НЕ СООТВ.

    ЗАМЕНИТЕ ПЕРЕДНИЙ ДИНАМИК № 1 В СБОРЕ

    Нажмите здесьClick here

    СООТВ
  5. ПРОВЕРЬТЕ ПЕРЕДНИЙ ДИНАМИК № 2 В СБОРЕ

    1. Снимите передний динамик № 2.

      Нажмите здесьClick here

    2. Проверьте передний динамик № 2 в сборе.

      Нажмите здесьClick here

    Результат

    Перейти к

    OK

    НЕ СООТВ.

    НЕ СООТВ.

    ЗАМЕНИТЕ ПЕРЕДНИЙ ДИНАМИК № 2 В СБОРЕ

    Нажмите здесьClick here

    СООТВ
  6. ПРОВЕРЬТЕ ЗАДНИЙ ДИНАМИК В СБОРЕ

    1. Снимите задний динамик в сборе.

      Нажмите здесьClick here

    2. Проверьте задний динамик в сборе.

      Нажмите здесьClick here

    Результат

    Перейти к

    OK

    НЕ СООТВ.

    НЕ СООТВ.

    ЗАМЕНИТЕ ЗАДНИЙ ДИНАМИК В СБОРЕ

    Нажмите здесьClick here

    СООТВ
  7. ПРОВЕРЬТЕ ТИП АВТОМОБИЛЯ

    1. Проверьте тип автомобиля.

    Result

    Result

    Следующий шаг

    для моделей с приемопередатчиком системы обработки и передачи информации

    А

    Для моделей без приемопередатчика системы обработки и передачи информации

    B

    B

    ПРОВЕРЬТЕ ЭЛЕКТРОДВИГАТЕЛЬ. 2 ДИНАМИКАClick here

    A
  8. ПРОВЕРЬТЕ DCM (ПРИЕМОПЕРЕДАТЧИК СИСТЕМЫ ОБРАБОТКИ И ПЕРЕДАЧИ ИНФОРМАЦИИ) (SPO+, SPO-, SPI+, SPI-)

    1. E169849C35

      *a

      Устройство с неподсоединенным жгутом проводов

      (DCM (приемопередатчик системы обработки и передачи информации))

      Снимите DCM (приемопередатчик системы обработки и передачи информации).

      Нажмите здесьClick here

    2. Измерьте сопротивление в соответствии со значениями, приведенными в таблице ниже.

      Номинальное сопротивление

      Подключение диагностического прибора

      Условие

      Заданные условия

      5 (SPO+) - 2 (SPI+)

      Всегда

      Менее 1 Ом

      6 (SPO-) - 3 (SPI-)

      Всегда

      Менее 1 Ом

      5 (SPO+) - масса

      Всегда

      10 кОм или более

      6 (SPO-) - масса

      Всегда

      10 кОм или более

      2 (SPI+) - 3 (SPI-)

      Всегда

      10 кОм или более

      5 (SPO+) - 6 (SPO-)

      Всегда

      10 кОм или более

    Результат

    Перейти к

    OK

    НЕ СООТВ.

    НЕ СООТВ.

    ЗАМЕНИТЕ DCM (ПРИЕМОПЕРЕДАТЧИК СИСТЕМЫ ОБРАБОТКИ И ПЕРЕДАЧИ ИНФОРМАЦИИ)

    Нажмите здесьClick here

    СООТВ
  9. ПРОВЕРЬТЕ ЗАДНИЙ ДИНАМИК № 2 В СБОРЕ

    1. Замените задний динамик № 2 в сборе новым или заведомо исправным.

      Нажмите здесьClick here

    2. Удалите коды DTC.

      Нажмите здесьClick here

      Body Electrical > Navigation System > Clear DTCs

    3. Повторно проверьте коды DTC и убедитесь, что они не выводятся.

      Нажмите здесьClick here

      Body Electrical > Navigation System > Trouble Codes

      OK

      Коды DTC не выводятся.

    Результат

    Перейти к

    OK

    НЕ СООТВ.

    OK

    КОНЕЦ (ЗАДНИЙ ДИНАМИК № 2 В СБОРЕ НЕИСПРАВЕН)

    NG

    ЗАМЕНИТЕ КОМПОНЕНТНЫЙ СТЕРЕОУСИЛИТЕЛЬ В СБОРЕ

    Нажмите здесьClick here

  10. ПРОВЕРЬТЕ ЖГУТ ПРОВОДОВ И РАЗЪЕМ (ЦЕПЬ ДИНАМИКА)

    • *1: для левой стороны

      *2: для правой стороны

      *3: для моделей с приемопередатчиком системы обработки и передачи информации

    1. Отсоедините разъем I155 радиоприемника.

    2. Отсоедините разъем M9*1 и/или L9*2 переднего динамика № 1.

    3. Отсоедините разъем J9*1 и/или J8*2 переднего динамика № 2 в сборе.

    4. Отсоедините разъем O6*1 и/или N5*2 заднего динамика № 2.

    5. Отсоедините разъем O5*1 и/или N6*2 заднего динамика.

    6. Отсоедините разъем I40 блока DCM (приемопередатчика системы обработки и передачи информации).*3

    7. Измерьте сопротивление в соответствии со значениями, приведенными в таблице ниже.

      Номинальное сопротивление

      Table 4. для левой стороны:

      Подключение диагностического прибора

      Условие

      Заданные условия

      I155-2 (FL+) - J9-3 (+TW)

      Всегда

      Менее 1 Ом

      I155-7 (FL-) - J9-1 (-TW)

      Всегда

      Менее 1 Ом

      J9-4 (+) - M9-1

      Всегда

      Менее 1 Ом

      J9-2 (-) - M9-2

      Всегда

      Менее 1 Ом

      I155-3 (RL+) - O6-3 (+TW)

      Всегда

      Менее 1 Ом

      I155-8 (RL-) - O6-1 (-TW)

      Всегда

      Менее 1 Ом

      O6-4 (+) - O5-1

      Всегда

      Менее 1 Ом

      O6-2 (-) - O5-2

      Всегда

      Менее 1 Ом

      I155-2 (FL+) - масса

      Всегда

      10 кОм или более

      I155-7 (FL-) - масса

      Всегда

      10 кОм или более

      J9-4 (+) - масса

      Всегда

      10 кОм или более

      J9-2 (-) - масса

      Всегда

      10 кОм или более

      I155-3 (RL+) - масса

      Всегда

      10 кОм или более

      I155-8 (RL-) - масса

      Всегда

      10 кОм или более

      O6-4 (+) - масса

      Всегда

      10 кОм или более

      O6-2 (-) - масса

      Всегда

      10 кОм или более

      Table 5. с правой стороны (для моделей с приемопередатчиком системы обработки и передачи информации):

      Подключение диагностического прибора

      Условие

      Заданные условия

      I155-1 (FR+) - I40-2 (SPI+)

      Всегда

      Менее 1 Ом

      I155-6 (FR-) - I40-3 (SPI-)

      Всегда

      Менее 1 Ом

      I40-5 (SPO+) - J8-3 (+TW)

      Всегда

      Менее 1 Ом

      I40-6 (SPO-) - J8-1 (-TW)

      Всегда

      Менее 1 Ом

      J8-4 (+) - L9-1

      Всегда

      Менее 1 Ом

      J8-2 (-) - L9-2

      Всегда

      Менее 1 Ом

      I155-4 (RR+) - N5-3 (+TW)

      Всегда

      Менее 1 Ом

      I155-9 (RR-) - N5-1 (-TW)

      Всегда

      Менее 1 Ом

      N5-4 (+) - N6-1

      Всегда

      Менее 1 Ом

      N5-2 (-) - N6-2

      Всегда

      Менее 1 Ом

      I155-1 (FR+) - масса

      Всегда

      10 кОм или более

      I155-6 (FR-) - масса

      Всегда

      10 кОм или более

      I40-5 (SPO+) - масса

      Всегда

      10 кОм или более

      I40-6 (SPO-) - масса

      Всегда

      10 кОм или более

      J8-4 (+) - масса

      Всегда

      10 кОм или более

      J8-2 (-) - масса

      Всегда

      10 кОм или более

      I155-4 (RR+) - масса

      Всегда

      10 кОм или более

      I155-9 (RR-) - масса

      Всегда

      10 кОм или более

      N5-4 (+) - масса

      Всегда

      10 кОм или более

      N5-2 (-) - масса

      Всегда

      10 кОм или более

      Table 6. с правой стороны (для моделей без приемопередатчика системы обработки и передачи информации):

      Контакты для подключения диагностического прибора

      Условие

      Заданные условия

      I155-1 (FR+) - J8-3 (+TW)

      Всегда

      Менее 1 Ом

      I155-6 (FR-) - J8-1 (-TW)

      Всегда

      Менее 1 Ом

      J8-4 (+) - L9-1

      Всегда

      Менее 1 Ом

      J8-2 (-) - L9-2

      Всегда

      Менее 1 Ом

      I155-4 (RR+) - N5-3 (+TW)

      Всегда

      Менее 1 Ом

      I155-9 (RR-) - N5-1 (-TW)

      Всегда

      Менее 1 Ом

      N5-4 (+) - N6-1

      Всегда

      Менее 1 Ом

      N5-2 (-) - N6-2

      Всегда

      Менее 1 Ом

      I155-1 (FR+) - масса

      Всегда

      10 кОм или более

      I155-6 (FR-) - масса

      Всегда

      10 кОм или более

      J8-4 (+) - масса

      Всегда

      10 кОм или более

      J8-2 (-) - масса

      Всегда

      10 кОм или более

      I155-4 (RR+) - масса

      Всегда

      10 кОм или более

      I155-9 (RR-) - масса

      Всегда

      10 кОм или более

      N5-4 (+) - масса

      Всегда

      10 кОм или более

      N5-2 (-) - масса

      Всегда

      10 кОм или более

    Результат

    Перейти к

    OK

    НЕ СООТВ.

    НЕ СООТВ.

    ОТРЕМОНТИРУЙТЕ ИЛИ ЗАМЕНИТЕ ЖГУТ ПРОВОДОВ ИЛИ РАЗЪЕМ

    СООТВ
  11. ПРОВЕРЬТЕ ПЕРЕДНИЙ ДИНАМИК № 1

    1. Снимите передний динамик № 1.

      Нажмите здесьClick here

    2. Проверьте передний динамик № 1 в сборе.

      Нажмите здесьClick here

    Результат

    Перейти к

    OK

    НЕ СООТВ.

    НЕ СООТВ.

    ЗАМЕНИТЕ ПЕРЕДНИЙ ДИНАМИК № 1 В СБОРЕ

    Нажмите здесьClick here

    СООТВ
  12. ПРОВЕРЬТЕ ПЕРЕДНИЙ ДИНАМИК № 2 В СБОРЕ

    1. Снимите передний динамик № 2.

      Нажмите здесьClick here

    2. Проверьте передний динамик № 2 в сборе.

      Нажмите здесьClick here

    Результат

    Перейти к

    OK

    НЕ СООТВ.

    НЕ СООТВ.

    ЗАМЕНИТЕ ПЕРЕДНИЙ ДИНАМИК № 2 В СБОРЕ

    Нажмите здесьClick here

    СООТВ
  13. ПРОВЕРЬТЕ ЗАДНИЙ ДИНАМИК В СБОРЕ

    1. Снимите задний динамик в сборе.

      Нажмите здесьClick here

    2. Проверьте задний динамик в сборе.

      Нажмите здесьClick here

    Результат

    Перейти к

    OK

    НЕ СООТВ.

    НЕ СООТВ.

    ЗАМЕНИТЕ ЗАДНИЙ ДИНАМИК В СБОРЕ

    Нажмите здесьClick here

    СООТВ
  14. ПРОВЕРЬТЕ ТИП АВТОМОБИЛЯ

    1. Проверьте тип автомобиля.

    Result

    Result

    Следующий шаг

    для моделей с приемопередатчиком системы обработки и передачи информации

    А

    Для моделей без приемопередатчика системы обработки и передачи информации

    B

    B

    ПРОВЕРЬТЕ ЭЛЕКТРОДВИГАТЕЛЬ. 2 ДИНАМИКАClick here

    A
  15. ПРОВЕРЬТЕ DCM (ПРИЕМОПЕРЕДАТЧИК СИСТЕМЫ ОБРАБОТКИ И ПЕРЕДАЧИ ИНФОРМАЦИИ) (SPO+, SPO-, SPI+, SPI-)

    1. E169849C35

      *a

      Устройство с неподсоединенным жгутом проводов

      (DCM (приемопередатчик системы обработки и передачи информации))

      Снимите DCM (приемопередатчик системы обработки и передачи информации).

      Нажмите здесьClick here

    2. Измерьте сопротивление в соответствии со значениями, приведенными в таблице ниже.

      Номинальное сопротивление

      Подключение диагностического прибора

      Условие

      Заданные условия

      5 (SPO+) - 2 (SPI+)

      Всегда

      Менее 1 Ом

      6 (SPO-) - 3 (SPI-)

      Всегда

      Менее 1 Ом

      5 (SPO+) - масса

      Всегда

      10 кОм или более

      6 (SPO-) - масса

      Всегда

      10 кОм или более

      2 (SPI+) - 3 (SPI-)

      Всегда

      10 кОм или более

      5 (SPO+) - 6 (SPO-)

      Всегда

      10 кОм или более

    Результат

    Перейти к

    OK

    НЕ СООТВ.

    НЕ СООТВ.

    ЗАМЕНИТЕ DCM (ПРИЕМОПЕРЕДАТЧИК СИСТЕМЫ ОБРАБОТКИ И ПЕРЕДАЧИ ИНФОРМАЦИИ)

    Нажмите здесьClick here

    СООТВ
  16. ПРОВЕРЬТЕ ЗАДНИЙ ДИНАМИК № 2 В СБОРЕ

    1. Замените задний динамик № 2 в сборе новым или заведомо исправным.

      Нажмите здесьClick here

    2. Удалите коды DTC.

      Нажмите здесьClick here

      Body Electrical > Navigation System > Clear DTCs

    3. Повторно проверьте коды DTC и убедитесь, что они не выводятся.

      Нажмите здесьClick here

      Body Electrical > Navigation System > Trouble Codes

      OK

      Коды DTC не выводятся.

    Результат

    Перейти к

    OK

    НЕ СООТВ.

    OK

    КОНЕЦ (ЗАДНИЙ ДИНАМИК № 2 В СБОРЕ НЕИСПРАВЕН)

    НЕ СООТВ.

    ЗАМЕНИТЕ РАДИОПРИЕМНИК В СБОРЕ

    Нажмите здесьClick here