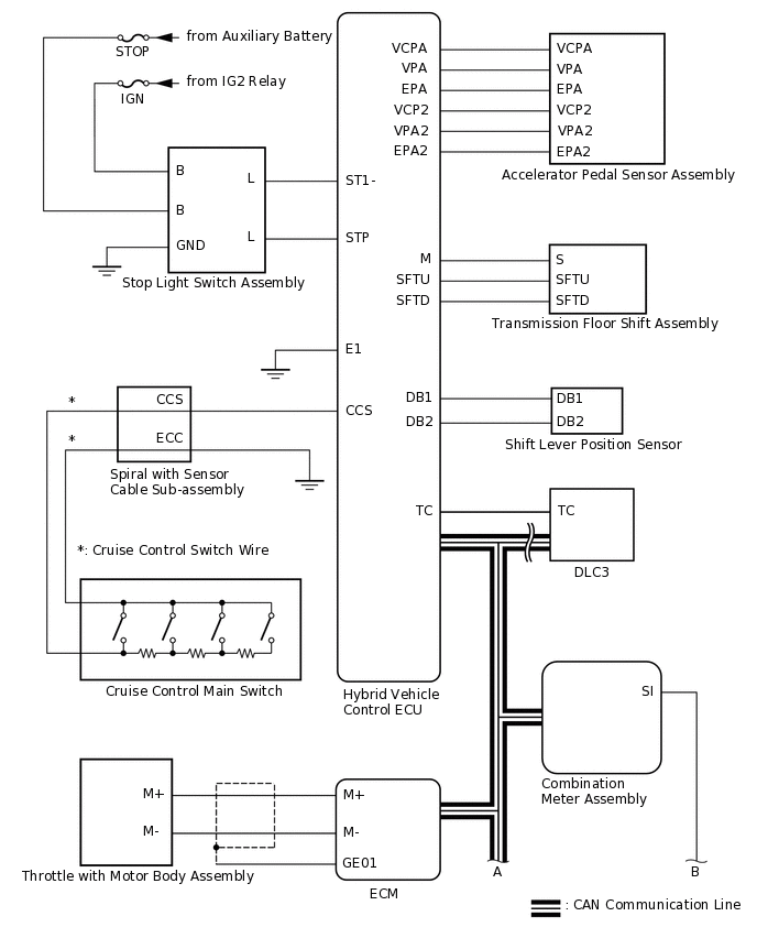
CRUISE CONTROL SYSTEM SYSTEM DIAGRAM

C351252E01
C342887E04
Table 1. Communication Table

Sender

Receiver

Signal

Line

Hybrid Vehicle Control ECU

Combination Meter Assembly

Cruise control indicator and cruise control SET indicator operation signal

CAN

Skid Control ECU (Brake Booster with Master Cylinder Assembly)

Hybrid Vehicle Control ECU

  • Vehicle speed signal

  • Cruise control cancellation request signal

CAN