CHARGING SYSTEM


  1. CONSTRUCTION


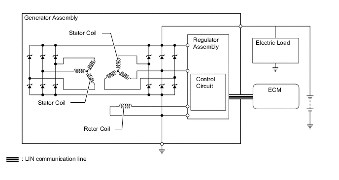
    1. A compact and lightweight segment conductor type generator assembly that generates high amperage output in a highly efficient manner is used.

    2. The regulator assembly changes the current of the rotor coil based on a signal from the ECM to adjust the output voltage of the generator assembly.

      B0056BWE01
  2. OPERATION


    1. Stator Coil


      1. A dual winding system is used. This system consists of 2 sets of three-phase windings whose phase are staggered 30°. This system results in the reduction of both electrical noise (ripple and spike), and magnetic noise (a hum that is heard as generator load is increased). This system significantly suppresses noise at the source (generator). Because the waves that the respective windings generate have opposite polarities, magnetic noise is reduced. The magnetic noise is significantly reduced, but the electrical power generated does not cancel itself out, due to the use of separate rectifiers. The opposite polarities that are generated can be seen below.

        B0056QFE01
        *1 Staggered 30°
        *2 Dual Windings
        *3 Single Windings
  3. SPECIFICATION

    Except models for Korea
    Item Specification
    Generator Type SC6L
    Rated Voltage 12 V
    Output Rated 180 A
    Initial Output Starting Speed Max. 1000 rpm
    Models for Korea
    Item Specification
    Executive, F Sport, Luxury or Core without Interior Package Core with Interior Upgrade Package
    Generator Type SC6L SC2Z
    Rated Voltage 12 V 12 V
    Output Rated 180 A 150 A
    Initial Output Starting Speed Max. 1000 rpm Max. 1300 rpm