MULTIPLEX COMMUNICATION SYSTEM


  1. OUTLINE


    1. The multiplex communication system uses the following 3 communication protocols:


      1. The Controller Area Network (CAN) is used for communication between the engine, chassis and body electrical system.

      2. The Local Interconnect Network (LIN) is used for communication within the body electrical system.

      3. The AVC-LAN is used for communication only between the Audio Visual (AV) system components.

    2. Due to the introduction of the CAN communication system for the powertrain, chassis and body electrical systems, the wiring harness configuration has been streamlined.

    3. There is no direct communication between CAN and LIN networks because these multiplex communication systems are incompatible. CAN and LIN are separate networks. Because of this, the main body ECU (multiplex network body ECU) serves as gateways for the transfer of data, allowing communication between CAN and LIN networks.

    4. A customizable body electrical system is used, enabling some of the control functions of the ECUs to be set using the Global TechStream (GTS). For details, refer to the Repair Manual.

  2. MAIN FEATURES


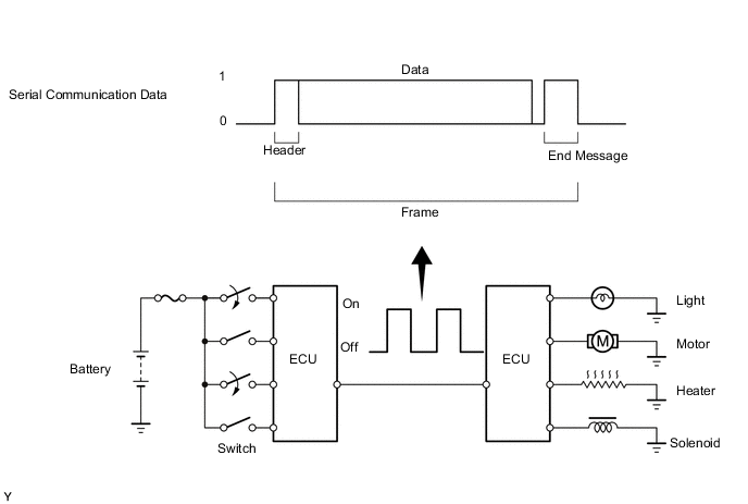
    1. Multiplex communication uses serial communication data that consists of bits and frames in order to exchange information between the various ECUs. This allows a reduction of the amount of wiring in the vehicle.


      1. A bit is the basic unit of communication used to represent the information. A bit is represented by binary values of "0" or "1".

      2. A frame is a body of data transmitted together. A frame contains a header that indicates the beginning, and an end message that indicates the end.

        Figure 1. Conceptual Drawing

        A001LL4E06
    2. Differences between CAN, LIN and AVC-LAN


      1. The protocols, which are the rules for establishing data communication, differ between CAN, LIN and AVC-LAN. If the ECUs in the networks use different data frameworks such as communication speed, communication wire or signals, they will be unable to understand each other. Therefore, protocols (rules) must be established among them.

      2. Compared to LIN and AVC-LAN, CAN features high-speed data transmission. Therefore, CAN is able to transmit larger amounts of data faster than other protocols. This feature makes it possible to transmit data accurately for the powertrain and chassis control systems. These systems require large amounts of data to be transmitted in short periods of time.

        Protocol CAN LIN AVC-LAN
        HS-CAN
        Communication Speed 500 kbps*

        9.6 kbps*

        (Max. 20 kbps*)

        Max. 17.8 kbps*
        Communication Wire Twisted-pair Wire AV Single Wire Twisted-pair Wire
        Drive Type Differential Voltage Drive Single Wire Voltage Drive Differential Voltage Drive
        Data Length 1 - 8 Byte (Variable) 2, 4, 8 Byte (Variable) 0 - 32 Byte (Variable)

        *: bps is abbreviation for "Bits Per Second", indicating the number of bits that can be transmitted per second.

    3. Communication Wire


      1. A twisted pair of wires is used for CAN and AVC-LAN communication. A single Automobile Vinyl (AV) wire is used for LIN communication.

        Communication Wire Outline
        Twisted-pair Wire A001LRS This communication wire is a pair of twisted wires. Communication is driven by applying different voltages to the 2 lines in order to send a single signal. This system, which is called a "differential voltage drive", reduces the effects of electrical noise.
        AV Single Wire A001LJ0 This is a lightweight single communication wire that consists of a single core line surrounded by insulation. Voltage is applied to this line in order to drive communication, and this system is called a "single wire voltage drive".
        A001LQ8E03
        *1 AV Single Wire
        *2 Twisted-pair Wire
        *3 Single Wire Voltage Drive
        *4 Differential Voltage Drive