СИСТЕМА СНИЖЕНИЯ ТОКСИЧНОСТИ ОТРАБОТАВШИХ ГАЗОВ (для моделей с модулем насоса адсорбера)


  1. НАЗНАЧЕНИЕ ОСНОВНЫХ УСТРОЙСТВ

    Устройство Функция
    Датчик давления в топливном баке (датчик давления паров) Определяет внутреннее давление в топливном баке и передает сигнал в ECM.
    Клапан локализации паров топлива (главный электромагнитный клапан топливного бака в сборе) Данный клапан открывается или закрывается по сигналу от ЕСМ для того, чтобы обеспечить герметичность топливного бака в сборе или сбросить его внутреннее давление.
    Устройство блокировки топливной крышки с электродвигателем в сборе
    • Устройство блокировки топливной крышки с электродвигателем в сборе содержит встроенный электродвигатель, который открывает топливную крышку посредством рычажного механизма.

    • Если устройство блокировки топливной крышки с электродвигателем в сборе неисправно, топливную крышку можно открыть вручную, оттянув механизм аварийного открывания, имеющийся на устройстве блокировки топливной крышки с электродвигателем в сборе.

    Устройство блокировки топливной крышки с электродвигателем в сборе Выключатель освещения проема топливной крышки Состояние топливной крышки (открыта или закрыта) можно определить по состоянию данного выключателя (включен или выключен).
    Щиток приборов в сборе Мультиинформационный дисплей Мультиинформационный дисплей отображает предупреждения в соответствии с сигналами от ЕСМ, который определяет, что топливная крышка открыта.
    Адсорбер Содержит активированный уголь, поглощающий пары топлива, которые возникают в топливном баке, а также в процессе заливки топлива.
    Электровакуумный клапан продувки Открывается в соответствии с сигналами от ECM во время продувки системы, направляя поглощенные адсорбером пары топлива во впускной коллектор. В режиме контроля состояния системы этот клапан регулирует разрежение в топливном баке.
    Насос адсорбера Насос обнаружения утечки Создает разрежение в системе улавливания паров топлива в соответствии с сигналами от ECM.
    Вентиляционный клапан Открывает и закрывает линию наружного воздуха в соответствии с сигналами от ECM.
    Датчик давления в адсорбере Определяет давление в системе улавливания паров топлива и передает сигналы в ECM.
    ECM
    • ЕСМ определяет результаты проверки герметичности системы модуля насоса адсорбера, осуществляет выполнение продувки посредством клапана локализации паров топлива (главного электромагнитного клапана топливного бака в сборе) и электровакуумного клапана продувки, а также управляет внутренним давлением топливного бака в сборе.

    • ECM контролирует систему на наличие утечек и выводит DTC при обнаружении неисправностей.

  2. УПРАВЛЕНИЕ В СИСТЕМЕ


    1. Система локализации паров топлива


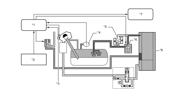
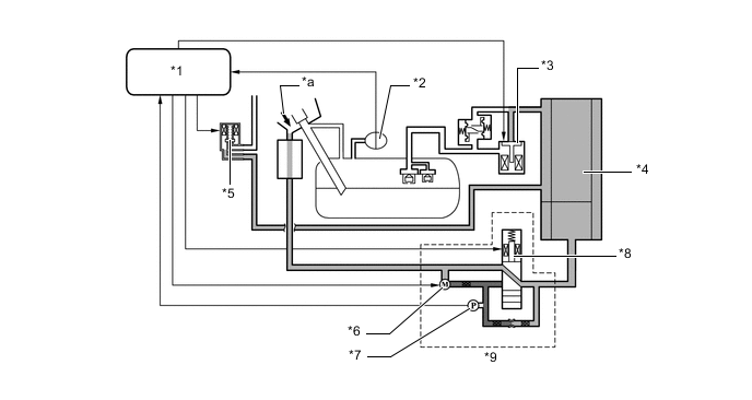
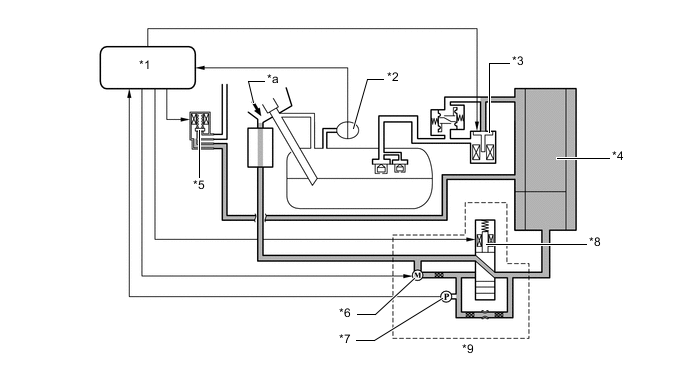
      1. Припаркованное состояние (выключенный режим источника)


        • ECM обеспечивает невозможность выхода паров топлива из топливного бака, закрывая клапан локализации паров топлива (главный электромагнитный клапан топливного бака в сборе). При этом, если внутреннее давление в топливном баке в сборе повышается до уровня, превышающего номинальное давление выпускного топливного клапана, входящего в состав клапана локализации паров топлива (главного электромагнитного клапана топливного бака в сборе), выпускной топливный клапан открывается для сброса внутреннего давления в топливном баке в сборе. Таким образом предотвращается чрезмерное повышение внутреннего давления в топливном баке в сборе.

          A01RGG3C01
          *1 ECM *2 Выпускной топливный клапан (закрыт)
          *3 Клапан локализации паров топлива (главный электромагнитный клапан топливного бака в сборе) (закрыт) *4 Адсорбер
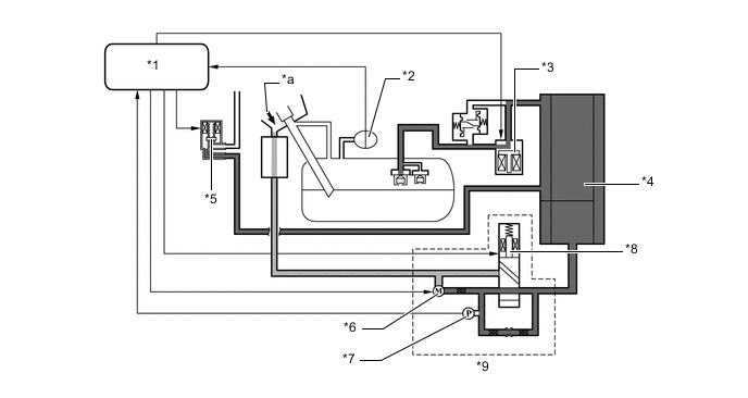
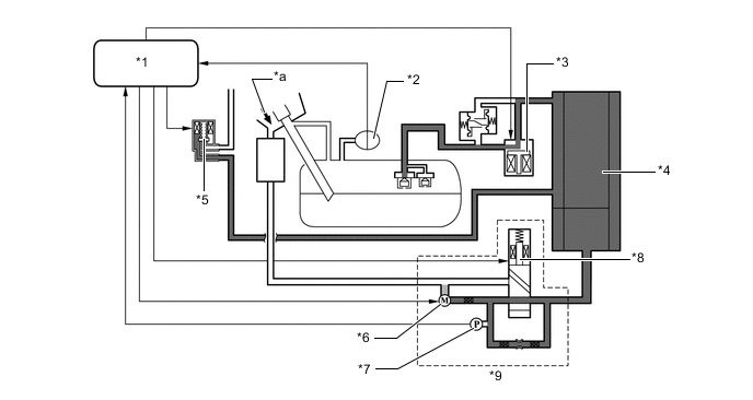
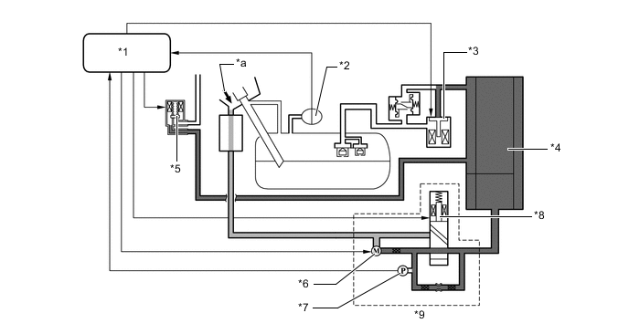
      2. Ожидание заправки


        • Если выключатель механизма открывания приводится в действие, ECM открывает клапан локализации паров топлива (главный электромагнитный клапан топливного бака в сборе); при этом пары топлива адсорбируются адсорбером и снижается давление в топливном баке в сборе. Топливная крышка не откроется пока внутреннее давление в топливном баке в сборе не упадет до уровня, приблизительного равного атмосферному давлению. Кроме того, на мультиинформационном дисплее отобразится сообщение "Please Wait Now Opening" (подождите, выполняется открывание).

          A01RGILC01
          *1 ECM *2 Выключатель системы фиксации топливной крышки (включен)
          *3

          Устройство блокировки топливной крышки с электродвигателем в сборе


          • Выключатель освещения проема топливной крышки

          *4 Датчик давления в топливном баке (датчик давления паров)
          *5 Выпускной топливный клапан (закрыт) *6 Клапан локализации паров топлива (главный электромагнитный клапан топливного бака в сборе) (открыт)
          *7

          Щиток приборов в сборе


          • Мультиинформационный дисплей

          *8 Адсорбер
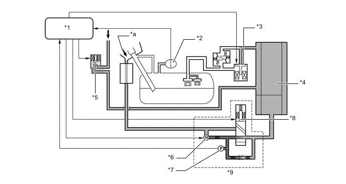
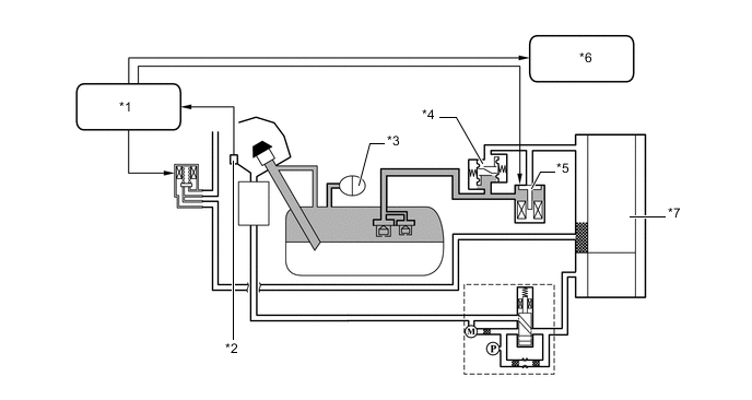
      3. Готовность к заправке


        • Если внутреннее давление в топливном баке в сборе падает до уровня, приблизительно равного атмосферному давлению, ECM открывает топливную крышку. При этом на мультиинформационном дисплее отобразится сообщение "Refuel Ready" (Готовность к заправке). Ввиду того, что ECM поддерживает клапан локализации паров топлива (главный электромагнитный клапан топливного бака в сборе) в открытом состоянии во время заправки, пары топлива, образуемые в ходе заправки, проходят через клапан локализации паров топлива (главный электромагнитный клапан топливного бака в сборе) и адсорбируются адсорбером. Если топливная крышка закрывается после заправки, клапан локализации паров топлива (главный электромагнитный клапан топливного бака в сборе) закрывается, чтобы обеспечить герметичность топливного бака в сборе.

        • По истечении 30 мин с момента открывания топливной крышки ECM закрывает клапан локализации паров топлива (главный электромагнитный клапан топливного бака в сборе), чтобы обеспечить герметичность топливного бака в сборе во избежание выпуска паров топлива, даже если топливная крышка не закрыта.

          A01RG8XC01
          *1 ECM *2 Выключатель системы фиксации топливной крышки (включен)
          *3

          Устройство блокировки топливной крышки с электродвигателем в сборе (открыто)


          • Выключатель освещения проема топливной крышки

          *4 Фильтр адсорбера
          *5 Датчик давления в топливном баке (датчик давления паров) *6 Выпускной топливный клапан (закрыт)
          *7 Клапан локализации паров топлива (главный электромагнитный клапан топливного бака в сборе) (открыт) *8

          Щиток приборов в сборе


          • Мультиинформационный дисплей

          *9 Адсорбер - -
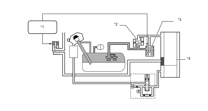
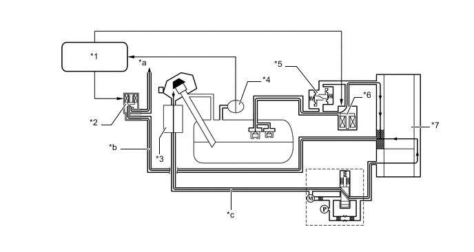
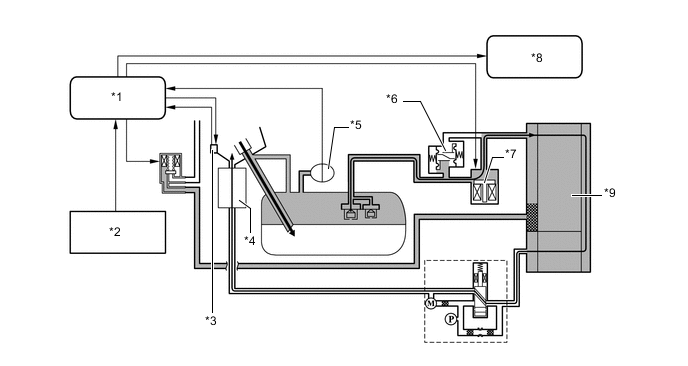
      4. Предупреждение об открытой топливной крышке


        • Если выполняется одно из перечисленных ниже условий, когда топливная крышка открыта, ECM отображает предупреждающее сообщение на мультиинформационном дисплее "Close Fuel Lid" (закройте топливную крышку), чтобы предупредить водителя.


          • Скорость автомобиля составляет свыше 50 км/час (31 миля в час).

          • Автомобиль проехал более 1 км (0,6 мили).

          • С момента открывания клапана локализации паров топлива (главного электромагнитного клапана топливного бака в сборе) прошло 30 мин.

            A01RGCDC01
            *1 ECM *2

            Устройство блокировки топливной крышки с электродвигателем в сборе (открыто)


            • Выключатель освещения проема топливной крышки

            *3 Датчик давления в топливном баке (датчик давления паров) *4 Выпускной топливный клапан (закрыт)
            *5 Клапан локализации паров топлива (главный электромагнитный клапан топливного бака в сборе) (закрыт) *6

            Щиток приборов в сборе


            • Мультиинформационный дисплей

            *7 Адсорбер - -
    2. Управление продувкой


      1. При достижении определенных рабочих параметров двигателя (управление по замкнутой обратной связи, температура охлаждающей жидкости выше 70°C (162°F) и т.д.) скопившиеся испарения топлива выдуваются из адсорбера, когда электровакуумный клапан продувки открывается под управлением ECM. ECM изменяет продолжительность включения электровакуумного клапана продувки, регулируя тем самым объем продувки. Объем продувки зависит от давления во впускном коллекторе и продолжительностью включения электровакуумного клапана продувки. В адсорбер подается атмосферное давление, обеспечивая постоянную продувку всякий раз, когда в адсорбере создается разрежение.

      2. Благодаря применению системы локализации паров топлива, управление продувкой выполняется следующими 2 способами в зависимости от внутреннего давления в топливном баке в сборе.

      3. Если внутреннее давление в топливном баке в сборе приблизительно равно атмосферному давлению, ECM не откроет клапан локализации паров топлива (главный электромагнитный клапан топливного бака в сборе), даже если электровакуумный клапан продувки открыт. При этом пары топлива, адсорбированные адсорбером, направляются в двигатель и сжигаются.

        A01RGE9C01
        *1 ECM *2 Электровакуумный клапан продувки (открыт)
        *3 Фильтр адсорбера *4 Датчик давления в топливном баке (датчик давления паров)
        *5 Выпускной топливный клапан (закрыт) *6 Клапан локализации паров топлива (главный электромагнитный клапан топливного бака в сборе) (закрыт)
        *7 Адсорбер - -
        *a К впускному коллектору *b Линия продувки
        *c Линия наружного воздуха - -
      4. Если внутреннее давление в топливном баке в сборе высокое и клапан продувки адсорбера открыт, ECM открывает клапан локализации паров топлива (главный электромагнитный клапан топливного бака в сборе), чтобы сбросить давление в топливном баке в сборе. При этом пары топлива, адсорбированные адсорбером, под действием разрежения во впускном канале направляются в двигатель и сжигаются.

        A01RGYBC01
        *1 ECM *2 Электровакуумный клапан продувки (открыт)
        *3 Фильтр адсорбера *4 Датчик давления в топливном баке (датчик давления паров)
        *5 Выпускной топливный клапан (закрыт) *6 Клапан локализации паров топлива (главный электромагнитный клапан топливного бака в сборе) (открыт)
        *7 Адсорбер - -
        *a К впускному коллектору *b Линия продувки
        *c Линия наружного воздуха - -
    3. Проверка на утечки EVAP


      1. Ниже указаны типичные условия включения проверки утечки в системе улавливания паров топлива:

        Типичные условия срабатывания
        • После выключения двигателя прошло 5 часов*.

        • Высота над уровнем моря: Менее 2400 мм (8000 футов)

        • Напряжение вспомогательной аккумуляторной батареи: 10,5 В или более

        • Выключатель питания: Выкл

        • Температура охлаждающей жидкости: От 4,4°C до 35°C (40–95°F)

        • Температура воздуха на впуске: От 4,4°C до 35°C (40–95°F)

        *: Если температура охлаждающей жидкости двигателя не опускается ниже 35°C (95°F), это время увеличивается до 7 часов. После этого, если температура охлаждающей жидкости двигателя все еще не ниже 35°C (95°F), это время увеличивается до 9,5 часов.

        Tech Tips

        Модуль насоса адсорбера выполняет проверку утечки в системе улавливания паров топлива. Эта проверка проводится приблизительно через 5 часов после выключения двигателя. В течение нескольких минут может быть слышен звук, исходящий из-под багажного отделения. Данный звук не указывает на неисправность.

      2. ECM выполняет проверку утечки в системе улавливания паров топлива 2 способами оценки.


        • Если внутреннее давление в топливном баке в сборе равняется атмосферному давлению:


          • ECM приводит в действие насос обнаружения утечки, чтобы подать разрежение в трубопроводы и адсорбер системы EVAP для проверки утечек и проверки работоспособности деталей.

          • ECM приводит в действие насос обнаружения утечки и открывает клапан локализации паров топлива (главный электромагнитный клапан топливного бака в сборе), чтобы подать разрежение в топливный бак в сборе и проверить его на утечки, а также определить, нет ли заедания в закрытом состоянии клапана локализации паров топлива (главного электромагнитного клапана топливного бака в сборе).

            Figure 1. Когда внутреннее давление в топливном баке равняется атмосферному давлению:

            A01RGKCE02
            № по порядку Принцип работы Описание Время
            1) Измерение атмосферного давления ECM выключает вентиляционный клапан (режим вентиляции) и измеряет давление в системе улавливания паров топлива, чтобы сохранить в памяти барометрическое давление. 60 с
            2) Первое измерение контрольного давления Насос обнаружения утечки создает отрицательное давление (разрежение) через контрольное отверстие. ECM использует данное значение как первое контрольное давление. 360 с
            3) Проверка на утечки EVAP Насос обнаружения утечки создает отрицательное давление (разрежение) для проверки утечек в адсорбере. Если установившееся давление превышает первое контрольное давление, то ECM определяет наличие утечки в системе улавливания паров топлива. Если давление не стабилизируется в течение 15 мин, ECM отменяет контроль системы улавливания паров топлива. В течение 15 мин.
            4) Монитор электровакуумного клапана продувки ECM открывает электровакуумный клапан продувки и контролирует разрежение, создаваемое насосом обнаружения утечки. Если давление изменяется на большую величину (изменение давления с разрежения на давление, приблизительно равное атмосферному), ECM определяет, что электровакуумный клапан продувки работает нормально. 10 с
            5) Второе измерение контрольного давления В первую очередь, насос обнаружения утечки создает отрицательное давление (разрежение) через контрольное отверстие. ECM использует данное значение как второе контрольное давление. Затем ECM выключает насос обнаружения утечки и измеряет давление, чтобы сохранить атмосферное давление. 60 с и 5 с.
            6) Клапан локализации паров топлива (главный электромагнитный клапан топливного бака в сборе), определение заедания в закрытом состоянии и определение утечки в топливном баке Когда клапан локализации паров топлива (главный электромагнитный клапан топливного бака в сборе) открыт, насос обнаружения утечки создает отрицательное давление (разрежение) в топливном баке в сборе и ECM при этом измеряет давление. В течение 15 мин.
            7) Третье измерение контрольного давления Насос обнаружения утечки создает отрицательное давление (разрежение) через контрольное отверстие. ECM использует данное значение как третье контрольное давление. 60 с
            8) Окончательная проверка ECM измеряет атмосферное давление и регистрирует результат в памяти. -
        • Если внутреннее давление в топливном баке в сборе выше или ниже атмосферного давления:


          • Если внутреннее давление в топливном баке в сборе высокое или низкое, ECM определяет, что утечки в топливном баке отсутствуют, если внутреннее давление в топливном баке в сборе не изменяется.

          • ECM приводит в действие насос обнаружения утечки, чтобы подать разрежение в трубопроводы и адсорбер системы EVAP для проверки утечек и проверки работоспособности деталей.

          • Когда насос обнаружения утечки остановлен, ECM открывает клапан локализации паров топлива (главный электромагнитный клапан топливного бака в сборе), чтобы подать давление из топливного бака в трубопроводы и адсорбер системы EVAP и определить, нет ли заедания в закрытом состоянии клапана локализации паров топлива (главного электромагнитного клапана топливного бака в сборе).

            Figure 2. Когда внутреннее давление в топливном баке высокое или низкое:

            A01RGG6E02
            № по порядку Принцип работы Описание Время
            1) Измерение атмосферного давления ECM выключает вентиляционный клапан (режим вентиляции) и измеряет давление в системе улавливания паров топлива, чтобы сохранить в памяти барометрическое давление. 60 с
            2) Первое измерение контрольного давления Насос обнаружения утечки создает отрицательное давление (разрежение) через контрольное отверстие. ECM использует данное значение как первое контрольное давление. 360 с
            3) Проверка на утечки EVAP Насос обнаружения утечки создает отрицательное давление (разрежение) для проверки утечек в адсорбере. Если установившееся давление превышает первое контрольное давление, то ECM определяет наличие утечки в системе улавливания паров топлива. Если давление насоса обнаружения утечки не стабилизируется в течение 15 мин, ECM отменяет контроль системы улавливания паров топлива. В течение 15 мин.
            4) Монитор электровакуумного клапана продувки ECM открывает электровакуумный клапан продувки и контролирует разрежение, создаваемое насосом обнаружения утечки. Если давление изменяется на большую величину (изменение давления с разрежения на давление, приблизительно равное атмосферному), ECM определяет, что электровакуумный клапан продувки работает нормально. 10 с
            5) Второе измерение контрольного давления В первую очередь, насос обнаружения утечки создает разрежение через контрольное отверстие. ECM использует данное значение как второе контрольное давление. Затем ECM выключает насос обнаружения утечки и измеряет давление, чтобы сохранить атмосферное давление. После этого вентиляционный клапан переключается во включенное положение (вентиляция). 60 с и 5 с.
            6) Клапан локализации паров топлива (главный электромагнитный клапан топливного бака в сборе), определение заедания в закрытом состоянии ECM контролирует давление на момент открывания клапана локализации паров топлива (главного электромагнитного клапана топливного бака в сборе) с помощью существующего давления или разрежения в топливном баке в сборе. 0,1 с
            7) Окончательная проверка ECM измеряет атмосферное давление и регистрирует результат в памяти. -
      3. Измерение атмосферного давления


        1. При выключенном питании электровакуумный клапан продувки и клапан локализации паров топлива (главный электромагнитный клапан топливного бака в сборе) выключены (закрыты). Таким образом барометрическое давление создается в адсорбере.

        2. ECM определяет атмосферное давление по сигналу датчика давления в адсорбере.

        3. Если измеренное значение выходит за допустимые пределы, ECM приводит в действие насос обнаружения утечки для контроля изменения давления.

        4. Если ECM не определяет изменения давления, он прекращает проверку утечки и регистрирует код DTC (диагностический код неисправности) P04502A в своей памяти.

          A01RGPRC01
          *1 ECM *2 Датчик давления в топливном баке (датчик давления паров)
          *3 Клапан локализации паров топлива (главный электромагнитный клапан топливного бака в сборе) (закрыт) *4 Адсорбер
          *5 Электровакуумный клапан продувки (закрыт) *6 Насос обнаружения утечки (ВЫКЛ)
          *7 Датчик давления в адсорбере *8 Вентиляционный клапан (положение вентиляции)
          *9 Насос адсорбера - -
          *a Атмосфера - -
        5. Значение атмосферного давления измеряется в следующих случаях:

          A01RGC8E06
      4. Первое измерение контрольного давления


        1. ECM выключает вентиляционный клапан (положение вентиляции), обеспечивая подачу воздуха под атмосферным давлением в адсорбер и приводит в действие насос обнаружения утечки для создания отрицательного давления.

        2. При этом давление не опускается ниже определенного уровня из-за воздуха под атмосферным давлением, поступающим через контрольное отверстие.

        3. ECM сопоставляет логическое значение с данным значением давления и регистрирует измеренное давление как первое опорное давление.

        4. Если измеренное значение ниже номинального (слишком высокое разрежение), ECM определяет, что контрольное отверстие засорено, и сохраняет в памяти код DTC P043E00.

        5. Если измеренное давление превышает номинальное (давление слишком высоко, недостаточное разрежение), ECM определяет, что через контрольное отверстие проникает воздух под большим давлением, и регистрирует в памяти коды DTC P043F00, P24007F и P24007E.

          A01RGRNC01
          *1 ECM *2 Датчик давления в топливном баке (датчик давления паров)
          *3 Клапан локализации паров топлива (главный электромагнитный клапан топливного бака в сборе) (закрыт) *4 Адсорбер
          *5 Электровакуумный клапан продувки (закрыт) *6 Насос обнаружения утечки (включен)
          *7 Датчик давления в адсорбере *8 Вентиляционный клапан (положение вентиляции)
          *9 Насос адсорбера - -
          *a Атмосфера - -
        6. Момент первого измерения опорного давления:

          A01RGIUE06
      5. Проверка на утечки EVAP


        1. При работающем насосе обнаружения утечки ECM включает вентиляционный клапан (закрывая вентиляционный канал), чтобы создать в угольном адсорбере разрежение (клапан локализации паров топлива (главный электромагнитный клапан топливного бака в сборе) закрывается, как показано ниже).

        2. Когда давление в системе стабилизируется, ECM сравнивает его величину с первым контрольным давлением, чтобы определить наличие утечки.

        3. Если измеренное значение ниже первого контрольного давления, ECM делает заключение об отсутствии утечки.

        4. Если измеренное значение превышает первое контрольное давление и близко к атмосферному давлению, ECM делает заключение о наличии значительной утечки и сохраняет в памяти код DTC P142100.

        5. Если измеренное значение превышает первое контрольное давление и по-прежнему ниже атмосферного давления, ECM делает заключение о наличии незначительной утечки и сохраняет в памяти код DTC P142000.

        6. Если внутреннее давление в топливном баке равно атмосферному давлению и если имеются колебания датчика давления в топливном баке (датчика давления паров в сборе), ECM определяет заедание в открытом состоянии клапана локализации паров топлива (главного электромагнитного клапана топливного бака в сборе) и регистрирует в памяти код DTC P24507E.

          A01RGNTC01
          *1 ECM *2 Датчик давления в топливном баке (датчик давления паров)
          *3 Клапан локализации паров топлива (главный электромагнитный клапан топливного бака в сборе) (закрыт) *4 Адсорбер
          *5 Электровакуумный клапан продувки (закрыт) *6 Насос обнаружения утечки (включен)
          *7 Датчик давления в адсорбере *8 Вентиляционный клапан (вентиляционный канал закрыт)
          *9 Насос адсорбера - -
          *a Атмосфера - -
        7. Момент проверки утечки в системе EVAP:

          A01RGHPE06
      6. Монитор электровакуумного клапана продувки


        1. Когда проверка утечки в системе EVAP завершена, ECM при включенном насосе обнаружения утечки включает электровакуумный клапан продувки (открывает его), и в адсорбер из впускного коллектора поступает воздух под атмосферным давлением.

        2. При этом, если изменение давления находится в пределах номинального диапазона, то ECM определяет состояние как нормальное.

        3. Если изменение давления выходит за пределы номинального диапазона, то ECM прекращает контроль электровакуумного клапана продувки и сохраняет в памяти код DTC P04419C.

          A01RG93C01
          *1 ECM *2 Датчик давления в топливном баке (датчик давления паров)
          *3 Клапан локализации паров топлива (главный электромагнитный клапан топливного бака в сборе) (закрыт) *4 Адсорбер
          *5 Электровакуумный клапан продувки (открыт) *6 Насос обнаружения утечки (включен)
          *7 Датчик давления в адсорбере *8 Вентиляционный клапан (вентиляционный канал закрыт)
          *9 Насос адсорбера - -
          *a Атмосфера - -
        4. Момент контроля электровакуумного клапана продувки:

          A01RGBXE06
      7. Клапан локализации паров топлива (главный электромагнитный клапан топливного бака в сборе), определение заедания в закрытом состоянии и проверка утечки в топливном баке


        1. Когда внутреннее давление в топливном баке равняется атмосферному давлению:


          1. ECM приводит в действие насос обнаружения утечки и включает вентиляционный клапан (вентиляционный канал закрыт) и клапан локализации паров топлива (главный электромагнитный клапан топливного бака в сборе) (клапан открыт), чтобы подать разрежение в топливный бак в сборе, трубопроводы и адсорбер.

          2. Когда давление в системе стабилизируется, ECM сравнивает его величину с первым контрольным давлением, чтобы определить наличие утечки.

          3. Если измеренное значение ниже первого контрольного давления, ECM делает заключение об отсутствии утечки.

          4. Если измеренное значение превышает первое контрольное давление и близко к атмосферному давлению, ECM делает заключение о наличии значительной утечки и сохраняет в памяти код DTC P142300.

          5. Если измеренное значение превышает первое контрольное давление и по-прежнему ниже атмосферного давления, ECM делает заключение о наличии незначительной утечки и сохраняет в памяти код DTC P142200.

          6. При этом, если колебания показаний датчика давления в топливном баке (датчика давления паров в сборе) отсутствуют, ECM определяет заедание в закрытом состоянии клапана локализации паров топлива (главного электромагнитного клапана топливного бака в сборе) и регистрирует в памяти код DTC P24517F.

            A01RGK3C01
            *1 ECM *2 Датчик давления в топливном баке (датчик давления паров)
            *3 Клапан локализации паров топлива (главный электромагнитный клапан топливного бака в сборе) (открыт) *4 Адсорбер
            *5 Электровакуумный клапан продувки (закрыт) *6 Насос обнаружения утечки (включен)
            *7 Датчик давления в адсорбере *8 Вентиляционный клапан (вентиляционный канал закрыт)
            *9 Насос адсорбера - -
            *a Атмосфера - -
          7. Момент проверки утечки в топливном баке:

            A01RGBKE07
        2. Когда внутреннее давление в топливном баке выше или ниже атмосферного давления


          1. Если внутреннее давление в топливном баке в сборе высокое или низкое, ECM определяет, что утечки в топливном баке отсутствуют. Таким образом, необходимо только определить, не произошло ли заедание в закрытом состоянии клапана локализации паров топлива (главного электромагнитного клапана топливного бака в сборе), без необходимости проверки утечки в топливном баке.

          2. Если насос обнаружения утечки остановлен, ECM включает клапан локализации паров топлива (главный электромагнитный клапан топливного бака в сборе) (клапан открывается), чтобы подать внутреннее давление в топливном баке в сборе в трубопроводы и адсорбер.

          3. ECM определяет атмосферное давление по сигналу датчика давления в адсорбере.

          4. Если значение, определенное датчиком давления в адсорбере, не выходит за рамки определенного диапазона, ECM определяет заедание в закрытом состоянии клапана локализации паров топлива (главного электромагнитного клапана топливного бака в сборе) и регистрирует в памяти код DTC P24517F.

            A01RG9VC01
            *1 ECM *2 Датчик давления в топливном баке (датчик давления паров)
            *3 Клапан локализации паров топлива (главный электромагнитный клапан топливного бака в сборе) (открыт) *4 Адсорбер
            *5 Электровакуумный клапан продувки (закрыт) *6 Насос обнаружения утечки (ВЫКЛ)
            *7 Датчик давления в адсорбере *8 Вентиляционный клапан (вентиляционный канал закрыт)
            *9 Насос адсорбера - -
            *a Атмосфера - -
          5. Момент выполнения проверки заедания в закрытом состоянии клапана локализации паров топлива (главного электромагнитного клапана топливного бака в сборе):

            A01RGL1E07