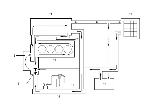
| *1 | Cylinder Head Sub-assembly | *2 | Heater Radiator Unit Sub-assembly |
| *3 | Engine Water Pump Assembly | *4 | Cylinder Block Sub-assembly |
| *5 | Bypass Passage | *6 | Thermostat |
| *7 | Radiator Reserve Tank Assembly | *8 | Radiator Assembly |
| *9 | Throttle Body with Motor Assembly | - | - |