СИСТЕМА КОНДИЦИОНИРОВАНИЯ


  1. ПРИНЦИП РАБОТЫ


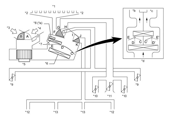
    1. Режимы подачи воздуха и положения заслонок

      A01DLMEC01
      *1 Передний оттаиватель *2 Боковой оттаиватель
      *3 Наружный воздух *4 Рециркулируемый воздух
      *5 Электродвигатель вентилятора с вентилятором в сборе *6 Испаритель системы кондиционирования № 1 в сборе
      *7 Блок радиатора отопителя в сборе *8 Подогреватель PTC (устройство быстрого подогрева в сборе)
      *9 Боковой воздуховод с дефлектором *10 Центральный воздуховод с дефлектором
      *11 Верхний воздуховод с дефлектором *12 Воздуховод с дефлектором в задней выемке для ног
      *13 Воздуховод с дефлектором в выемке для ног - -
      *a Для моделей с подогревателем РТС (устройством быстрого подогрева) *b Со стороны водителя
      *c Со стороны пассажира *d Для моделей с автоматическим кондиционером
      Управляющая заслонка Режим работы Положение заслонки Принцип работы
      Входная управляющая заслонка FRESH А Обеспечивает подачу в салон наружного воздуха.
      RECIRC B Обеспечивает рециркуляцию воздуха в салоне.
      Смесительная заслонка Установка температуры от MAX COLD (максимальное охлаждение) до MAX HOT*1 Настройка*2: 16 °C (61 °F) - 32 °C (90 °F) C - D - E (C' - D' - E') Изменяет соотношение наружного и рециркулирующего воздуха, непрерывно регулируя температуру от максимального обогрева (HOT) до максимального охлаждения (COLD).
      Заслонка распределения потоков воздуха A01DLKV DEF H, K Обеспечивает оттаивание ветрового стекла, подавая теплый воздух через передний оттаиватель и боковой воздуховод с дефлектором.
      A01DLM1 FOOT/DEF H, J Обеспечивает оттаивание ветрового стекла, подавая воздух через передний оттаиватель и боковой воздуховод с дефлектором; также воздух подается через воздуховод с дефлектором в выемке для ног и воздуховод с дефлектором в задней выемке для ног.
      A01DLN6 FOOT H, I Воздух подается через воздуховоды с дефлектором в передней и задней выемках для ног и боковой воздуховод с дефлектором. Кроме того, незначительный поток воздуха выпускается через передний оттаиватель.
      A01DLNF BI-LEVEL F, I Воздух подается через центральный воздуховод с дефлектором, боковой воздуховод с дефлектором, воздуховод с дефлектором в выемке для ног и воздуховод с дефлектором в задней выемке для ног.
      A01DLMH FACE F, K Воздух подается через центральный и боковой воздуховоды с дефлектором.

      • *1: для моделей с системой кондиционирования с ручным управлением

      • *2: для моделей с автоматическим кондиционером

    2. Воздуховыпускные отверстия и воздухораспределение

      A01DLMME01