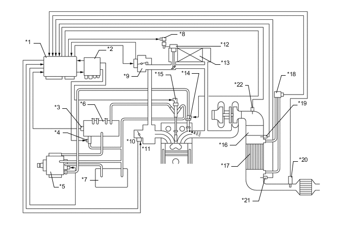
| *1 | ECM | *2 | Injector Driver |
| *3 | Fuel Pressure Sensor | *4 | Pressure Discharge Valve |
| *5 | Supply Pump (Injection or Supply Pump Assembly) | *6 | Common-rail Assembly |
| *7 | Fuel Tank Assembly | *8 | EGR Bypass Switching Valve |
| *9 | EGR Valve Assembly | *10 | Throttle Position Sensor |
| *11 | Diesel Throttle Control Motor | *12 | EGR Cooler Bypass Valve |
| *13 | EGR Cooler Assembly | *14 | Exhaust Fuel Addition Injector |
| *15 | Injector Assembly | *16 | Oxidation Catalytic Converter (Exhaust Manifold Converter Sub-assembly) |
| *17 | DPF Catalytic Converter (Exhaust Manifold Converter Sub-assembly) | *18 | Differential Pressure Sensor |
| *19 | No. 2 Exhaust Gas Temperature Sensor | *20 | Air Fuel Ratio Sensor |
| *21 | No. 3 Exhaust Gas Temperature Sensor | *22 | Exhaust Gas Temperature Sensor |