AIR CONDITIONING SYSTEM


  1. OUTLINE


    1. Air Conditioning System


      1. A single zone automatic air conditioning system, dual zone automatic air conditioning system (left and right independent control) or heater system is available depending on the model.

      2. For the systems described above, a Positive Temperature Coefficient (PTC) heater or combustion type power heater is provided as an additional heater, depending on the model.

      3. HFO-1234yf or HFC-134a refrigerant is used for the single zone and dual zone air conditioning systems, depending on the model.

    2. Combustion Type Power Heater


      1. While the 1ND-TV engine and 1AD-FTV engine offer excellent combustion efficiency, those engines generate less heat. In order to provide adequate heating effect, a combustion type power heater is provided.

  2. SPECIFICATION


    1. Performance

      Item Specification
      Heater Automatic
      Single Dual
      Heater Heater Output W 5200 5200 5200
      Air Flow Volume

      m3/h

      330 330 330
      Power Consumption W 205*1/ 195*2 205*1/ 195*2 205
      Cooler Cooling Capacity W - 4650 4650
      Air Flow Volume

      m3/h

      - 475 475
      Power Consumption W - 240 250

      *1: LHD models

      *2: RHD models

    2. Ventilation and Heater Radiator Unit Sub-assembly

      Item Specification
      Heater Radiator Unit Sub-assembly Type Straight Flow Aluminum (SFA)-II
      Size: W x H x L mm (in.) 201.5 x 150 x 27 (7.9 x 5.9 x 1.1)
      Fin Pitch mm (in.) 1.8 (0.07)
      Blower with Fan Motor Sub-assembly Motor Type K70-10.5T*1/K70-10T*2
      Fan Type Semi Sirocco
      Fan Size: Dia. x H mm (in.) 155 x 65 (6.1 x 2.6)

      *1: Models with single zone automatic air conditioning system or heater system

      *2: Models with dual zone automatic air conditioning system

    3. Air Conditioning

      Item Specification
      Cooler Condenser Assembly Type Multi-Flow (MF)-IV (Sub Cool)
      Size: W x H x L mm (in.)

      600 x 376.6 x 16 (23.6 x 14.8 x 0.6)*1, *3

      668 x 331.8 x 16 (26.3 x 13.1 x 0.6)*2

      Fin Pitch mm (in.) 2.75 (0.11)
      No. 1 Cooler Evaporator Sub-assembly Type Revolutionary Super-slim Structure (RS)
      Size: W x H x L mm (in.) 226.1 x 241 x 38 (8.9 x 9.5 x 1.5)
      Fin Pitch mm (in.) 3.0 (0.12)
      Cooler Compressor Assembly Type 5TSE10C*1, 5SE12C*2, 6SES14C*3
      Refrigerant Type HFC-134a*4, HFO-1234yf*5
      Charge Volume g 400 to 500*4, 370 to 430*5, *6, 390 to 450*1, *5
      Clean Air Filter Pollen Removal Type

      *1: Models with 1NR-FE engine or 1ND-TV engine

      *2: Models with 1AD-FTV engine

      *3: Models with 1ZR-FAE engine

      *4: Models using HFC-134a refrigerant

      *5: Models using HFO-1234yf refrigerant

      *6: Models with 1AD-FTV engine or 1ZR-FAE engine

  3. MAIN FEATURES


    1. The air conditioning system has the following features:

      Feature Outline
      High Performance
      • Neural network control is used so passengers can control the air conditioning accurately for maximum comfort.*1

      • The blower control has 7 levels in manual mode and 31 levels in automatic mode for more precise control.*1

      • The Positive Temperature Coefficient (PTC) heater control is used. This system contains a PTC heater (quick heater assembly) that heats the air that has passed through the heater radiator unit sub-assembly to ensure proper heater performance.*2

      • In order to provide adequate heating effect, a combustion type power heater is provided.*3

      • A pollen removal type clean air filter is used as a clean air filter.

      • A sub-cool accelerator type tube is used to ensure cooling performance.*4

      Lightweight Bus connectors with built-in communication/driver ICs are used in the air conditioning harness assembly to create a lightweight wire harness design with a reduced number of wires. The use of this type of connector means that pulse pattern type servo motors are used.*1
      Compact
      • A semi-center location air conditioning unit in which the No. 1 cooler evaporator sub-assembly, heater radiator unit sub-assembly and PTC heater (quick heater assembly)*2 are placed in the vehicle's longitudinal direction is used.

      • A blower motor with a built-in blower motor controller is used to create a compact construction.*1

      Others

      The following parts are used to ensure high cooling or heating performance while realizing a compact and lightweight construction.


      • Revolutionary super-Slim structure (RS) type No. 1 cooler evaporator sub-assembly

      • Straight Flow Aluminum (SFA)-II type heater radiator unit sub-assembly

      • Multi-Flow (MF)-IV type cooler condenser assembly

      • Continuously variable capacity type compressor with pulley assembly

      *1: Models with automatic air conditioning system

      *2: Models with PTC heater

      *3: Models with combustion type power heater

      *4: Models with sub-cool accelerator

    2. Combustion Type Power Heater


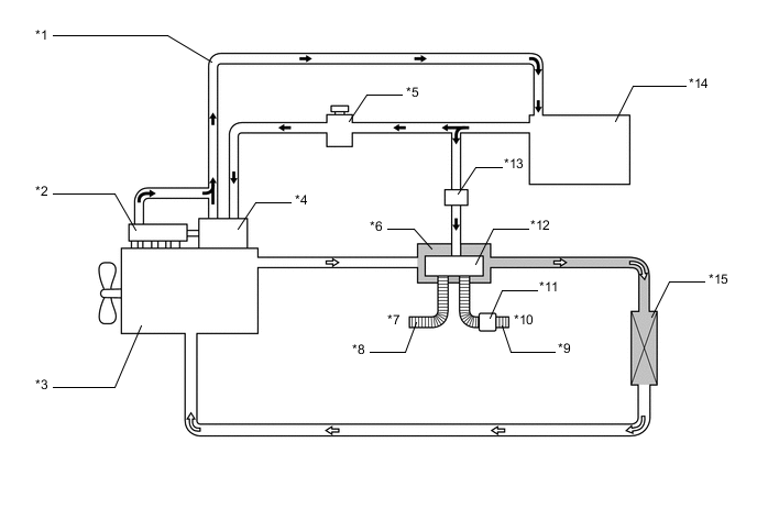
      1. The combustion type power heater is located between the engine and the heater radiator unit sub-assembly. Air and fuel are introduced into the heater's combustion chamber, and a glow plug is used to ignite this mixture. By heating the engine coolant that flows around the combustion chamber, this system ensures the heating effect. The system can be activated or deactivated by turning on or off the power heater switch (heater switch assembly).

        A00XRLVC01
        *1 Fuel Return Tube *2 Common Rail Assembly
        *3 Engine *4 Injection or Supply Pump Assembly
        *5 Fuel Filter Cap Assembly *6 Heater Assembly
        *7 Intake Air *8 Intake Pipe
        *9 Exhaust Pipe *10 Exhaust Gas
        *11 Muffler *12 Combustion Chamber
        *13 Fuel Pump *14 Fuel Tank Assembly
        *15 Heater Radiator Unit Sub-assembly - -
        A00XRCH Fuel A00XREL Engine Coolant

        Tech Tips


        • When the power heater is turned on or off, white smoke and a slight odor may be emitted from the exhaust located under the floor.

        • If the power heater is being used under extremely cold conditions, vapor may be visible from the exhaust.

        • It is not recommended to restart the power heater for 10 minutes after the power heater is turned off. Otherwise, a noise may be heard as the heater ignites.

        • Do not turn the power heater on and off repeatedly within a 5-minute interval as this can shorten the life of the heater components.

        • If the engine is to be turned on and off repeatedly within short intervals (such as when being used for delivery purposes), turn the power heater switch (heater switch assembly) off.

  4. PRECAUTION


    1. Precaution for Refrigerant HFO-1234yf


      1. The parts used in the refrigerant cycle, the compressor oil, etc. of a HFO-1234yf system are not compatible with a conventional HFC-134a system.

      2. Always use HFO-1234yf as the refrigerant.

        Note


        • Do not charge the system with refrigerant near open flames, as HFO-1234yf is combustible.

        • When charging the system with refrigerant, make sure the area is well ventilated (especially be careful in areas where the gas can easily accumulate such as under lifts and in garage pits, as the gas is heavier than air).

        • Follow any local regulations regarding combustible gases.

        • Be sure to use a refrigerant recovery unit that is compatible with HFO-1234yf systems.

        Tech Tips

        The shape of the service port for refrigerant charging has an exclusive design conforming to international standards for HFO-1234yf to prevent improper refrigerant charging.

    2. Compressor Oil


      1. Always use ND-OIL 12 as the compressor oil.

        Note

        The oil used for HFC-134a systems (ND-OIL 8) does not work well in HFO-1234yf systems. If the oil used for HFC-134a systems (ND-OIL 8) is used in the HFO-1234yf system, it will result in degradation of the refrigerant and deterioration of resin parts.

      2. When parts of the air conditioning system are removed, quickly block off any areas that are exposed to the outside air with plugs, vinyl tape, etc., as the oil used for HFO-1234yf systems absorbs moisture easily.

      3. Do not allow the compressor oil to spray, as the oil used for HFO-1234yf systems has harmful effects on acrylic resins.

    3. Ignition Switch Expressions


      1. The type of ignition switch used on this model differs depending on the specifications of the vehicle. The expressions listed in the table below are used in this section.

        Expression

        Ignition Switch

        (Position)

        Engine Switch

        (Condition)

        Ignition Switch off LOCK Off (LOCK)
        Ignition Switch ACC ACC On (ACC)
        Ignition Switch ON ON On (IG)
        Engine Start START On (Start)